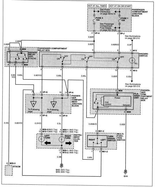
Witam. Posiadam centralkę mikro-ster dwukanałową z wyjściami niskoprądowymi do zamykania i otwierania zamków oraz z dodatkowym kanałem programowanym. Jedna z jego funkcji to powiadamianie kierunkowskazami o stanie zamka, jeden impuls przy zamykaniu i dwa przy otwieraniu. Z racji, ze to wyjście niskoprądowe (chyba minusowe) to czy podłączenie go do wtyczki przekaźnika awaryjnych, a dokładnie do wyjścia nr 4 wtyczka M39 da pożądany efekt ?
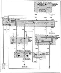
Dorzucam schematy:

Dorzucam schematy: