logo elektroda
logo elektroda
X
logo elektroda
REKLAMA
REKLAMA
Adblock/uBlockOrigin/AdGuard mogą powodować znikanie niektórych postów z powodu nowej reguły.

Subwoofer Genius Sw 6000 - Podłączenie słuchawek

Sowa7 02 Gru 2015 20:03 1185 6
REKLAMA
  • #1 15205368
    Sowa7
    Poziom 10  
    Witam ,

    Użyłem mojego subwoofera jako wzmacniacz słuchawkowy. Podłączyłem słuchawki pod wyjście na głośniki (poprzez przejściówkę 2 RCA>>gniazdo mini jack ) i graja naprawdę dobrze. Pytanie czy mogę jakoś całkowicie wyłączyć subwoofer ponieważ dosyć głośno chodzi kiedy słucham czegoś na słuchawkach. Głośniki po prostu wypiąłem , a co mogę zrobić aby subwoofer nie był aktywny ?
  • REKLAMA
  • #2 15205576
    igor1516
    Poziom 23  
    Ojoj ale nakombinowałeś. Nie prościej by ci było zrobić wzmacniacz słuchawkowy od podstaw?
  • REKLAMA
  • #3 15205594
    Sowa7
    Poziom 10  
    Szczerze ? Nie za bardzo potrafię.
  • REKLAMA
  • #4 15205646
    igor1516
    Poziom 23  
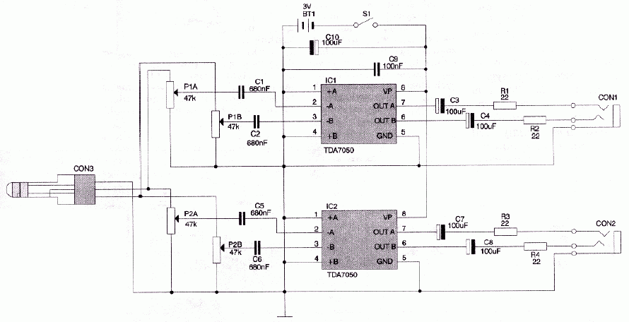
    To nie takie trudne jak się wydaje. Jeśli tylko masz lutownicę i chęci to reszta pójdzie gładko.
    Tu masz przykładowy schemat ale jest ich wiele więcej.
    Subwoofer Genius Sw 6000 - Podłączenie słuchawek
  • #5 15205701
    Sowa7
    Poziom 10  
    Dziękuję , ale takie majsterkowanie to nie dla mnie szczerze. Jak inaczej mogę to rozwiązać ?
  • REKLAMA
REKLAMA