logo elektroda
logo elektroda
X
logo elektroda
REKLAMA
REKLAMA
Adblock/uBlockOrigin/AdGuard mogą powodować znikanie niektórych postów z powodu nowej reguły.

Microcar Virgo 3 - Schemat bezpieczników i obwodów elektrycznych

diablo23248 11 Sty 2016 21:12 16386 3
REKLAMA
  • #1 15324547
    diablo23248
    Poziom 28  
    Witam wszystkich! Pacjent Microcar Virgo 3 z silnikiem Lombardini Focs LDW 502. Czy dysponuje ktoś opisem bezpieczników do tego wynalzaku? Przywieźli mi to na lawecie (chyba ze względu na brak świateł). Pali bez przerwy bezpiecznik od świateł pozycyjnych. Na tym samym obwodzie musi być podpięte coś jeszcze. Chciałbym uniknąć rozbierania tego samochodziku na części pierwsze więc jeśli ktoś dysponuje opisem bezpieczników bądź schematem elektrycznym będę wdzięczny za pomoc! Szukając w necie znalazłem katalogi części itp. Niestety do tego modelu instrukcji nie znalazłem. Gdyby ktoś potrzebował to w załączniku wyniki moich poszukiwań.
  • REKLAMA
  • Pomocny post
    #2 15662736
    DzidziusPp
    Poziom 2  
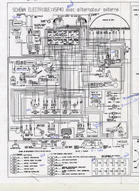
    Microcar Virgo 3 - Schemat bezpieczników i obwodów elektrycznych
    to najlepiej wejść na francuską stronę microcara dodaję nieprzetłumaczony ale czytelny schemat instalacji
  • REKLAMA
  • #3 16843740
    Powerful
    Poziom 2  
    Witam.Mam pytanie odnośnie Microcara mc2 nie mam świateł cofania i nie wiem czy w tym mini aucie jest tak jak w osobowych czujnik w skrzyni czy może jest inaczej.Proszę o pomoc w tej sprawie co dokładnie sprawdzić najlepiej krok po kroku bo już się pogubiłem,a nie mogę nigdzie znaleźć dokładnego rozwiązania.Pozdrawiam
  • #4 16846469
    DzidziusPp
    Poziom 2  
    Tak ma czujnik tak jak samochody udostępniłem kiedyś schemat instalacji elektrycznej do microcarów virgo i ma bezpiecznik przy drzwiach kierowcy na dole jest klapka
REKLAMA