logo elektroda
logo elektroda
X
logo elektroda
REKLAMA
REKLAMA
Adblock/uBlockOrigin/AdGuard mogą powodować znikanie niektórych postów z powodu nowej reguły.

Albrecht AE 4200 - Zwiększenie mocy AM i przestrojenie w zera.

krychast 27 Maj 2016 10:45 3738 18
REKLAMA
  • #1 15702034
    krychast
    Poziom 20  
    Witam, ma ktoś schemat montażu transformatora modulacyjnego by zwiększyć moc a AM do 4W? Czy transformator z Unidena 520XL Pro będzie pasował? Jego oznaczenie to TF-215 (5 wyprowadzeń). Załączam foto wnętrza radia. Odnośnie przestrojenia w zera. Dodałem dławik 4,7uH wg tego opisu: https://www.elektroda.pl/rtvforum/topic1507837.html ale niestety nie mogę złapać żadnej stacji. Czy trymer do regulacji to ten pod płytką do zmiany kanałów, widoczny na pierwszym zdjęciu obok syntezy-zielony kolor.

    Albrecht AE 4200 - Zwiększenie mocy AM i przestrojenie w zera.

    Albrecht AE 4200 - Zwiększenie mocy AM i przestrojenie w zera.
  • REKLAMA
  • Pomocny post
    #2 15702618
    Andrzej L.
    Poziom 32  
    Przy prawidłowo dobranej indukcyjności dławika nic nie kręcisz trymerem. Układ ma działać tak, że trymer dostraja na kanały równo w piątkach czyli na 19 kanale ma emitować równo na 27,1850MHz a po dodaniu dławika ma zejść na 27,1800MHz Kręcenie trymerem oznacza, że dławik nie ma takiej indukcyjności jak powinien mieć i potem układ taki przy powrocie na fabryczne piątki jest rozstrojony. Bez miernika częstotliwości to takie macanie po ciemku. Większość radii samochodowych AM chodzi na tyle szeroko (bo to nie wąskie filtry SSB), że przy dołożeniu samego 4u7 bez jakiegokolwiek podstrajania dokładnie w zera powinno bez problemu odbierać, a nie że głuchy.
    A nadajnik działa po dołożeniu dławika czy w ogóle zamilkł?

    Wzorowanie na schemacie nie wystarczy aby dołożyć trafo modulacyjne widoczne przy układzie IC2?
  • #3 15702710
    krychast
    Poziom 20  
    Dławik dobrany wg opisu SP5ANJ, wartość 4,7uH. Po włożeniu dławika nadajnik działa również. Wcześniej nie miałem odbioru na AM-ie ale wymieniłem filtr 455 kHz i radio odżyło. Widzę iż tu jest trafo na 4 odczepach, ja posiadam 5. Spróbuje podpiąć się pod porządna antenę i zobaczę jak będzie działać.
  • REKLAMA
  • #4 15702803
    .Labrador
    Poziom 26  
    krychast napisał:
    Witam, ma ktoś schemat montażu transformatora modulacyjnego by zwiększyć moc a AM do 4W? Czy transformator z Unidena 520XL

    Poszukaj na elektrodzie montaż trafa z układem scalonym mcz.TDA2003 taki występuje w twoim radiu, postępuj według schematu radia AE 4200 porównując go tylko ze schematem wyprowadzeń trafa modulacyjnego w radiu Uniden, powinieneś dać rady go poprawnie wlutować.
    Pomocna też będzie aplikacja układu TDA2003 i w zależności od modelu Unidena aplikacja TDA1905 lu LA1446. Ale to już dla mniej obeznanych z czytaniem schematu.
    Powodzenia
  • REKLAMA
  • Pomocny post
    #5 15702827
    kriss51
    VIP Zasłużony dla elektroda
    krychast napisał:
    Widzę iż tu jest trafo na 4 odczepach, ja posiadam 5.


    W unidenie jest transformator 5 pin ponieważ ma dodatkowe uzwojenie zasilające driver i PA (uzwojenie modulujące AM). Bez problemu go namierzysz omomierzem, bo ma tylko 2 piny. Jeden koniec tego uzwojenia podłącz do zasilania, a drugi poprzez diodę do drivera i końcówki. Pierwotną stronę (3 piny) trzeba podłączyć tak:

    Jeden z bocznych do masy, odczep poprzez kondensator do końcówki mcz. (w tym wypadku kondensator wyjściowy z końcówki mcz. ma być odwrócony minusem do transformatora. Trzeci pin pierwotnej strony trzeba podłączyć do głośnika oczywiście poprzez obwód mikrofonu tak by odłączał głośnik podczas nadawania.
  • #6 15702893
    krychast
    Poziom 20  
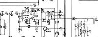
    Coś takiego? Mam jeszcze pytanie odnośnie filtru. Dałem muratę 455kHz -+3kHz ale widzę że w sprzedaży są również wersje na -+2kHz. Jakie lepiej zastosować?

    Albrecht AE 4200 - Zwiększenie mocy AM i przestrojenie w zera.
  • #7 15703096
    .Labrador
    Poziom 26  
    krychast napisał:
    są również wersje na -+2kHz. Jakie lepiej zastosować?

    Za wąski dla AM.

    krychast napisał:
    Dałem muratę 455kHz -+3kHz

    Dobry wybór jak do AM.
  • #8 15703128
    Wawrzyniec
    Poziom 38  
    Nie. Zawęzisz pasmo a poza tym nie będziesz miał dopasowania impedancji.
  • #9 15703553
    krychast
    Poziom 20  
    A to ciekawe. Skąd niedopasowanie impedancji a pasmo przenoszenia? Odbiornik powinien być bardziej selektywny ale że impedancja? Możesz wyjaśnić kolego?
  • REKLAMA
  • #11 15704010
    krychast
    Poziom 20  
    Ok dzięki. Patrzyliście na schemacik? Poprawny?
  • Pomocny post
    #12 15704203
    Konto nie istnieje
    Poziom 1  
  • #13 15704230
    krychast
    Poziom 20  
    No to super. Wylutowałem trafo z Unidena. Gabarytowo będzie problem upchać to wewnątrz radia. Dziwne że niemiecka myśl techniczna nie przewidziała fabrycznie miejsca pod transformator. Chyba że te radia z góry wychodziły tylko i wyłącznie na niemiecki rynek.Co do uzwojeń. Sugerowałem się sugestią krissa odnośnie że pierwotne jest na 3 pinach. Co do dławika-tak ścieżka jest przecięta i jest on w szeregu z kwarcem. Nie posiadam niestety miernika częstotliwości więc muszę działać metodą na "słuch".
  • Pomocny post
    #14 15704850
    Konto nie istnieje
    Poziom 1  
  • #15 15705578
    krychast
    Poziom 20  
    Tak Novile znam ten sposób. Radio na próbach na kanale 19 ale przy porządnej antenie ładnie chodzi. Zastanawiam się tylko jak upchać te trafo w radio. Ale wszystko zmierza w kierunku chyba zostania przy fabrycznej mocy 1 Wata a szkoda.
  • #16 15707488
    Konto nie istnieje
    Poziom 1  
  • #17 15707543
    krychast
    Poziom 20  
    Zgadza się. Radyjko proste ale cieszy oko. Mi podoba się wykonanie. Technologia THT, porządne luty i wykonanie płytki. Z tym trafem chyba odpuszczę gdyż brak miejsca w środku by go upchać lub poszukać jak najmniejszego bo postawienie go "na pająku" spowoduje niezły siewnik w środku.

    A z tym tranzystorem to też może być loteria. Podobno większość na rynku to podróby. Widziałem nawet na aledrogo sprzedawcę który z góry zakłada że radio może nie osiągnąć nawet 4W więc to jakaś lipa. Może lepiej iść Twoim tropem i zmienić tranzystor na mocniejszy jak i również dorzucić kompresor dynamiki?
  • #18 15707768
    Konto nie istnieje
    Poziom 1  
  • #19 15708187
    Andrzej L.
    Poziom 32  
    krychast napisał:
    Nie posiadam niestety miernika częstotliwości więc muszę działać metodą na "słuch".

    Jako pasjonat CB obowiązkowo powinieneś się zaopatrzyć w takowy albo nawet samemu sklecić, bo bez miernika jak bez ręki, zgadywanie czy już, a może jeszcze za nisko z częstotliwością...
    Za ~150zł można nabyć stare, poczciwe, bardzo dobre polskie mierniki częstotliwości Zopan PFL-34. Do twoich celów wystarczy. Albo poszukać lepszego KZ-2026, PFL-28 można spotkać z demobilu w dobrej cenie wystawiane (te mają już termostat na swoim generatorze-wzorcu częstotliwości), więc strojenie w najgorszym przypadku (gdy po nastu latach generator lekko popłynął) bez problemu z dokładnością kilku Hz na 27MHz. Po skalibrowaniu stroisz z błędem nie gorszym niż 0,3Hz.

    Co do przeciągania kwarcu w dół za pomocą równoległej pojemności to nie zawsze dobrze się to sprawdza - bardzo leci w dół dobroć kwarcu w porównaniu z szeregowym dławikiem. Spotkałem już takie Herberty 1, przestrojone pojemnością równoległą, gdzie generator miał często problem wystartować, bo pojemność zadusiła kwarc i był problem ze wzbudzeniem drgań.
REKLAMA