logo elektroda
logo elektroda
X
logo elektroda
REKLAMA
REKLAMA
Adblock/uBlockOrigin/AdGuard mogą powodować znikanie niektórych postów z powodu nowej reguły.

Peugeot 807 DW10 2.0 HDI 2004 - poprawa czytelności schematów silnika

Megawe 17 Gru 2016 14:58 4962 2
REKLAMA
  • REKLAMA
  • #3 16137481
    Megawe
    Poziom 34  
    Dzięki za pomoc, w pliku jest schemat do dużo nowszej wersji silnika z FAP-em. Mi głównie chodziło zasilanie komputera silnika bo po włączeniu zapłonu nie zapalała się spiralka i nie można było się połaczyć z silnikiem. Po włączeniu zapłonu był plus na 4 bezpieczniku i we wtyczce od przepływomierza ale pompka paliwa się nie uruchamiała i silnika nie odpalał. Zamykanie i odmykanie drzwi pilotem nic nie dało to samo odłaczanie akumulatora i włączanie zapłonu na 10 minut przed rozruchem. Na włączonym zapłonie wyciągałem bezpieczniki koło schowka sprawdzałem i wkładałem i nie wiadomo czemu zapaliła się spiralka i silnik odpalił. Na razie silnik chodzi. Widać poprzedni właściciel też miał z nim problemy bo założono dodatkowe masy i nożem czyszczono styki bezpieczników i przekaźników. Strach autem dalej jechać bo dalej nie wiadomo co było tego przyczyną. Kiedyś wyświetlił się komunikat Engine immobiliser fault ale auto odpalało teraz tego komunikatu nie było. Czasami zapala się kontrolka ESP.

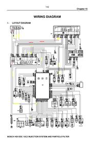
    Peugeot 807 DW10 2.0 HDI 2004 - poprawa czytelności schematów silnika

    Schemat silnika z pliku powyzej
REKLAMA