logo elektroda
logo elektroda
X
logo elektroda
REKLAMA
REKLAMA
Adblock/uBlockOrigin/AdGuard mogą powodować znikanie niektórych postów z powodu nowej reguły.

Opel Corsa B 97r X12SZ - Błąd czujnika spalania stukowego

kiciek667 14 Mar 2017 14:39 4734 7
REKLAMA
  • #1 16345054
    kiciek667
    Poziom 9  
    W samochodzie świeci kontrolka silnika. Po zwarciu dwóch pinów złącza diagnostycznego komputer wysyła kody: 12 (początek/koniec zgłaszania błędów) i 16 (błąd obwodu czujnika spalania stukowego). Podczas pracy silnika nie słychać nic niepokojącego.
    Sprawdziłem, że połączenie czujnika spalania stukowego z komputerem jest poprawne i wnioskując po pinie komputera ustaliłem model silnika.
    Opel Corsa B 97r X12SZ - Błąd czujnika spalania stukowego
    Został zamówiony czujnik reklamowany jako właściwy do tej corsy, ale dwuprzewodowy w przeciwieństwie do aktualnie zamontowanego, więc wstrzymałem się z wymienianiem. Sprawdziłem oscyloskopem sygnał między pinami zakupionego czujnika podczas uderzania go łyżeczką - peak-to-peak sięgał 2,5V. Próbowałem sprawdzić sygnał pomiędzy korpusem silnika, a pinem zamontowanego czujnika podczas uderzania kluczem/młotkiem w silnik w jego okolicy, ale nie było mi wygodnie uderzać więc wynik uznałem za niemiarodajny. Podczas pracy silnika (i przy wolnych, i przy wysokich obrotach) sygnał między pinem we wtyczce czujnika, a korpusem silnika sięga maksymalnie 1,08V, więc uznałem, że sam zamontowany czujnik działa.
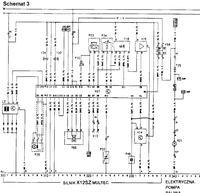
    Dzisiaj będę mieć dostęp do auta i sprawdzę jak ten sygnał wygląda po przejściu przez instalację elektryczną, po stronie komputera, a nie czujnika, względem masy komputera, oraz spróbuję znaleźć " Filtr sygnału spalania stukowego" oznaczony "V14" na schemacie załączonym wyżej (schemat ze strony http://corsa-b.cba.pl/ele.htm). Sprawdzę też jaki sygnał przychodzi właśnie z tego "filtra".
    Mam do was pytania:
    1 - Co robić dalej? Co jeszcze powinienem wziąć pod uwagę jeśli chcę doprowadzić do wyjścia z trybu awaryjnego na którym auto jeździ już kilka lat?
    2 - Gdzie szukać tego "filtra"? To pytanie już kilka razy padło na elektrodzie, więc podpadam pod II.1 punkt regulaminu tego działu, ale przynajmniej dwa razy beztrosko odpowiedziano o położeniu samego czujnika, a nie filtra.
    3 -Jakie sygnały (razem z poziomami) są typowe dla tego modelu, podczas poprawnej pracy?
  • REKLAMA
  • #2 16347018
    kiciek667
    Poziom 9  
    Po próbach zauważenia czegokolwiek sensownego po stronie komputera doszło do mnie, że sprawdzenie ciągłości przewodu to nie wszystko. Znalazłem problem wystarczający do niepoprawnych odczytów - przewód jest silnie przywarty do masy.
    Wolałbym uniknąć wyrywania tego przewodu z instalacji i śledzenia po nim położenia mitycznego filtru. Dużo prościej będzie mi poprowadzić nowy przewód.
    Czy ktoś wie cokolwiek o tym filtrze? Jak powinien działać? Gdzie go szukać? W tej chwili na komputer przewodem z filtra przychodzi 12V. Jeśli to on przywiera mi czujnik do masy to pewnie jest zepsuty, wtedy chciałbym go wymienić, ale nie wiem jak go po angielsku szukać. Po polsku nie znalazłem. Najprościej wyrwać ze złomu, ale najpierw muszę go znaleźć. Nie chcąc robić niepotrzebnej roboty, bo jeśli mi powiecie gdzie szukać filtra to szukanie go będzie niepotrzebne, zacznę od podłączenia czujnika do komputera nowym przewodem. Może to wystarczy?
  • REKLAMA
  • #3 16352047
    frankrom
    Poziom 19  
    Jakiego koloru są wtyczki przy komputerze?
  • Pomocny post
    #4 16353056
    g107r
    Poziom 41  
    Opel Corsa B 97r X12SZ - Błąd czujnika spalania stukowego
    Wedle tego gdzieś tu ?
    Czujnik przykręciłeś z siłą 13 Nm ?
  • Pomocny post
    #5 16353196
    ociz
    VIP Zasłużony dla elektroda
    Moduł jest przy module zapłonowym. Ten większy, 5-pinowy.
  • REKLAMA
  • REKLAMA
  • #7 16368262
    kiciek667
    Poziom 9  
    frankrom napisał:
    Jakiego koloru są wtyczki przy komputerze?

    Same wtyczki niebieskie, ale jeśli chodzi o przewody, to te do których się czepiałem - A1 i D3- są kolejno brązowy-żółty i Czarno-czerwony to znaczy zgodnie ze schematem.

    Dziękuję wam za pomoc w zlokalizowaniu filtra - Po odłączeniu przewodu od strony komputera, czujnika i filtra przewód ciągle ma 27Ohmów do masy. Rozbieram wiązkę i szukam przypieczenia.
  • #8 16370172
    kiciek667
    Poziom 9  
    Znalazłem powód wszelkich dziwactw - ingerencja kogoś wcześniej. Blisko komputera do linii sygnałów ej mikrofonu podłączono przez bezpiecznik zasilanie ze stacyjki.
    Opel Corsa B 97r X12SZ - Błąd czujnika spalania stukowego
    Myślę, że ktoś przerwał naprawianie kiedy samochód zaczął odpalać i nie bawił się dalej. Usterka którą ten ktoś naprawiał to brak zasilania filtra sygnału z czujnika spalania stukowego (naprawa dosyć dziwna, bo zasilił go linią sygnałową, ale komputer to przyjął).
    Do testu rozłączyłem połączenie bezpiecznikiem i zasiliłem filtr właściwym pinem - pozwoliło to uruchomić silnik i zaobserwować na pinach komputera sygnały z mikrofonu i z filtra. Niestety błąd (16) ciągle (po rozłączeniu akumulatora na dłuższą chwilę było czysto, po odpaleniu się pojawił) był zgłaszany. W planie mam podłączyć to tak jak powinno być, mimo że obawiam się, że dalej będzie jeździć w trybie awaryjnym. Wiecie jakie sygnały powinny być normalnie na D3 i A1?
    Opel Corsa B 97r X12SZ - Błąd czujnika spalania stukowego
    Żółty sygnał to D3 - z czujnika, a niebieski (słabo zdjęcie wyszło) to sygnał z filtra. Pierwszy pokazuje 9,8V peak-to-peak, a drugi 2,2V. Sygnały są z grubsza przeciwne w fazie. Nie przy każdej szpilce na mikrofonie jest szpilka na filtrze. Zdjęcie jest z wyciętą składową stałą - obie linie mają >9V ale nie pamietam ile dokładnie. Wiem, że różnie.
REKLAMA