logo elektroda
logo elektroda
X
logo elektroda
REKLAMA
REKLAMA
Adblock/uBlockOrigin/AdGuard mogą powodować znikanie niektórych postów z powodu nowej reguły.

Schemat klimatyzacji manualnej do BMW E46 - poszukiwany

nitro bmw 25 Kwi 2017 19:53 2667 1
REKLAMA
  • #1 16436307
    nitro bmw
    Poziom 2  
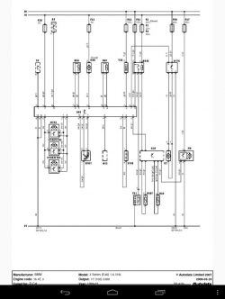
    Witam. Poszukuje schematu klimatyzacji manualnej do BMW e46
  • REKLAMA
  • #2 17139342
    nitro bmw
    Poziom 2  
    po długim poszukiwaniu znalazłem schemat. jak by ktos potrzebowal to prosze .
    Schemat klimatyzacji manualnej do BMW E46 - poszukiwany
REKLAMA