logo elektroda
logo elektroda
X
logo elektroda
REKLAMA
REKLAMA
Adblock/uBlockOrigin/AdGuard mogą powodować znikanie niektórych postów z powodu nowej reguły.

gms amc-500 - Nie odpala, prawdopodobnie odcina zapłon - błąd alarmu?

piotrciv 26 Lip 2017 21:56 2505 5
REKLAMA
  • #1 16610326
    piotrciv
    Poziom 2  
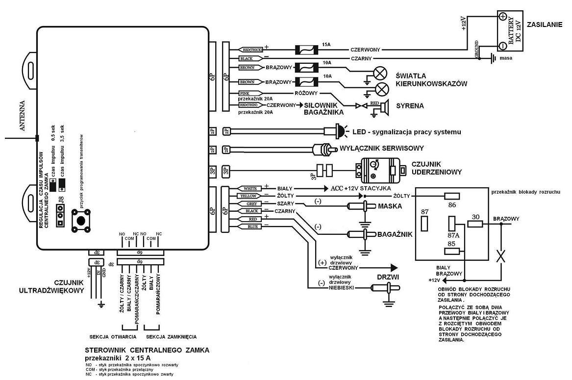
    Alarm model GMS AMC 500.
    Schemat:gms amc-500 - Nie odpala, prawdopodobnie odcina zapłon - błąd alarmu?

    Auto zgasło po około minucie od odpalenia. Odłączenie akumulatora / odłączenie centralki alarmu / odłączenie przekaźnika / ponowne podłączenie itp. nie pomogło.
    Kręci i nie odpala.

    Co zrobić aby się upewnić czy to alarm / odpalić auto?
  • REKLAMA
  • #2 16610773
    viper19861
    Poziom 20  
    Na przekaźniku zewrzeć przewód który jest rozłączany (ze styków 30 oraz 87A), lub zabrać przewód z pinu 30 ale pozostałe zostawiając podłączone do przekaźnika. Dla pewności możesz podesłać zdjęcie podłączenia wyprowadzeń przekaźnika.
  • REKLAMA
  • #3 16610858
    piotrciv
    Poziom 2  
    gms amc-500 - Nie odpala, prawdopodobnie odcina zapłon - błąd alarmu?
    Na ten moment mam tylko takie foto
  • REKLAMA
  • #4 16610860
    viper19861
    Poziom 20  
    Jak wyjmiesz przekaźnik z podstawki to będziesz miał opisane wyprowadzenia. Zrób tak jak pisałem i zobaczysz czy auto zapali.
  • REKLAMA
  • #5 16610874
    piotrciv
    Poziom 2  
    Ok dzieki. Rozumiem ze jak nie odpali to nic wiecej sam nie zrobie?
  • #6 16611111
    viper19861
    Poziom 20  
    jak nie odpali to raczej nie jest wina alarmu..może być coś innego jeszcze podłączone ale to musiał byś zobaczyć co jest wpięte pod żółty przewód centralki
REKLAMA