logo elektroda
logo elektroda
X
logo elektroda
REKLAMA
REKLAMA
Adblock/uBlockOrigin/AdGuard mogą powodować znikanie niektórych postów z powodu nowej reguły.

Land Rover Discovery 1 98r. - 300TDI - obwód sterowania dmuchawą

hubiwit 17 Wrz 2017 16:44 2907 6
REKLAMA
  • #1 16704336
    hubiwit
    Poziom 25  
    Witam,
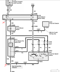
    do czego służy zaznaczone na schemacie czerwonymi strzałkami połączenie z masą wentylatora w trybie wyłączonym? Przekaźnik K192 łączy z masą biegun wentylatora w trybie wyłączonym, w trybie włączonym łączy z plusem.
    Land Rover Discovery 1 98r. - 300TDI - obwód sterowania dmuchawą
  • REKLAMA
  • #2 16704462
    rnb_bolii
    Poziom 39  
    Witam. Być może chodzi o szybkie zwolnienie obrotów gdy wyłączamy nawiew i o to by nie obracał się gdy jest wyłączony podczas szybkiej jazdy. Gdy bieguny silnika są zwarte to ciężej się obraca wirnik.
  • REKLAMA
  • #3 16704507
    hubiwit
    Poziom 25  
    Dzięki za odpowiedź, w aucie nie ma klapy dławienia więc to pewnie będzie to. Zastanawiam się jak podpiąć webasto, chyba najlepiej będzie w ten sposób:
    Land Rover Discovery 1 98r. - 300TDI - obwód sterowania dmuchawą?
  • REKLAMA
  • #4 16704796
    sk700
    Poziom 31  
    Tak nawet nie wysterujesz tego przekaźnika, już nie mówiąc o uruchomieniu wentylatora. W przypadku gdy przełącznik dmuchawy będzie na 0 rzecz jasna.
    Potrzebujesz jeszcze dwóch przekaźników sterowanych z tego webasta. Jednym podajesz masę na cewkę tego przekaźnika hamującego silnik a drugim podajesz masę na przewód odpowiadający biegowi który chcesz uruchomić.
  • REKLAMA
  • #5 16704893
    hubiwit
    Poziom 25  
    Zakładam ustawienie biegu dmuchawy przed wyjściem z auta, tak samo jak ustawienie klap na max grzanie i nadmuchu na szybę. W ten sposób będę mógł sterować prędkością wentylatora, np. przy dogrzewaniu się na postoju. Instalacja przerobiona na 2 akumulatory, także prądu nie powinno zabraknąć.
    K1-4 to + podawany z zacisku X, także przy wyłączonej stacyjce nie będzie tam +.
  • #6 16704904
    kkknc
    Poziom 43  
    Koncepcję masz dobrą. To standard w starych auta ustawić bieg dmuchawy i pokrętło na grzanie. Inaczej się nie da.
  • #7 16706991
    hubiwit
    Poziom 25  
    Zrobione wg. schematu, wszytko działa ok. Dziękuje za pomoc.
REKLAMA