Witam.
Ostatnio auto mi przygasa gdy jest silnik cieply. Nawet przy jezdzie autostradowej szarpie. Błędy 106 107 113 p003d
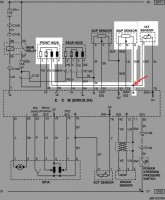
Wynalazlem na ruskiej stronie rozwiązanie problemu. Czujniki sa podpięte razem pod jedna "mase" ktora z czasem to polaczenie szwankuje. Trzeba to rozdzielić osobnymi przewodami.rozprulem wiązkę ale nie mogę znaleźć tego polaczenia.
I teraz mam pytanie: Czy mogę mase podpiąć bezpośrednio z karoserii do czujnikow czy to musi byc polaczenie masowe z ecm?
Ostatnio auto mi przygasa gdy jest silnik cieply. Nawet przy jezdzie autostradowej szarpie. Błędy 106 107 113 p003d
Wynalazlem na ruskiej stronie rozwiązanie problemu. Czujniki sa podpięte razem pod jedna "mase" ktora z czasem to polaczenie szwankuje. Trzeba to rozdzielić osobnymi przewodami.rozprulem wiązkę ale nie mogę znaleźć tego polaczenia.
I teraz mam pytanie: Czy mogę mase podpiąć bezpośrednio z karoserii do czujnikow czy to musi byc polaczenie masowe z ecm?