logo elektroda
logo elektroda
X
logo elektroda
REKLAMA
REKLAMA
Adblock/uBlockOrigin/AdGuard mogą powodować znikanie niektórych postów z powodu nowej reguły.

[Rozwiązano] Vw passat b4 1.8 90km - Poszukuję schematu sterowania silnikiem

flomax44 19 Sie 2018 20:39 1014 6
REKLAMA
  • #1 17392939
    flomax44
    Poziom 7  
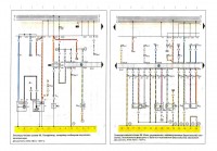
    Witam. Po przekladce silnika i podłączeniu go na krótko w celu sprawdzenia poprawnego jego działania (wdl schematów poniżej) brak jest iskry oraz pompa paliwa nie dziala. Na 100% poprawnie wszystkie kabelki zostały podlaczone wdl tych schematów. Może ktoś ma jakieś inne schematy dla tego silnika.
    Silnik z Passata b4 1.8 90km abs
  • REKLAMA
  • #2 17392979
    flomax44
    Poziom 7  
    Rok produkcji 1993
  • REKLAMA
  • REKLAMA
  • #4 17393246
    flomax44
    Poziom 7  
    Zasilanie jest na cewce i na każdym pinie sterownika tam gdzie mialo być i na całej pozostałej reszcie. Hall jeszcze nie sprawdzany ale co to da jak nawet pompa paliwa mimo że sprawna nie działa i wtryskiwacz. Wyglada na to ze pin nr 25 nie daje masy wiec dlatego szukam innych schematów bo może inaczej jest wszytko połączone.
  • REKLAMA
  • #6 17394370
    flomax44
    Poziom 7  
    A co ma czujnik halla, cała cewka i caly zapłon do tego że po podaniu napiecia na piny + po stacyjce nie jest podawana dawka startowa i pompa nie załącza sie na chwile i gasnie?
  • #7 17420270
    flomax44
    Poziom 7  
    Okazał się uszkodzony komputer. Po podmianie na inny sprawny wszystko jest ok.
REKLAMA