logo elektroda
logo elektroda
X
logo elektroda
REKLAMA
REKLAMA
Adblock/uBlockOrigin/AdGuard mogą powodować znikanie niektórych postów z powodu nowej reguły.

[Rozwiązano] Jak podłączyć kontrolki w liczniku BMW E36? Szukam rozpiski pinów.

SzymonKozera 16 Mar 2019 19:12 9897 2
REKLAMA
  • #1 17846424
    SzymonKozera
    Poziom 6  
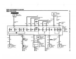
    Proszę o rozpiskę pinow licznika od BMW E36. Który Pin jest do której kontrolki i jakie ma na nim być napięcie. Znalazłem tylko piny od podświetlenia, obrotów, prędkości, palliwa, temp. Mam takie liczniki ale chciałem też kontrolki włączyć ale boję się podłączyć po kolei do każdego pinu najpierw masę a potem 12 V


    Pozdrawiam 😀
  • REKLAMA
  • Pomocny post
    #2 17846849
    maxetm
    Poziom 23  
    Tego szukasz ;)
    Jak podłączyć kontrolki w liczniku BMW E36? Szukam rozpiski pinów. Jak podłączyć kontrolki w liczniku BMW E36? Szukam rozpiski pinów. Jak podłączyć kontrolki w liczniku BMW E36? Szukam rozpiski pinów. Jak podłączyć kontrolki w liczniku BMW E36? Szukam rozpiski pinów.

    Dodano po 12 [minuty]:

    Jak podłączyć kontrolki w liczniku BMW E36? Szukam rozpiski pinów. Jak podłączyć kontrolki w liczniku BMW E36? Szukam rozpiski pinów. Jak podłączyć kontrolki w liczniku BMW E36? Szukam rozpiski pinów.
  • #3 18294771
    SzymonKozera
    Poziom 6  
    Rozpiska pinów znaleziona
REKLAMA