logo elektroda
logo elektroda
X
logo elektroda
REKLAMA
REKLAMA
Adblock/uBlockOrigin/AdGuard mogą powodować znikanie niektórych postów z powodu nowej reguły.

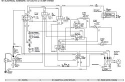
John Deere LT133 Traktorek - przepala bezpiecznik pod stojanem

grisiu23 08 Lis 2019 19:32 2358 6
REKLAMA
  • #1 18266209
    grisiu23
    Poziom 6  
    Mam traktorek/kosiarkę przepala bezpiecznik pod stojanem.
    Mam tam około 45 A, czy to jest prawidłowe napięcie? nie wiem jaki powinien być tam oryginalny bezpiecznik, a nie chcę narobić szkód.
    Czy ktoś wie?
    Załączam fotki John Deere LT133 Traktorek - przepala bezpiecznik pod stojanem John Deere LT133 Traktorek - przepala bezpiecznik pod stojanem
  • REKLAMA
  • REKLAMA
  • #3 18266292
    grisiu23
    Poziom 6  
    Volt jest 12, Amper 45
  • REKLAMA
  • REKLAMA
  • #5 18266440
    grisiu23
    Poziom 6  
    No właśnie nic nie ma, sprawdzilem już wszystko, oprócz alternatora, który jest pod kołem magnezowym, i nie mam go jak zdemontować.
    Pytanie czy to może być problemem?
  • #7 18267284
    grisiu23
    Poziom 6  
    Akumulator nowy, cewka zapł. nowa, automat rozrusznika nowy, przekaźniki sprawdzone, stacyjka również.
    Wg mnie albo zwarcie albo alternator..
    Fajny schemat, przestudiuje go, może wymyślę coś
REKLAMA