logo elektroda
logo elektroda
X
logo elektroda
REKLAMA
REKLAMA
Adblock/uBlockOrigin/AdGuard mogą powodować znikanie niektórych postów z powodu nowej reguły.

SEW Movidyn MA 5005/5010 FD - błędy F01 i podłączenie przez USB11A

harry99 06 Maj 2020 12:55 1821 5
REKLAMA
  • #1 18673125
    harry99
    Poziom 12  
    Witam,
    od niedawna borykam się z problemami serwofalowników MOVIDYN MA 5005 i 5010 FD. Wykakują błędy F01 co oznacza przekroczenie dopuszczalnego prądu znamionowego falownika. Podmieniałem już kondensatory i na niedługo pomogło, ale problem się powtarza. Chciałbym zobaczyć co się dzieje podłączając PC. Kiedyś podłączałem za pomocą starego komputera i rs-232 z programem MD Shell. Potrzebny był czysty DOS uruchomiony z dysku ponieważ żadne tryby DOS z Windowsa nie działały. Nie mam teraz komputera z RS-em i chciałbym go podłączyć przez USB. SEW ma w ofercie interfejs USB11A, ale nie wiem czy będzie funkcjonował z MCD Tools. Może ktoś ma jakieś doświadczenia w tym temacie?
  • REKLAMA
  • Pomocny post
    #2 18674504
    zembol
    Poziom 25  
    Bedzie działać, usb11a bedzie dostępne pod wirtualnym comem.
  • REKLAMA
  • #3 18674908
    harry99
    Poziom 12  
    Dzięki za info, zakupiłem i będę próbował się połączyć.
  • REKLAMA
  • #4 18677811
    harry99
    Poziom 12  
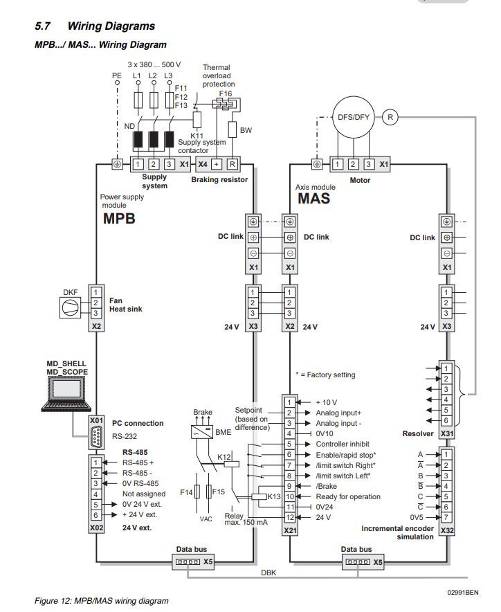
    Niestety MCD Tools poprzez interfejs USB11A nie wykrywa Movidyna. Podłączyłem USB11A według rysunku z instrukcji
    SEW Movidyn MA 5005/5010 FD - błędy F01 i podłączenie przez USB11A
    do złącza X02 pod piny 1,2,3
    SEW Movidyn MA 5005/5010 FD - błędy F01 i podłączenie przez USB11A
    +5V do interfejsu od strony falownika podłączyłem zewnętrzny zasilacz. Masy z zasilacza i interfejsu zmostkowane.
    MCD Tools wykrywa interfejs bo próbuje nawiązać połączenie, nic nie wykrywa. Po odłączeniu interfejsu z USB wyświetla, że brak interfejsu.
    Czy ktoś może pomóc? Może jakieś ustawienia trzeba pozmieniać?
  • REKLAMA
  • Pomocny post
    #5 18679445
    zembol
    Poziom 25  
    Dzień dobry,
    Normalnie MCD tools działa z tym interfejsem, tylko ze dopiero jak pozkazałeś schemat oswieciło mnie :(,
    dla tech napędów były napewno dwa moduły do komunikacji (sprawdziłem dziś w pracy) jeden to taki zamienny za ten wyjmowany wyświetlacz USS21 a drugi na szynę din UWS11A nieststy oby dwa wymagają rs232.
    Przed chwila instalowalem na VM MCD Tools i podczas instalacji mamy taki oto obrazek
    SEW Movidyn MA 5005/5010 FD - błędy F01 i podłączenie przez USB11A
  • #6 18684446
    harry99
    Poziom 12  
    Chyba znalazłem problem: mój główny sterownik to MP, a nie MPB i chyba MCD Tools dlatego go nie wykrywa. Według dokumentacji tego modułu też jest przystosowany do komunikacji przez RS-485, także powinien odpalić poprzez USB11. Problem moim zdaniem tkwi w samym programie i wydaje mi się, że tylko poprzez DOS-owy MD_Shell mogę się połączyć, a tym połączę się tylko przez RS-a. Może ktoś mnie poprawi jeżeli się mylę?
REKLAMA