Witam,
Mam nadzieję, że w dobrym dziale.
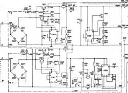
Jak w temacie, wylądował mi na na biurku taki sprzęt. Udało się ogarnąć wszystkie napięcia w zasilaczu z wyjątkiem linii +18.5V, jest 26V.
Wygląda mi to na problem z transformatorem (tranzystory są ok, IC 802 wymieniony gdyż brakowało +15.5V, obecnie jest). Na wyjściu z trafa 5-6 jest 32.6V, końcówki 13-14 jest 24.3V. Niestety nie wiem jakie napięcia są oryginalnie na wtórnych uzwojeniach transformatora, stąd prośba: jeżeli ktoś wie, ma, zna, mógłby zmierzyć i napisać będę wdzięczny.
Dzięki, pozdrawiam.
Mam nadzieję, że w dobrym dziale.
Jak w temacie, wylądował mi na na biurku taki sprzęt. Udało się ogarnąć wszystkie napięcia w zasilaczu z wyjątkiem linii +18.5V, jest 26V.
Wygląda mi to na problem z transformatorem (tranzystory są ok, IC 802 wymieniony gdyż brakowało +15.5V, obecnie jest). Na wyjściu z trafa 5-6 jest 32.6V, końcówki 13-14 jest 24.3V. Niestety nie wiem jakie napięcia są oryginalnie na wtórnych uzwojeniach transformatora, stąd prośba: jeżeli ktoś wie, ma, zna, mógłby zmierzyć i napisać będę wdzięczny.
Dzięki, pozdrawiam.
