logo elektroda
logo elektroda
X
logo elektroda
REKLAMA
REKLAMA
Adblock/uBlockOrigin/AdGuard mogą powodować znikanie niektórych postów z powodu nowej reguły.

Szukam opisu pinów dla manetki VW Golf II - Schemat

ma1233 16 Lis 2020 13:09 1236 1
REKLAMA
  • #1 19047788
    ma1233
    Poziom 6  
    potrzebuję opisu pinów na manetce Szukam opisu pinów dla manetki VW Golf II - Schemat
  • REKLAMA
  • #2 19049205
    marcin.koz2910
    Poziom 27  
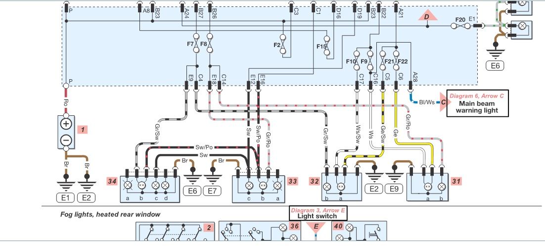
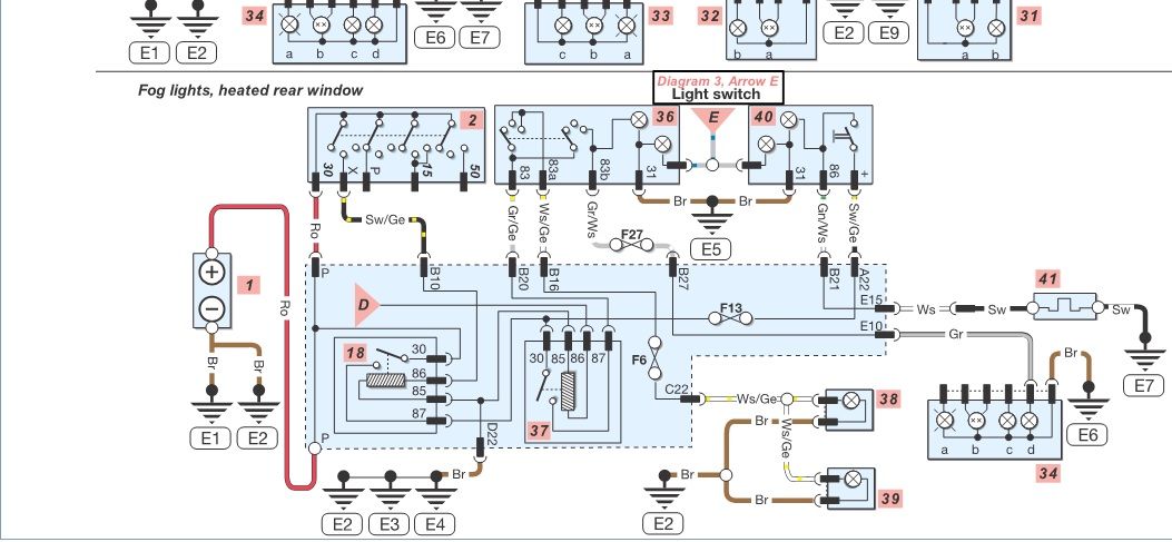
    Schematy zamieszczam poniżej:

    Szukam opisu pinów dla manetki VW Golf II - Schemat Szukam opisu pinów dla manetki VW Golf II - Schemat Szukam opisu pinów dla manetki VW Golf II - Schemat
REKLAMA