logo elektroda
logo elektroda
X
logo elektroda
REKLAMA
REKLAMA
Adblock/uBlockOrigin/AdGuard mogą powodować znikanie niektórych postów z powodu nowej reguły.

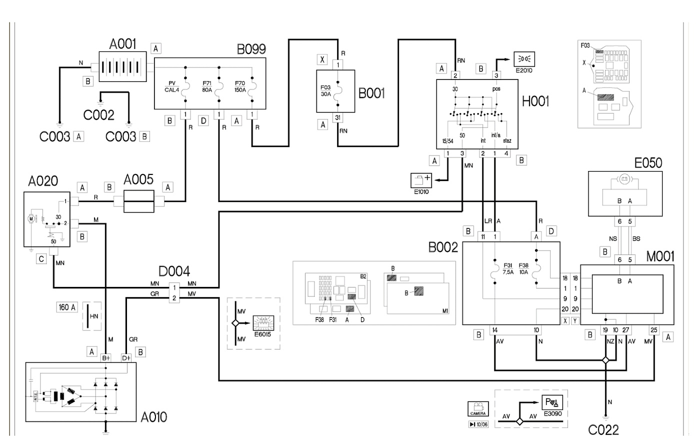
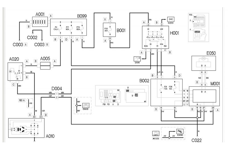
Fiat ducato 2007r 2.3jtd 120km - problem z kontrolka ladowania

badoxx514 25 Gru 2020 14:11 5319 8
REKLAMA
  • #1 19135901
    badoxx514
    Poziom 4  
    Witam.
    Mam problem z ładowaniem.
    Auto fiat ducato 2007r 2.3 jtd 120 km
    Dokładnie chodzi ze świeci się kontrolka od ładowania.
    Ładowanie 14.3v.
    Co zostało zrobione i sprawdzone.
    - alternator ... nowy regulator napięcia.
    - wymienioną skrzynka z bezpiecznikami i przekazniki kolo silnika
    - nowy kabel żolty od alternatora
    - kostki szare ok .
    - wyczyszczone dwa kable rozrusznika które nachodzą na siebie.
  • REKLAMA
  • #2 19135989
    Megawe
    Poziom 34  
    Fiat ducato 2007r 2.3jtd 120km - problem z kontrolka ladowania
  • REKLAMA
  • #3 19136492
    damian475
    Poziom 18  
    Masakra, wygląda mi to na brak diagnostyki i wymianę w ciemno.
    Nowy regulator napięcia - pytanie czy zamiennik?
  • #4 19142298
    badoxx514
    Poziom 4  
    Regulatora napięcia nie było w zamieniku.
  • REKLAMA
  • #5 19143186
    chiki-chan
    Poziom 12  
    kontrolka świeci czy żarzy ????,czy po wyl zapł nie żarzą sie delikatnie inne kontolki
  • REKLAMA
  • #6 19145450
    badoxx514
    Poziom 4  
    Kontrolka świeci się.. A po wyłączonym zapłonie nie żarzą kontolki.
  • #7 20760090
    slawarek
    Poziom 16  
    mam wlaśnie przypadek ducato 290 2015r zarzą ładowania, świec żarowych i chyba rezerwy czerwona oraz najpierw one się podświetlaja i póżniej świecą , gasną po dłuższej chwili po stacyjce na off, w silniku mam usterkę zasilania czujnika nr 3 i włącza sie wentylator. sterownik sprawdzilem jest ok, kable pod lampa jak nowe
  • #9 20777569
    slawarek
    Poziom 16  
    co do zasilania czujnika nr 3 to uszkodzony dpf, a kontrolki to diody w liczniku do wymiany



    i sytuację a nie sytułacje
REKLAMA