logo elektroda
logo elektroda
X
logo elektroda
REKLAMA
REKLAMA
Adblock/uBlockOrigin/AdGuard mogą powodować znikanie niektórych postów z powodu nowej reguły.

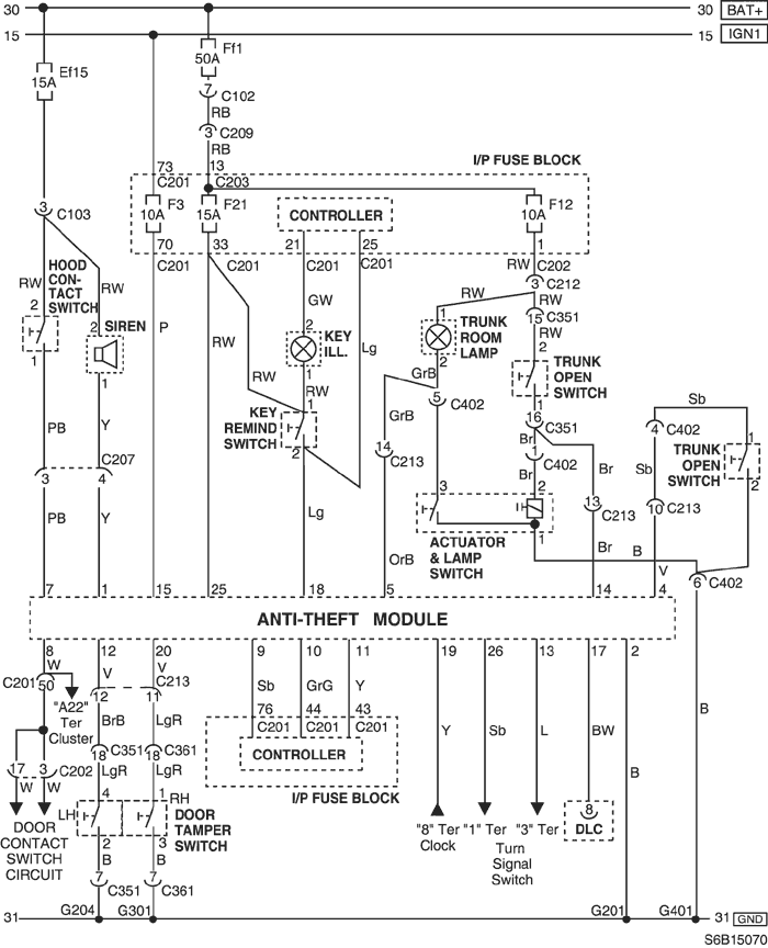
Chevrolet Aveo - Cykliczne przepalanie bezpiecznika F12-10A odpowiedzialnego za oświetlenie

kubas10 30 Wrz 2021 19:09 879 11
REKLAMA
  • #1 19633979
    kubas10
    Poziom 25  
    Witam, Chevrolet Aveo, raz na miesiąc podczas jazdy przepala się bezpiecznik F12-10A, odpowiedzialny jest za:

    OŚWIETLENIE WNĘTRZA 10A (wymieniłem żarówkę w podsufitce);

    Przedział bagażowy 10A (brak);

    Zestaw wskaźników 10A

    Żarówka oświetlenia bagażnika 10A (brak);

    W momencie zwarcia, brak jest podświetlenia wnętrza i wskazań zegarów, co może powodować zwarcie ?
  • REKLAMA
  • #2 19634540
    MarcinRKl
    Poziom 28  
    Witam, jeśli wymieniałeś żarówkę w podsufitce przed wystąpieniem awarii, to zacznij od tego miejsca.
  • #3 19634638
    kubas10
    Poziom 25  
    Żarówkę wymieniłem po zawarciu...
  • REKLAMA
  • #4 19634895
    MarcinRKl
    Poziom 28  
    Jeśli jest to bezpiecznik tylko od podświetlenia to raczej coś na przewodach bo żarówki nie powodują zwarcia.
  • #5 19634983
    andrzej20001
    Poziom 43  
    Jak szajs led to robią czesto a "moda" jest
  • #6 19635056
    kubas10
    Poziom 25  
    Była zwykła rurka 10W i taką samą założyłem

    Dodano po 1 [godziny] 40 [minuty]:

    Zwarcie wystąpiło 2 razy w odstępie 2 tygodni podczas jazdy.
  • Pomocny post
    #7 19637549
    g107r
    Poziom 41  
    Chevrolet Aveo - Cykliczne przepalanie bezpiecznika F12-10A odpowiedzialnego za oświetlenie
    C351 sugeruje wiązkę słupek-drzwi.
  • REKLAMA
  • #8 19638850
    kubas10
    Poziom 25  
    Po kiego dzwona idzie to zasilanie w drzwi kierowcy ? Masz może opis do tego schematu?
  • #9 19638944
    g107r
    Poziom 41  
    Elektryczne otwieranie bagażnika, trunk open swicth.
    Jeśli jest przycisk w drzwiach, to ma być zasilany z F12, idzie i wraca (C351 to złącze lewych drzwi), ale wtedy możliwe jest zwarcie w przejściu wiązki ze słupka na drzwi.
    Mimo, że pali bezpiecznik na zamkniętych drzwiach, nieruchomej niby wtedy wiązce, to zajrzał bym przynajmniej pod gumę przelotki.
  • REKLAMA
  • #10 19639134
    kubas10
    Poziom 25  
    U mnie tylna klapa otwierana jest z linki przy fotelu kierowcy.
  • #11 19639221
    andrzej20001
    Poziom 43  
    Ale przewody mogą być. Sprawdz tę wiązkę
  • #12 19639864
    kubas10
    Poziom 25  
    Auto pojechało, jak wróci to sprawdzę i dam znać.

Podsumowanie tematu

Użytkownik zgłasza problem z cyklicznym przepalaniem bezpiecznika F12-10A w Chevrolet Aveo, odpowiedzialnego za oświetlenie wnętrza, zestaw wskaźników oraz oświetlenie bagażnika. Po wymianie żarówki w podsufitce, bezpiecznik przepala się raz na miesiąc podczas jazdy, co skutkuje brakiem podświetlenia wnętrza i wskazań zegarów. Uczestnicy dyskusji sugerują, że przyczyną może być zwarcie w przewodach, zwłaszcza w wiązce między słupkiem a drzwiami kierowcy. Wskazują również na możliwość problemów z elektrycznym otwieraniem bagażnika. Użytkownik planuje sprawdzić wiązkę przewodów po powrocie auta z serwisu.
Podsumowanie wygenerowane przez model językowy.
REKLAMA