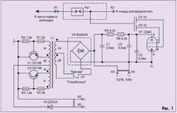
Stroboskop STB-1 przeznaczony do ustawiania czasu zapłonu w samochodach. Prawidłowe ustawienie kąta wyprzedzenia zapłonu jest niezwykle ważne, gdyż parametr ten ma wpływ na zużycie paliwa, moc oraz parametry środowiskowe silnika. Pozwalają w prosty, szybki i sprawny sposób sprawdzić i wyregulować kąt wyprzedzenia zapłonu, sprawdzić działanie regulatorów rozrządu odśrodkowego i podciśnieniowego,przy maksymalnej prędkości obrotowej silnika do 3000 obr/min.Posiada 2 pozycje pracy - STROBOSKOP / GOLARKA. Napięcie na wyjściu zasilacza w trybie STROBOSCOP - do 450V DC w trybie GOLARKA -127V DC (10W)
