Witam.
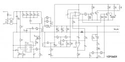
Posiadam ładowarkę YZPOWER 54,6 V, 4 A. Chciałbym zwiększyć jej napięcie, aby mogła posłużyć do hulajnogi 14s, czyli muszę podnieść napięcie do 58,8 V. Znalazłem potencjometr na płytce (zakres do 0 Ohmów do 2,4 kOhma) jednak kręcąc nim na maxa jestem w stanie wyjść tylko do 54,95 V. Kręcąc w drugą stronę, czyli zmniejszając opór do 0 Ohm napięcie spada do 53,65 V. Wyliczyłem z proporcji, że skoro 2,4k Ohm zwiększa napięcie o 1,3 V to ja, aby osiągnąć swoje 58,8 V potrzebuje podnieść je o 5,35 V musiałbym zatem tam mieć opór rzędu 10 kOhmów. Pewnie nie trudno znaleźć i podmienić taki potencjometr, tylko pytanie, czy moje myślenie ma sens, czy jest to bezpieczne i nie spowoduje żadnych uszkodzeń, pożaru itp. itd. Załączam fotki owej ładowarki. Dziękuje za pomoc.
PS. Dodałem powiększenie tyłu PCB i zaznaczyłem kółkiem nóżki potencjometru. A może jego by zostawić do dokładnej regulacji a pobawić się w zmianę wartości i dodanie rezystancji gdzie indziej np. wymieniając jakiś z tych 3 rezystorów smd, powyżej jeśli one do tego służą?
Posiadam ładowarkę YZPOWER 54,6 V, 4 A. Chciałbym zwiększyć jej napięcie, aby mogła posłużyć do hulajnogi 14s, czyli muszę podnieść napięcie do 58,8 V. Znalazłem potencjometr na płytce (zakres do 0 Ohmów do 2,4 kOhma) jednak kręcąc nim na maxa jestem w stanie wyjść tylko do 54,95 V. Kręcąc w drugą stronę, czyli zmniejszając opór do 0 Ohm napięcie spada do 53,65 V. Wyliczyłem z proporcji, że skoro 2,4k Ohm zwiększa napięcie o 1,3 V to ja, aby osiągnąć swoje 58,8 V potrzebuje podnieść je o 5,35 V musiałbym zatem tam mieć opór rzędu 10 kOhmów. Pewnie nie trudno znaleźć i podmienić taki potencjometr, tylko pytanie, czy moje myślenie ma sens, czy jest to bezpieczne i nie spowoduje żadnych uszkodzeń, pożaru itp. itd. Załączam fotki owej ładowarki. Dziękuje za pomoc.
PS. Dodałem powiększenie tyłu PCB i zaznaczyłem kółkiem nóżki potencjometru. A może jego by zostawić do dokładnej regulacji a pobawić się w zmianę wartości i dodanie rezystancji gdzie indziej np. wymieniając jakiś z tych 3 rezystorów smd, powyżej jeśli one do tego służą?
