Cześć. Szukam kogoś, kto zaprojektuje dla mnie i wyprodukuje 5 identycznych sztuk PCB. Układy mają spełniać następujące wymagania:
Mamy 2 czujniki.
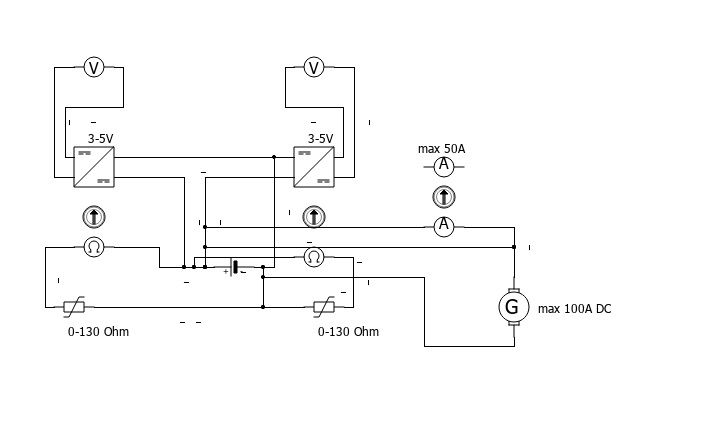
Czujniki działają na zasadzie opornika. Dolny zakres: 0 Ohm. Górny zakres 130 Ohm. Płynne przejście. Jest to czujnik temperatury i ciśnienia oleju. Przy danej wartości oporowej ma zostać wytworzony prąd ok 500mA min 3V max 5V Ten prąd będzie zasilał wskaźniki.
Podawane napięcie ma płynnie rosnąć wraz ze wzrostem oporu czujnika, czyli na przykład:
0 Ohm = 3V
65 Ohm = 4V
130 Ohm = 5V
oraz wartości pośrednie
Wskażniki mają wspólną masę.
Wkażniki reagują na napięcie na zasadzie bimatalu, czyli pod wpływem temperatury bimetal zmienia swoje wychylenie. Technologia zegarów Forda z lat 60-70tych.
Trzeci obwód ma być omomierzem i sygnałem dla omomierza w zegarach samochodu. Problem do rozwiązania:
Alternator generuje do 100A, Zegary reagują na zakres do 50A. Czyli trzeba uniknąć zjarania.
Zegary działają na zasadzie przewodu +12 bezpośrednio z alternatora do jednego pinu wskaźnika, drugim pinem wpinamy się w +12 instalacji samochodowej, np przy akumulatorze. Trzeba oszukać wzkaźnik ładowania.
Obsługa obu czujników i obu wskażników ma być na jednej płytce PCB i zależy mi na solidności użytych materiałów. Ten twór ma przeżyć lata. Całość ma być zasilania z instalacji samochodowej, a więc zakres napięć zasilania: od 9V do 15V. Układ dostanie zasilanie w momencie przekręcenia kluczyka. Zależy mi na zastosowaniu filtrowania zakłóceń z alternatora. Jeżeli jakieś elementy będą się grzać, to proszę o uwzględnienie radiatorów. Cały układ docelowo będzie schowany pod deską rozdzielczą w plastikowej obudowie, więc na pewno nie będzie super skutecznej wentylacji i nieraz będzie ciepło.
Tutaj jescze ciekawostka: Do płytki chcę jeszcze aby przymocować na stałe pendrive lub inny nośnik danych na USB z gniazdem żeńskim typu USB-C, który po wpięciu do laptopa/komputera wyświetli informacje dla przyszłych pokoleń, w tym zasadę działania układu (gdyby jakiś elektronik/elektryk w przyszłości się zastanawiał, co to za pudełko i co z nim zrobić lub jak odtworzyć).
Chcę, aby wartości oporowe czujników można było regulować. Aby na przykład można było podpiąć czujnik o zakresie 0-180 Ohm i dało się to skalibrować.
Poniżej totalnie amatorski schemat działania. Może komuś coś on da. Być może dałem nieprawidłowe symbole, ale na pewno okablowanie jest połączone zgodnie z możliwościami.
Proszę o kontakt na maila:
eolmint(at)gmail.com
Mamy 2 czujniki.
Czujniki działają na zasadzie opornika. Dolny zakres: 0 Ohm. Górny zakres 130 Ohm. Płynne przejście. Jest to czujnik temperatury i ciśnienia oleju. Przy danej wartości oporowej ma zostać wytworzony prąd ok 500mA min 3V max 5V Ten prąd będzie zasilał wskaźniki.
Podawane napięcie ma płynnie rosnąć wraz ze wzrostem oporu czujnika, czyli na przykład:
0 Ohm = 3V
65 Ohm = 4V
130 Ohm = 5V
oraz wartości pośrednie
Wskażniki mają wspólną masę.
Wkażniki reagują na napięcie na zasadzie bimatalu, czyli pod wpływem temperatury bimetal zmienia swoje wychylenie. Technologia zegarów Forda z lat 60-70tych.
Trzeci obwód ma być omomierzem i sygnałem dla omomierza w zegarach samochodu. Problem do rozwiązania:
Alternator generuje do 100A, Zegary reagują na zakres do 50A. Czyli trzeba uniknąć zjarania.
Zegary działają na zasadzie przewodu +12 bezpośrednio z alternatora do jednego pinu wskaźnika, drugim pinem wpinamy się w +12 instalacji samochodowej, np przy akumulatorze. Trzeba oszukać wzkaźnik ładowania.
Obsługa obu czujników i obu wskażników ma być na jednej płytce PCB i zależy mi na solidności użytych materiałów. Ten twór ma przeżyć lata. Całość ma być zasilania z instalacji samochodowej, a więc zakres napięć zasilania: od 9V do 15V. Układ dostanie zasilanie w momencie przekręcenia kluczyka. Zależy mi na zastosowaniu filtrowania zakłóceń z alternatora. Jeżeli jakieś elementy będą się grzać, to proszę o uwzględnienie radiatorów. Cały układ docelowo będzie schowany pod deską rozdzielczą w plastikowej obudowie, więc na pewno nie będzie super skutecznej wentylacji i nieraz będzie ciepło.
Tutaj jescze ciekawostka: Do płytki chcę jeszcze aby przymocować na stałe pendrive lub inny nośnik danych na USB z gniazdem żeńskim typu USB-C, który po wpięciu do laptopa/komputera wyświetli informacje dla przyszłych pokoleń, w tym zasadę działania układu (gdyby jakiś elektronik/elektryk w przyszłości się zastanawiał, co to za pudełko i co z nim zrobić lub jak odtworzyć).
Chcę, aby wartości oporowe czujników można było regulować. Aby na przykład można było podpiąć czujnik o zakresie 0-180 Ohm i dało się to skalibrować.
Poniżej totalnie amatorski schemat działania. Może komuś coś on da. Być może dałem nieprawidłowe symbole, ale na pewno okablowanie jest połączone zgodnie z możliwościami.
Proszę o kontakt na maila:
eolmint(at)gmail.com
