No to zaczynając od początku:
Maty grzewcze muszą być raczej zasilane napięciem 12V to jeden parametr już mam. Potrzebuję jeszcze jakiś drugi parametr aby obliczyć moc pobieraną przez maty. Przyjmijmy ,że zmierzyłem rezystancję mat i wynosi 6 ohm.
I = V / R = 12V / 6 ohm = 2 A
P = I * V = 2 A * 12V = 24 W
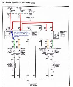
Mając moc dobieram resztę komponentów (schemat poniżej) . Bezpiecznik był fabrycznie 20A chyba to taki bym zastosował. Przekaźnik pewnie 10A bym dał bo łatwo kupić. Włączniki jakie tam znajdę ale co najmniej 3A. Widzę ,że można znaleźć też gotowe sterowniki PWM, na razie nie mam czasu poszukać w każdym razie fajnie by było aby każdy ze sterowników dał radę chociaż 3A przekazać żeby był jakiś zapas. Może też spróbuję coś pokombinować sam ale na razie nie mam czasu, żeby dokładniej szukać ani żeby to pomierzyć także na razie tylko taki przykład podałem wyżej a jak dobrze policzyłem to potem sobie po prostu policzę jeszcze raz jak już zmierzę rezystancję. Być może też dodam przekaźnik czasowy później ale to już powinienem dać rade go podłączyć
Jaką częstotliwość przełączania powinien mieć ten sterownik PWM?
Druga rzecz jaka mnie zastanawia to teoretycznie według schematu Opla są dwie maty które są połączone szeregowo(załączam schemat). Jeżeli jedna z nich by się zepsuła i chciałbym podłączyć tylko jedną to rezystancja będzie połowe mniejsza czyli moc pobierana będzie dwukrotnie większa. Coś mi się nie wydaje że taka mata to wytrzyma. Co musiałbym zrobić jeżeli jedna mata się zepsuje i chciałbym podłączyć tylko jedną z nich?
Jak się z czymś mylę to proszę mnie poprawcie. Jeżeli jednak to co napisałem ma sens to za jakiś czas wrzuciłbym dokładniejszy schemat jak zrobię pomiary aby dokładniej dopytać

Fajnie by było wykorzystać oryginalny sterownik ale niestety nie wiadomo jaki sygnał jest tam podawany także chyba będzie ciężko.
