Z powyższej aukcji postanowiłem zakupić zestaw DiY i sprawdzić co to jest warte.
Po ok. 2 tygodniach przesyłka dotarła - ładnie zapakowana w karton
Wewnątrz schludnie zabezpieczone głośniki i obudowy (poliwęglan to raczej nie jest bardziej bezbarwny ABS lub polistyren - chyba) oraz dwie paczuszki z elementami oraz potrzebnymi do połączenia wszystkiego razem kabelkami.
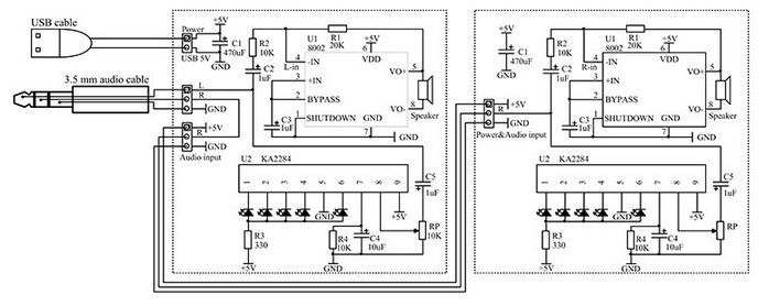
Prócz powyższych w paczce była również instrukcja - i tu kolejny plus dla sprzedawcy, bo wszystko dobrze przedstawione - włącznie ze schematem, na kolorowej, sporej wielkości kartce.
Tak przejrzysta instrukcja pozwala nawet początkującemu zrozumienie schematu i powinna zdecydowanie ułatwić montaż - z jednym zastrzeżeniem, ale o tym potem.
Załączone płytki (mimo 90% zgodności pomiędzy sobą) są jednak różne - jedna z nich ma zdecydowanie więcej pól do podłączenia przewodów łączeniowych. Nie ma to dużego znaczenia w samym montażu, nie mniej jednak warto pamiętać, że jedna "kolumienka" (zdrobnienie, bo wielkość iście miniaturowa - 6x6x6 cm) jest inna. Pomoże to podczas przygotowywania przewodów oraz pozwoli określić kolejność składania gotowej płytki do obudowy - ta z wieloma przewodami powinna być montowana jako pierwsza - mniej problemów podczas montażu drugiej (tylko jeden przewód będzie nam przeszkadzał
Płytki bardzo czytelnie opisane, wszystkie elementy są oznaczone co do wartości - nawet nie potrzeba schematu aby polutować je poprawnie
Początkujący może sobie wszystkie elementy rozłożyć tak, by łatwo było odnaleźć potrzebne części i przy okazji ułatwi to zrozumienie montażu mechanicznego.
Montaż.
Montaż należy rozpocząć od lutowania układu SMD - wzmacniacza mocy (no, trochę za dużo powiedziane - wedle DS ta kostka ma zaledwie jeden z kawałkiem wata...)
W tym celu cynujemy na płytce pada pierwszej nogi ( wystarczy odrobina cyny)
i ustawiamy układ tak, by jego nóżki ustawione były w połowie padów po obu stronach. Uwaga ! Pierwsza noga jest oznaczona na układzie scalonym maleńkim okrągłym wgłębieniem - musi być więc ułożona po stronie z narysowanym na płytce wycięciem. W razie wątpliwości dobrze jest się zapoznać z systemem numeracji nóg układów scalonych. W skrócie patrząc na układ (ustawiony na płytce nogami do dołu) z góry liczymy nóżki "od kropki" (pierwsza nóżka) w kierunku odwrotnym do ruchu wskazówek zegara.
W którą stronę obracają się wskazówki zegara trzeba zapytać rodziców lub dziadków... W dobie telefonów czy komputerów coraz mniej używa się tego określenia, a jednak, jak się okazało, jest ono bardzo przydatne...
Lutujemy :
Przytrzymujemy delikatnie układ, żeby nam się nie poruszył i ostrym grotem rozgrzewamy cynę aż się stopi i noga "osiądzie" na powierzchni ścieżki.
Sprawdzamy czy nic się nie przesunęło i ew. poprawiamy (oczywiście po stopieniu cyny), i dopiero gdy wszystko jest równiutko - lutujemy po kolei kolejne nóżki. Należy przy tym uważać by nie przesunąć układu grotem lutownicy! Wystarczy lekko docisnąć grot do nóżki i do nóżki podać drugą ręką odrobinę cyny. Jak tylko się rozpuści odejmujemy drut cynowy i zaraz potem lutownicę. Sprawdzamy jakość lutu (powinien być gładki lekko wypukły - niezbyt gruby!). Gdy jest OK, lutujemy kolejne nóżki. W ten sposób nie potrzebujemy żadnych specjalistycznych narządzi - wystarczy odrobina wprawy i ... spokojne ręce (niestety w moim wypadku - zanik mięśni - nie jest to możliwe, stąd też i luty nie do końca wzorcowe; za co przepraszam).
W razie kłopotów (np. za duża kropla cyny lub zwarte nogi) należy usunąć nadmiar cyny plecionką (do kupienia w każdy sklepie z elementami elektronicznymi) lub pomóc sobie topnikiem - może być nawet zwykła kalafonia. Zalecana grubość drutu cynowego to 0,7mm - do tego rozmiaru układów smd jest chyba najodpowiedniejszy. Można oczywiście i cieńszym (0.5mm), ale wówczas musimy mieć dwa rozmiary/grubości cyny - do lutowania elementów przewlekanych najodpowiedniejsza jest właśnie 0.7 do max 1mm).
Starajmy się lutować szybko - lutowanie jednej nóżki nie powinno trwać dłużej niż 1 sekunda (wbrew pozorom to dużo czasu) - po uzyskaniu wprawy i opanowaniu lutownicy (sposób trzymania, docisku, temperatura grota) ten czas będzie jeszcze krótszy...
Dalsze elementy jakie lutujemy powinny być najmniej wystające ponad powierzchnię płytki - ułatwi nam to montaż i lutowanie - płytka po odwróceniu nóżkami do góry nie będzie nam się chwiać - tu dobra rada - podłoże na którym lutujemy dobrze jeśli jest niezbyt śliskie. Nie bez powodu na rynku pokazały się specjalne maty z gumy silikonowej (najczęściej niebieskie) dodatkowo od razu z "korytkami" na śrubki, drobne elementy itp. W moim wypadku zamiast płacić kupę kasy za taką matę w sklepie z artykułami do domu kupiłem za kilkanaście zł. ...stolnicę silikonową.
Tak więc - "najniższe" w naszym wypadku będą rezystory - sprawdzamy ich wartość przed montażem - jeśli nie mamy wykutego na blachę systemu kodu kolorów oznaczającego wartość lub gdy mamy wątpliwość co do poprawności odczytania kolorów - lepiej wspomóc się miernikiem. Czasem trafiają się rezystory o kolorach wyblakłych, co do których można mieć wątpliwość czy to np. zielony czy niebieski...
Po wlutowaniu rezystorów, czas na kolejne - wyższe. Tu kolejna uwaga - bieguny ujemne kondensatorów elektrolitycznych na płytce oznaczone są polem zakreskowanym, z wyraźnie zaznaczoną kropką od strony minusa lub po prostu oznaczonymi symbolami "-".
Żeby element nam nie wypadł po odwróceniu płytki do lutowania dobrze jest lekko(!!!) odchylić nóżki na zewnątrz. Nie radzę zaginać bardziej niż to konieczne - gdyby przyszło nam taki element wymienić... sami na siebie będziecie źli. Można zniszczyć grot lub zerwać ścieżkę... a lepiej nie ryzykować. Polutowane nogi odcinamy ostrymi cążkami do cięcia nóżek najlepiej na równi z cyną (nie ścieżką!) ew. z pół milimetrowym (nie więcej) zapasem.
OK> Jedna z głowy, można się zabierać za drugą. Oczywiscie zaczynamy od układu scalonego SMD - tym razem ręce mniej drżały i luty wyszły poprawniej. Może ciut za dużo jeszcze cyny, ale... może być.
Po zakończeniu lutowania elementów czas zająć się montażem mechanicznym.
Wyjaśniło się w jakim celu zamieszczone zostały tulejki plastikowe i dwa rodzaje plastowkrętów; te z dużymi łebkami służą wraz z tulejkami do przykręcenia głośniczków. I tu zgrzyt numer 1... Plastik jest... kruchy. Na tyle, że podczas skręcania (szczególnie właśnie przy dokręcaniu głośników) potrafi chrupnąć i... mocowania nie ma. Klejenie nie wchodzi w grę - albo zniszczymy plastik nieodpowiednim klejem (zmatowienie na pewno wystąpi od klejów typu "Kropelka" i wielu z rozpuszczalnikami organicznymi na bazie toluenu i pochodnych ) - na gorąco również będzie brzydko, a cała atrakcja tych głośniczków to właśnie przezroczysta obudowa... W moim wypadku (lata doświadczenia) udało mi się uniknąć takich niespodzianek, poza jednym słupkiem, który mimo delikatnego dokręcania pękł...
Udało mi się jednak o tyle, ze odłupany fragment nie był duży i dał się wcisnąć w tulejkę dociskającą kosz głośnika do czoła obudowy. Oczywiście dokręcenie tej śrubki było co najwyżej "dla wyglądu" nie żeby trzymało, chociaż w minimalnym stopniu docisnęło kosz głośnika. Ogólnie biorąc ten fragment całej zabawy z montażem jest najmniej przyjemny. W razie gdyby jednak coś nam odskoczyło, pękło i dokręcić się nie dało, możemy użyć ... lutownicy. Ustawiona na ok. 200*C i z założonym grotem specjalnie do tego celu (nie radzę używać tych do lutowania - raz że resztka cyny - a będzie zawsze - zanieczyści plastik, a dwa że część plastiku spali się na samej powierzchni grota na węgiel i jego oczyszczenie z tego nagaru będzie wysoce uciążliwe. Ja w każdym razie do takiego "spawania" plastiku używam specjalnie do tego przeznaczonego grota. Plastiki typu ABS. polistyren i podobne termoplastyczne dają się w ten sposób "przetopić" a przy wprawie można uzyskać nawet całkiem estetyczne połączenie. (podpatrzone w zakładzie spawającym plastikowe zderzaki samochodowe - tam prócz takich "lutownic" używa się też specjalnych narzędzi wtapiających w plastik odpowiednio powycinane druty stalowe - wzmacniające pęknięcie).
Całość po złożeniu wygląda ... ciekawie.
Zwłaszcza płytka z elementami która nadaje obudowie bardzo techniczny i tajemniczy (dla laika rzecz jasna) wygląd.
Tu kolejny zgrzyt - osobiście nie lubię migających niebieskich ledów. W tym wypadku jednak producent wymyślił sobie że da takie wszystkie poza ostatnimi - te na szczęście czerwone. No i niestety - po pierwszym włączeniu szybko rozebrałem obie obudowy, wyciągnąłem (też przykręcone do tylnych ścianek plastowkrętami ale nieco cieńszymi, bo nic nie pękło) płytki i wymieniłem część LED'ów tak by przypominały chociaż (pierwszą niebieską zostawiłem) typowe wskaźniki poziomu sygnału. Tak czy inaczej nie jest to ani wskaźnik (czułość można wyregulować potencjometrem montażowym), ani migotka w stylu iluminofonia - ot takie coś pośrednie; jak ktoś lubi, może zostawić, jak nie może w ogóle nie lutować diod ani sterującego nimi scalaka - pozostanie jednak puste miejsce na płytce - ostatecznie więc postanowiłem pozostawić je , tyle że w nieco większej ilości kolorów.
Zasilanie jest podawane poprzez kabelek zakończony wtyczką USB. Wydajność zasilacza okazała się niewystarczająca i przy większych głośnościach pierwsze LED (niebieskie) obu wyświetlaczy ... przygasały. Ponieważ - jak wyżej wspominałem - nie za bardzo lubię niebieskiego migania - dało to w sumie ciekawy efekt. Nie drażniący (mnie) aż tak. Możliwe też, że to przygasanie było wynikiem łącznej sumy spadków napięć na LED'ach - przyznam, ze nie zapamiętałem jak to się zachowywało z samymi niebieskimi LED - efekt odstręczający od niebieskich migotek był tak duży, że wyłączyłem zanim jeszcze zdążyłem się dokładniej przyjrzeć.
A jak to gra? W końcu głośniki grać przede wszystkim powinny...?
No cóż... Rewelacji nie ma i wiedziałem o tym od początku - ostatecznie głośniczek średnicy ok. 5 cm NIE MA PRAWA grać dobrze, ale... ale w porównaniu do najtańszych fabrycznych głośników (z podanymi na pudełkach kosmicznymi mocami i niezwykle szerokim pasmem przenoszenia) - wcale nie jest najgorzej. Wręcz zaryzykowałbym stwierdzenie, że jeszcze kilka lat temu można było kupić dużo gorsze...
Oczywiście - od samego początku zdawałem sobie sprawę ze nie będzie to żaden cud, wręcz nastawiłem się na coś w rodzaju "szczekaczki" bez góry i całkowicie bez dołu. Jednak to co usłyszałem po pierwszym włączeniu zaskoczyło mnie pozytywnie - naprawdę nie jest najgorzej. Na pewno grają lepiej niż głośniki wmontowane w laptop, czasem nawet niektóre modele telewizorów graja gorzej...
W sumie kupiłem te głośniczki z ciekawości i zabawy - w moim wypadku zajęcie rąk takimi czynnościami ma charakter leczniczy. Poza tym lubię czasem zrobić coś głupiego - bez sensu, a w każdym razie bez potrzeby wykorzystania. Dla samego zrobienia. Powiem że nie zawiodłem się. Mimo że do komputera używam najczęściej słuchawek (co by nie przeszkadzać słuchaniu radia lub oglądania TV) lub mini sound-bara (też chińszczyzna tyle że ładnie wygląda i gra), to myślę, że od czasu do czasu skorzystam i z tych kolumienek... aktywnych...
Tyle moich spostrzeżeń - wiem, ze dźwięk nagrany telefonem i w dodatku przesłany potem i odtworzony na nieznanym sprzęcie nie odda wiernie ani brzmienia, ani pasma, nie mniej jednak - jako ciekawostkę - zamieszczam próbkę:
Przyznam się, że w realu to gra dużo lepiej. Jest więcej wysokich a dół nie brzmi jak kopane pudło po butach... Tak więc proszę się nie sugerować powyższą próbką - ot - pokazuje co najwyzej że gra...
Obie kolumienki razem :
i kilka skanów z instrukcji:
Na deser jeszcze jeden (króciutki) filmik obrazujący współpracę kolumienek z radiem, które to będzie tematem jednego z kolejnych artykułów;
Podsumowując - na wakacje dla początkującego elektronika - jak znalazł...
Pozdrawiam.
Fajne? Ranking DIY
