
Głównym bohaterem dzisiejszej relacji będzie odbiornik radiowy z roku 1985, produkcji Diory - Śnieżnik R-502. Zakresy : UKF, D, S, K1, K2. Po uruchomieniu odbiornika słychać było szum. Na falach AM nie udało mi sie złapać żadnej stacji - były niesprawne. Zająłem sie najpierw przestrojeniem głowicy UKF, który jest tu przestrajana przez diody pojemnościowe (napięciowo). Zrobiłem to według szeroko dostępnych instrukcji. Podłączyłem antenę i od razu złapałem stacje. Zająłem się torem AM zauważyłem, że cewka filtru p.cz. jest zerwana

, akurat posiadałem taki sam filtr , podmieniłem i wszystko zaczęło śmigać.

. Naprawa okazała sie dość prosta. Odbiornik wyposażony jest w liczne zabezpieczenia (bezpieczniki) - jest ich aż 4. Jeden dla podświetlenia, jeden sieciowy, jeden do zasilania układów m.cz. (wzmacniacz i wskaźnik dostrojenia) i jeden dla obwodów radiowych

. Przestrajanie tunera UKF polega na zmianie napięcia podawanego na warikapy, które tym samym zmieniają swoją pojemność. Do agregatu strojeniowego dołączony jest potencjometr regulujący to napięcie

. W przeciwieństwie do rok starszego Tarabana 2, a nawet młodszego Tarabana 3 posiada filtr ceramiczny. Wzmacniacz p.cz. zrealizowano na popularnym do powszechnych zastosowań UL1211

. Potencjometr głośności wyposażony jest w odczep dla konturu

. Wzmacniacz m.cz. to układ scalony UL1481

. To odbiornika można podłączyć głośnik. Po wpięciu do gniazda wtyku, głośnik wewnętrzny jest odłączany

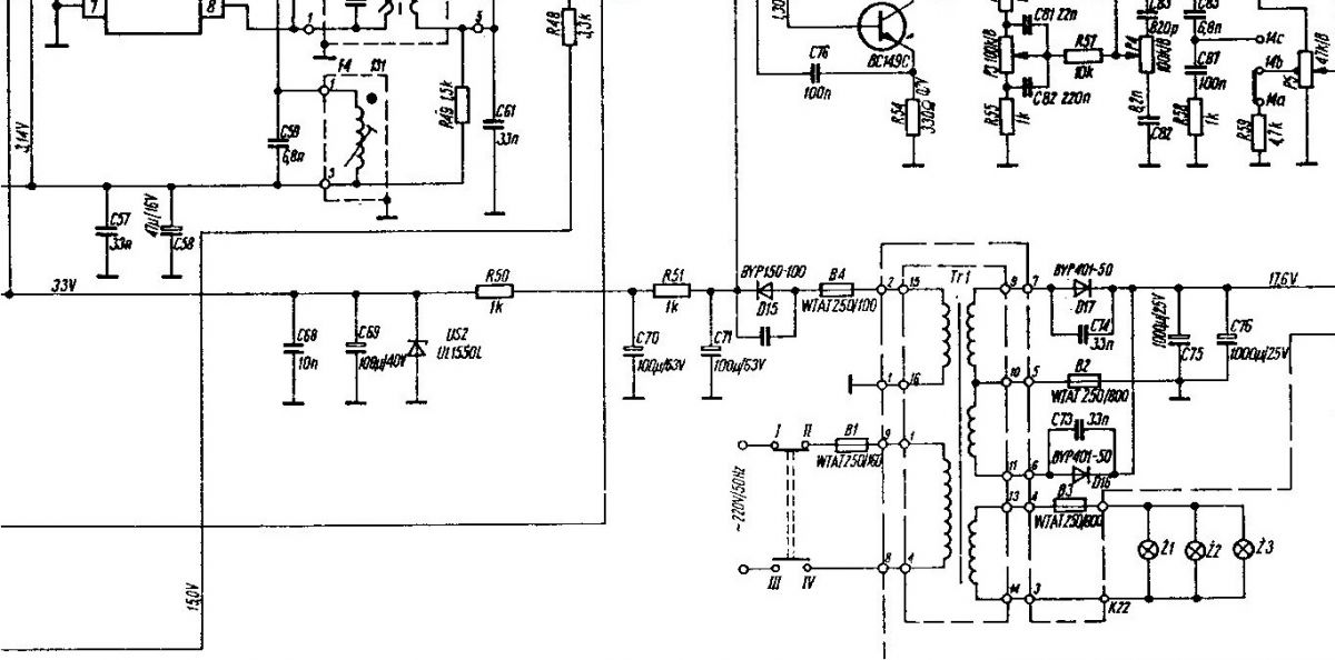
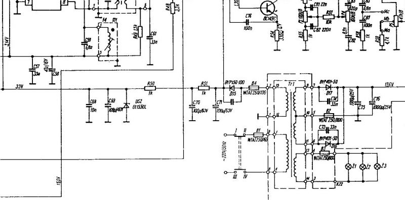
. W obwodzie zasilania warikapów występuje stabilizator napięcia 33V - UL1550

. Uzwojenia wtórne transformatora można bez lutowania odłączyć od płyty głównej

.
Podsumowanie
W porównaniu do innych odbiorników stołowych Śnieżnik R-502 wyróżnia się nowoczesnymi rozwiązaniami w porównaniu do wcześniejszych, a w niektórych przypadkach i do późniejszych układów. Gra dość dobrze. Naprawę uznaję za udaną.

[img-2]
