Witam
Tak jak obiecałem zamieszczam komplet rysunków płytek jakie posiadam. Przy okazji na podstawie swoich doświadczeń odpowiem na pytania kolegów jakie pojawiły się odnośnie tego zasilacza.
1. Sposoby pomiaru napięcia i prądu we wspomnianym zasilaczu zależą od wykonującego. Można mierzyć obie te wartości w miarę prosty sposób. Jeżeli chodzi o napięcie to należy zastosować jakikolwiek woltomierz i podłączyć go do zacisków wyjściowych urządzenia. Pomiar prądu (w moim przypadku) zrealizowałem przy pomocy linijki LED i układu LM3915. Aby móc mierzyć prąd w ten sposób należy napięcie jakie występuje na rezystorze R7 wstępnie wzmocnić gdyż układ LM3915 wymaga większych napięć do pomiaru (na rezystorze R7 przy 3A prądu odłoży się około 1,5V !!!). Wzmocniłem to napięcie przy pomocy wzmacniacza operacyjnego (w układzie wzmacniacza nieodwracjącego) i dzięki temu że w układzie zasilacza występują także napięcia ujemne nie musiałem robić dodatkowego zasilacza

Najlepiej dodatkowy wzmacniacz operacyjny zasilić w taki sam sposób jak układ U3. Wzmacniając napięcie z rezystora R7 można się pokusić o regulowane wzmocnienie (prosta zmiana 2 lub 3 rezystorów przy pomocy przełącznika) dzięki temu uzyskamy różne zakresy pomiaru prądu - przydatne przy małych prądach. Również konfigurując układ LM3915 możemy mieć linijkę lub punkt ale to zostawiam konstruującym.
2. Jak już pisałem wcześniej zmieniłem płytkę (rozdzieliłem ją na 2 części) aby całość złożyć jako moduł na radiatorze. Zastosowałem tranzystory typu BD249. Ponieważ gorzej odprowadzają ciepło do radiatora umieściłem 2 szt. W przypadku zwiększenia wydajności prądowej zasilacza do 5A warto pomyśleć o zwiększeniu ilości tranzystorów aby zmniejszyć moc na nich wydzielaną. Jeżeli chodzi o regulację ograniczenia prądowego to aby pokrywała zakres do 5A trzeba zmienić wartość rezystora R18. Przy zastosowaniu potencjometrów o takich wartościach jak podane na spisie elementów obliczyłem, że dla 5A rezystor R18 należy zmienić na wartość około 33k. Prosiłbym jednak o sprawdzenie tego przed montażem "na gotowo" bo może się okazać że trzeba będzie tą wartość skorygować

(może na to wpłynąć rozrzut parametrów diody zenera, która ustala napięcie na wyjściu U1). Oczywiście należy także zastosować transformator o większej mocy.
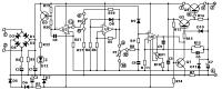
3. Płytki drukowane należy połączyć przy pomocy dwurzędowych kątowych "goldpinów" tak aby były skierowane elementami do środka. Na większej płytce znajdują się wszystkie elementy co na płytce oryginalnej oprócz 4 diod prostowniczych (D1-D4). W moim przypadku zastosowałem mostek prostowniczy i przykręciłem go do radiatora (proponuję tak zrobić szczególnie tym co będą chcieli zwiększyć wydajność prądową zasilacza !!!). Na płytce są tylko otwory montażowe do podłączenia mostka przy pomocy odcinków przewodów. Do punktów ~ Mostek podłączamy wyprowadzenia mostka dla napięcia zmiennego. Punkty + Mostek i - Mostek łączymy odpowiednie z wyprowadzeniami + i - mostka prostowniczego. Pozostałe elementy są umieszczone nieco inaczej niż na płytce oryginalnej ale ze schematem nie powinno być problemu z dojściem co i gdzie należy w płytce umieścić. Ponadto wykonałem opis ułożenia elementów na płytkach drukowanych i po krótce wyjaśnię przyjęte przeze mnie oznaczenia. Rysunek ścieżek (strona lutowania) jest wykonany kolorem czarnym i może służyć jako maska do metody fotochemicznej. Poniższe dwa rysunki przedstawiają ułożenie elementów a ścieżki (widok przez płytkę) narysowane są kolorem szarym. Kolorem niebieskim oznaczone są elementy a odpowiednie opisy znajdują sie w lub obok elementów. Kolorem czerwonym oznaczone są zworki a zielone cyfry przy polach lutowniczych odpowiadają cyfrom na schemacie i służą do podłączenia transformatora, potencjometrów, tranzystora Q4 i zacisków wyjściowych zasilacza. Mniejsza płytka zaprojektowana jest pod 2 tranzystory typu BD249 T1 i T2 (zamiast oryginalnego tranzystora Q4). Zamontowane są na niej również zworki (kolor czerwony) i rezystory emiterowe RE1 i RE2.
Aby uzyskać większą wytrzymałość mechaniczną gotowego modułu należy połączyć większą płytkę (pionową) z radiatorem za pomocą jakiegoś metalowego kołka. W moim przypadku wykorzystałem sześciokątny pręt mosiężny i wykonałem otwory gwintowane po obu jego końcach. Mocowanie do płytki z elementami wypadło w okolicy kondensatora C1.
UWAGA !!!!
W opisie tego zasilacza transformator ma mieć 24V jednak mam pewne wątpliwości co do tego napięcia

Otóż w układzie wytwarzane jest także napięcie -5V do zasilania wzmacniaczy operacyjnych. Wyprostowane napięcie z transformatora da nam około 36V i te -5V to daje ponad 40V na zasilanie wzmacniaczy operacyjnych (U2 i U3). Parametry tych układów nie przewidują tak dużego napięcia a jeżeliby nawet wytrzymały to nie lubię jak elementy pracują na granicy swoich możliwości. Zdecydowałem się zastosować transformator o niższym napięciu (około 21V) co skutkuje tym, że na wyjściu maksymalne napięcie to 28V. Jeżeli ktoś zastosuje transformator 24V to miałbym prośbę żeby poinformować mnie jak zachowuje się układ i jakie jest napięcie zasilania wzmacniaczy operacyjnych U2 i U3.
Życzę wszystkim powodzenia i mam nadzieję, że ten opis będzie pomocny w uruchomieniu zasilacza i jego ewentualnych modyfikacjach.
P.S. Jak zdobędę aparat cyfrowy to pstryknę parę fotek i pokaże jak mi wyszło

(Robiłem wersję symetryczną)
Dyskusja podana przez ciebie romek77r na temat przeróbki na 5A zawiera bardzo dużo wskazówek dla wszystkich budujących ten układ - naprawdę warto tam zajrzeć !!!
Rysunek płytek wykonany jest w programie CorelDraw 9 oraz gotowy do druku w pliku
"Zasilacz 0-30V electronics-lab + opis.pdf"