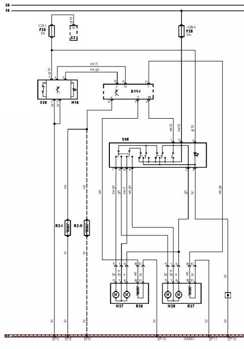
Witam wszystkich
Potrzebuję opis pinów sterownika lusterek, sterownik ma 10 pinów.
Jest to sterownik do VW. Podświetlanie znalazłem tylko co do regulacji to lipa, nie wiem który przewód gdzie, jak daję na masę, to coś tam się reguluje, ale nie tak jak powinno.
