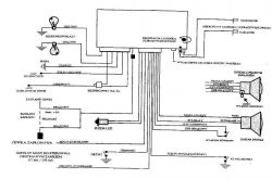
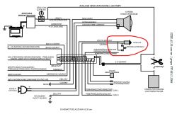
Witam. Kupiłem samochód z tym alarmem. Nie mam wyprowadzonego przycisku autoryzacji. Znalazłem schemat tylko do STER AS 20 i tam przycisk autoryzacji jest podpięty pod diodę. Nie mam pewności czy w AS 10 też tak można zrobić nie chce spalić albo zablokować. Może ktoś ma schemat albo jakaś rada byłbym wdzięczny.
