logo elektroda
logo elektroda
X
logo elektroda
REKLAMA
REKLAMA
Adblock/uBlockOrigin/AdGuard mogą powodować znikanie niektórych postów z powodu nowej reguły.

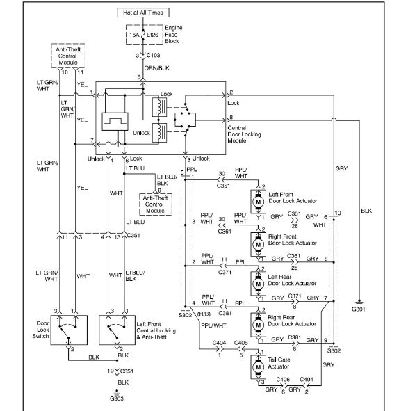
Jak połączyć przewody wiązki C403 i C404 w Chevrolet Lacetti hatchback?

pilkarzyk10 06 Maj 2024 03:47 132 5
REKLAMA
  • #1 21071445
    pilkarzyk10
    Poziom 4  
    Witam. Czy mógłby ktoś mi rozszyfrować które przewody mam połączyć? Ponieważ nie działa mi zamykanie zamka centralnego.Chodzi o wiązkę wychodzącą od tylnej klapy oraz wiązkę wchodzącą od strony kabiny. Dziękuję. Ewentualnie zdjęcie wiązki C403 lub C404 przy wtyczce z obu stron.

    Mój samochód to Chevrolet Lacetti hatchback


    Schemat okablowania zamka centralnego w Chevrolet Lacetti hatchback.
  • REKLAMA
  • #2 21071506
    piotrekwoj1
    Poziom 42  
    Ja nie rozumię Twojego pytania. Opisz problem dokładniej.
  • REKLAMA
  • #3 21073865
    pilkarzyk10
    Poziom 4  
    piotrekwoj1 napisał:
    >>21071506
    Ja nie rozumię Twojego pytania. Opisz problem dokładniej.


    Rozłączyłem wiązkę. Wszystko udało mi się prawie połączyć. Nie działa mi jedynie podświetlenie tablicy rejestracyjnej otwieranie zamykanie centralnego. I nie wiem które przewody mam połączyć żeby działało.
  • REKLAMA
  • #4 21073871
    Krzysztof Kamienski
    Poziom 43  
    @pilkarzyk10 Do tego wystarczy zwykły próbnik źarówkowy 12 V. Po włączeniu swiateł postojowych na przewodzie do podświetlenia tablicy ma sie pojawić napięcie. Pozostaw jak wyźej i sprawdź przez dotknięcie który jest który. Do centralnego zamka bedą pozostałe. Kolory biało fioletowy i szary.
  • REKLAMA
  • #5 21075119
    pilkarzyk10
    Poziom 4  
    Krzysztof Kamienski napisał:
    @pilkarzyk10 Do tego wystarczy zwykły próbnik źarówkowy 12 V. Po włączeniu swiateł postojowych na przewodzie do podświetlenia tablicy ma sie pojawić napięcie. Pozostaw jak wyźej i sprawdź przez dotknięcie który jest który. Do centralnego zamka bedą pozostałe. Kolory biało fioletowy i szary.



    No dobra jak się pojawi napięcie To gdzie mam ten kabel od tablicy podłączyć?
  • #6 21075122
    Krzysztof Kamienski
    Poziom 43  
    @pilkarzyk10 Wyszukaj sobie, ktory idzie do lamp tablicy, dwa o znanych kolorach to siłownik zamka trzeci to będą lampki. Tak trudno jedną wyjąć i zobaczć kolor przewodu?
    pilkarzyk10 napisał:
    To gdzie mam ten kabel od tablicy podłączyć?
    Sam z resztą sobie odpowiedziałeś. Co jest z wami ?
REKLAMA