logo elektroda
logo elektroda
X
logo elektroda
REKLAMA
REKLAMA
Adblock/uBlockOrigin/AdGuard mogą powodować znikanie niektórych postów z powodu nowej reguły.

[Rozwiązano] Brak świateł długich w Toyota Corolla E90 1991 - schemat elektryczny potrzebny

easy_rider91 20 Lip 2024 22:24 216 3
REKLAMA
  • #1 21161986
    easy_rider91
    Poziom 8  
    Witam. Nie mam świateł długich w mojej Toyocie corolli E90 1991 r. Światła długie są gdy dźwignie pociągnie się w górę (błyśnięcie światłami) wtedy równocześnie palą się światła długie, krótkie i kontrolka od długich na desce rozdzielczej. Natomiast gdy dźwignie przesunie się w dół świeci się tylko kontrolka od długich. Gasną krótkie - tak powinno być. A długie się nie zapalają. Rozebrałem przełącznik przy kierownicy, wszystko tam jest OK przynajmniej wizualnie -blaszki czyste nic nie przypalone. Przekaźnik jest pod maską i włączając błyśnięcie słychać że cyka. Bez schematu dalej nie powalczę. Jeśli ktoś z was ma schemat elektryczny to bardzo by pomogło. albo chociaż dla toyot z tamtych lat. Przypuszczam, że te układy będą w tych samochodach takie same.
  • REKLAMA
  • #2 21162046
    actin
    Poziom 34  
    Sprawdź przejścia z podstawy przekaznika do lamp.
  • REKLAMA
  • #3 21169829
    easy_rider91
    Poziom 8  
    Przejścia ok
  • #4 21170253
    easy_rider91
    Poziom 8  
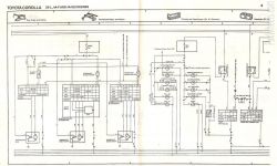
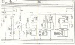
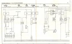
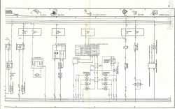
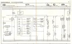
    Udało mi się zdobyć schemat i to mi bardzo pomogło bo mogłem odnaleźć brak przejścia między przewodami. Winny był styk w przełączniku przy kierownicy. Po oczyszczeniu wszystko działa. Dodaje skany schematu elektrycznego dla potrzebujących na przyszłość. Schemat elektryczny samochodu z połączeniami i elementami elektrycznymi. Schemat elektryczny silników Toyota Corolla 2E-L, 4A-F i 4A-GE Skan schematu elektrycznego samochodu. Skan schematu elektrycznego przedstawiający układ z elementami związanymi z żarówkami świec, zegarami i wskaźnikami. Schemat elektryczny dla silników 2E-L, 4A-F i 4A-GE Toyoty Corolla Schemat elektryczny Toyota Corolla Schemat elektryczny układu chłodzenia, klimatyzacji i ogrzewania samochodu. Schemat elektryczny dla silników Toyota Corolla 2E-L, 4A-F i 4A-GE
REKLAMA