logo elektroda
logo elektroda
X
logo elektroda
Adblock/uBlockOrigin/AdGuard mogą powodować znikanie niektórych postów z powodu nowej reguły.

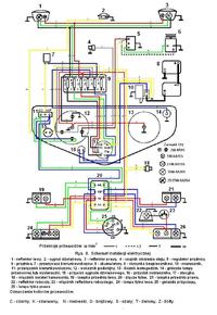
Schemat instalacji ursus C-360

tuningmajster 04 Lut 2006 13:35 468476 106
  • #1 2257322
    tuningmajster
    Poziom 11  
    Witam
    poszukuje schematu instalcji elektrycznej od ursusa C-360 .Z gory dzieki za pomoc
  • #2 2260516
    woooojtek
    Poziom 19  
    Mam gdzieś skan, ale nie obiecuję, że to 360. Wydaje mi się, że w tym wynalazku nie ma większego problemu z prądem. Można jakoś pomóc?
  • #3 2260988
    tuningmajster
    Poziom 11  
    instalacja banalne ale mi przyszlo zakaldac wiazke od 360 do ostrowka i schemat ulatwilby mi zycie
  • #5 2747249
    jankowski1987
    Poziom 14  
    a czy masz m oże schemat od skrzyni biegów do ursusa c-330
  • #6 2932259
    Kamil_KJM
    Poziom 12  
    Witam. A czy ktoś ma może schemat instalacji elektrycznej do Ursusa C-330? Byłbym wdzięczny za pomoc.
  • #7 2933926
    trw66
    Poziom 11  
    Instalacje w starych ciągnikach są bardzo proste. Napisz konkretnie o co ci chodzi
  • #8 2986524
    juniorrrr
    Poziom 1  
    Podobnie jak przedmówca mam problem z instalacją elektryczną ursusa C-360. Byłbym niesamowicie wdzięczny za udostępnienie mi schematu...
  • #10 3010661
    gjacek
    Poziom 16  
    witam , tez mam problem z instalacja a dokladnie z ladowaniem .do regulatora dochodzi 12V na srodkowy zacisk i koniec .co dalej?
  • #11 3011336
    leinadzs
    Poziom 27  
    gjacek napisał:
    witam , tez mam problem z instalacja a dokladnie z ladowaniem .do regulatora dochodzi 12V na srodkowy zacisk i koniec .co dalej?

    Przy montarzu alternatora z poloneza to stary regulator prądnicy odłączasz, a przewody łączysz parami (jak to spójż w schemat)
  • #12 3011941
    gjacek
    Poziom 16  
    mozesz powiedziec o tym cos wiecej? ja mam pradnice ale jak sie okaze ze jest uszkodzona to rzeczywiscie warto pomyslec o alternatorze . jak sprawdzic pradnice?? pozdr
  • #13 3087114
    leinadzs
    Poziom 27  
    emilmag napisał:
    mam pytani eczy ktoś ma schemat instalacji do c330 jak ma kto ma to prosze o kontekt emilmag(małpa)o2.pl


    Wciśnij "szukaj" wpisz c-330 i znajdziesz, napewno jest tu na forum. Dlaczego ktoś ma za ciebie szukać????? i tracić czas, w końcu ty tego potrzebujesz
  • #15 3379447
    erzo1
    Poziom 11  
    potrzebował bym taki schemat czy ktos go posiada prosze o kontakt gg 7829700
  • #16 3432544
    nowinsky
    Poziom 2  
    Witam

    Mam prośbe ma może ktoś schemat instalacji elektrycznej do c-360?
    Jeśli tak to może niech ktoś mi go prześle na email nowinsky(_at_)wp.pl
    Z góry dzięki!!!
  • #17 3432672
    dawid1987
    Poziom 1  
    ja też bym był wdzięczny za cały schemat.tata kupil całą wiązke i nic teraz nie chce działać bo kolory kabli sie nie zgadzaja z orginalnymi.
    mój adres to kaczor.7140(_at_)interia.pl
  • #18 3448033
    kropunia2
    Poziom 11  
    mam schemat instalacji c-330 ale minus jest na masie jak podłączyć regulator i prądnicękiedy jest plus na masie proszę o pomoc

    Dodano po 1 [godziny] 1 [minuty]:

    dziękuję ale czy rozrusznik będzie działał normalnie po przełączeniu biegunów
  • #20 3718783
    Pupek1
    Poziom 10  
    Witam.
    Poszukuje schematu instalacji do C-330M posiadam do C-330 ale w C-330M są jeszcze dodatkowo światła awaryjne oraz czujnik luzu i nie wiem jak to podłączyć. Za pomoc dzięki. Mój e-mail pdrukala(_at_)op.pl
  • #21 3725129
    łukasz_143
    Poziom 1  
    zrobiłem już światła w papajku tylko nie wiem jak mam sie zabrać do alternatora regulatora napięcia i rozruznika może zachciałby mi ktoś pomóc ( jakiś schemat albo coś) bylbym bardzo wdzięczny
  • #22 3725467
    kryszt44
    Poziom 17  
    Najlepiej jak elektryk określić jakie oznaczenia są i które do jakiego przyłącza są. Napisz z czego ten alternator jest i jakie oznaczenia na nim, czy jest z regulatorem .
  • #23 3732686
    tomo16
    Poziom 10  
    witam. A nie posiadal by któs z was schematu do ciagnika ruskiego Władimirec T25 ?? Bo urwały mi sie przewody od alternatora i nie mam pojecia jak je podlaczyc. z gory dzieki!!

    moje
    gg: 6505591
    biolkMAŁPAop.pl
  • #24 3754143
    tomas8600
    Poziom 14  
    we władymirku napewno jest podobnie jak w c330 lub 360 bo nie ma przecierz tam jakiegoś innego wytworu, podaj oznaczenia na alternatorze to spróbuje pomóc
  • #25 3807983
    Pawelec89
    Poziom 1  
    nie moge nigdzie znaleźć prawidłowego schematu podłączenia alternatora do ursusa c-360. altek ma osobny regulator napiecia. prosze zainteresowanych o pomoc.jestem tu nowym użytkownikiem i nie łape sie we wszystkim.


    Moderowany przez Błażej:

    UWAGA!!!
    Wszystkie posty w stylu: "PROSZĘ O PRZESŁANIE SCHEMATU NA MAILA" (w domyśle: BO MI SIE NIE CHCE SZUKAĆ) będą od razu lądowały w koszu!!! Na forum jest już sporo tematów dotyczących instalacji elektrycznych ciągników, ich przeróbek i usprawnień. Są też schematy. JAKIEKOLWIEK OZNAKI LENISTWA NIE BĘDĄ TOLEROWANE!!

  • #26 3876858
    dgolf
    Poziom 15  
    Schemat podłączenia alternatora od Poldka do ciągnika c-330. Podobnie do dowolnego pojazdu się podłącza. Jeśli ma przekaźniki to 30 z alternatora podłącza się również do + przed przekaźnikami (który będzie załączamy na elementy)..
    Schemat instalacji ursus C-360

    Czerwonym i szarym zaznaczone są modyfikacje.

    30 na zacisk + akumulatora (w ciągniku na przewód zasilania rozrusznika)

    67 na zacisk 67 regulatora (jeśli jest zewnętrzny)

    15 na zacisk 15 regulatora oraz kontrolkę ładowanie. Drugi styk kontrolki ładowania do +12V za stacyjką.

    Pamiętać o dobrej masie regulatora.
    PS. Często pada stacyjka bo płynie przez nią duży prąd. Należałoby pomyśleć o dodatkowych włacznikach świateł lub nawet przekaźnikach.
  • #27 3930720
    xvb
    Poziom 11  
    Witam.nie wiem czy dobrze widze ale w/w schemat zawiera błąd...np. ze styku 58 stacyjki włączanym po przekręceniu kluczyka idzie zasilanie na kontrolke ładowania, z kolei do styku 15 włączanego po włożeniu kluczyka podłączone są przednie światła pozycyjne...nie wiem czy dobrze widze...jeśli nie to przepraszam
  • #28 4083324
    @@Kamil@@
    Poziom 16  
    Własnie te 58 z 15 powiny być zamienione !! bo z tego schematu wynika ze dopiero ładowanie bedzie po przekręceniu kluczyka a przednia ozycja bedzie sie siecić jezeli wcisniemy kluczyk i to trzeba tylko zaminieć .
  • #29 4190852
    rychubrz
    Poziom 11  
    Witam Niech mi ktoś powie dlaczego mi nie działa ładowanie jak podłączyłem inst. według tego schematu i lipa dalej swieci kontrolka ładowania, szczotki wymienione, regulator nowy, kable poprowadziłem jak na schemacie i nic prosze o pomoc (jak mozna sprawdzic alternator czy podaje tyle prądu co ma podawać i ile powinien podawać)
  • #30 4191112
    RP
    Poziom 15  
    Z ładowaniem w ciągnikach trzeba uważać, tzn czy się ma prądnicę z plusem na masie czy z minusem ma masie.W obu przypadkach trzeba kupić inny typ regulatora napięcia bo inaczej nie będzie ładowania.
    Najlepiej mieć/założyć/ takie typy w/w jak zaleca producent.
    Radek
REKLAMA