logo elektroda
logo elektroda
X
logo elektroda
Adblock/uBlockOrigin/AdGuard mogą powodować znikanie niektórych postów z powodu nowej reguły.

Kto chce zrobic interface do Autronica Al700

Tinny1 27 Cze 2003 00:11 222281 350
  • #1 265408
    Tinny1
    Poziom 13  
    Potrzebuje interface'u za pomocą którego podłączę autronica do komputera. Oczywiście zapłacę.
  • #2 271509
    elektronik12
    Poziom 13  
    elektronik12 napisał:
    Ja kupiłem orginalny interfejs z programem w firmie, która jest dystrybutorem Autroników kożystam z tego na codzień i działa OK. Wkońcu to orginał program przesyłałem wcześniej

    W tym dniu wysłałem również schemat ale go nie widzę tak więc powtarzam przesyłkę jeśli gdzieś jest to niech Webmaster wykasuje tą informacje.
  • #4 339802
    krzysio1972
    Poziom 1  
    Do schematu przydalo by sie jeszcze rozrysowanie wtyczki interfejsu, zaoszczedzi to troche czasu przy podlaczaniu.


    Pozdro,
    Krzysio.
  • #8 632486
    mkos1
    Poziom 29  
    Czy możesz napisać czym to co oferujesz się różni od "A-mon", który jest zamieszczony kilka postów powyżej ?
  • #9 651172
    mi5i3k
    Poziom 11  
    dzieki za programik do autronica. a jak wtyczke zrobic?
  • #10 699898
    michal_wawa
    Poziom 12  
    A ja zadam lamerskie pytania :(

    Zabieram się do lutowania interface LPG i tak mnie naszła wątpliwość;

    jeden schemat podaje wartość elektrolitów jako 1 uF, drugi 15uF/16V
    Sprawdziłem aplikację w Maximie - też podają 1uF
    Akurat mam pod ręką 15-tki a 1-ki wyszli :-(
    To jak w końcu ma być??

    Drugie pytanie: skąd wziąć +5 w schemacie SA673~1.JPE?
    Rozumiem że przez 7805, ale skąd brać fizycznie napięcie; zapalniczka? LPG ma wyjście?

    I ostatnie; gdzieś wyczytałem (u któregoś producenta interfejsów) że by zlokalizować piny we/wy instalacji wystaczy "zwykły miernik" OK - mógłby ktoś rozwinąć temat? Zaoszczędziłoby to dyskusji o wtyczkach i pinoutach :-)

    Z góry ogromne dzięki (głównie za odpowiedź na pierwsze pytanie)
  • #11 699971
    mkos1
    Poziom 29  
    Co do pojemności tych kondensatorów to jest ona zależna od wersji układu MAX232.
    Przykładowo wg katalogów producenta "zwykły" MAX232 wymaga 1uF, zaś z literą "A" (np.MAX232ACPE) już tylko 0.1uF
    Nie wiem czy jest wskazane stosowanie 15uF - wolę uzyć taką wartość, jaką zaleca producent.

    +12V masz na złączu sterownika LPG
  • #12 700815
    michal_wawa
    Poziom 12  
    OK, dzięki - tak własnie przypuszczałem - nic to, jutro Wolumen :-)

    Zastanawiam się jeszcze nad zasilaniem; czy nie praktyczniej będzie wziąć napięcie z CTR/DTR RS'a przez 2 diody i 7805? Jak podam na stabilizator +12 to może się nieźle podgrzać....
    Czy pobranie napięcia nie zakłóci pracy portu?
  • #13 702434
    mkos1
    Poziom 29  
    Bez przesady !
    MAX wcale aż tak dużo prądu nie potrzebuje aby stabilizator miałby się zagrzać.
    W oryginalnym układzie widziałem zastosowany stabilizatorek serii 78L05 i on w zupełności wystarczał więc ...po co "kombinować" ?
  • #14 703503
    nasu
    Poziom 22  
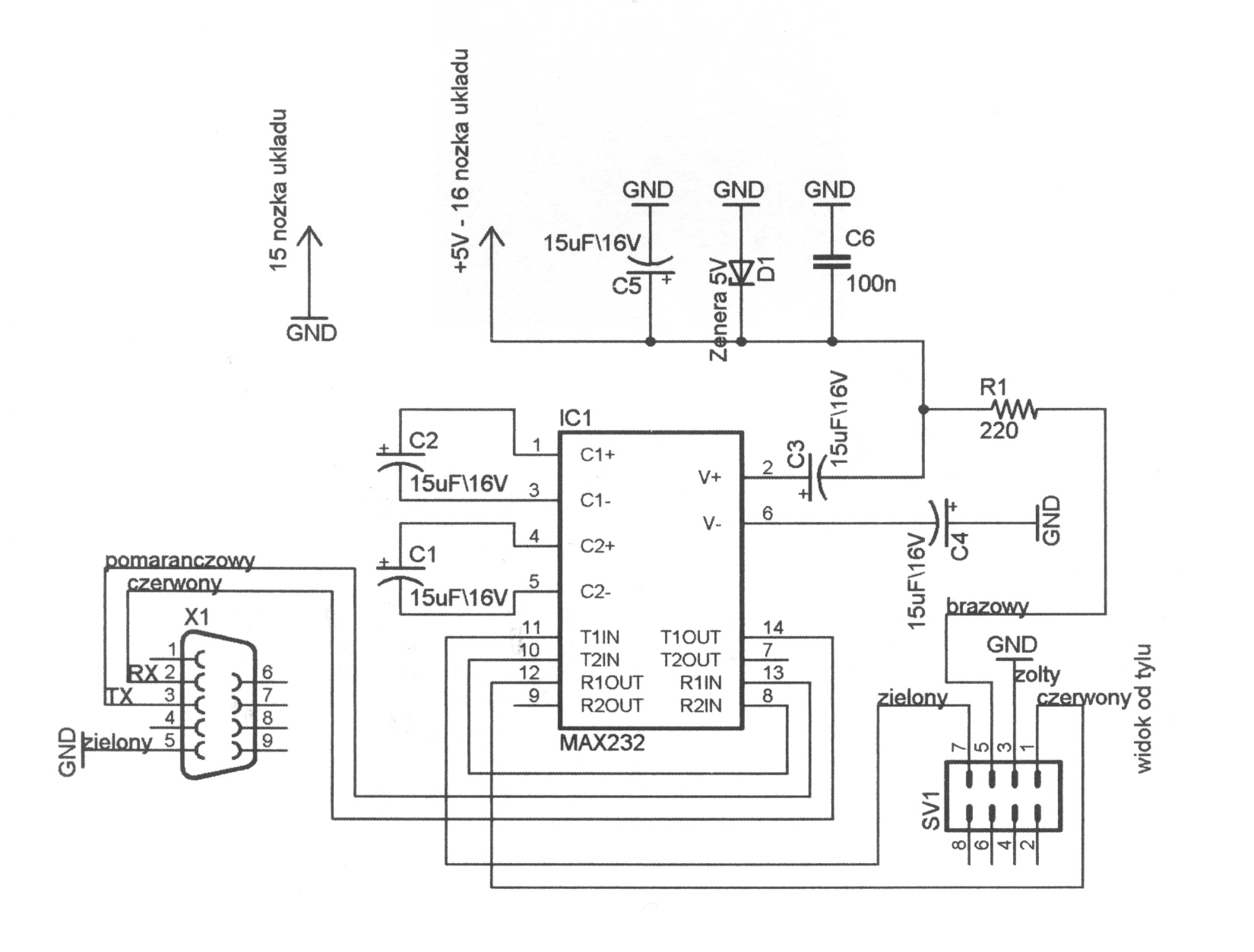
    Schemat SA673~1.JPE pochodzi z firmowego chyba BINGO i nie bardzo mi się podoba ze względu na zasilanie.
    Zamieszczam schemat i wtyczki interfejsu LPG, który zbudowałem i działa od roku z AL700
    Powinien również działać z innymi np.:
    LEONARDO
    VOILA PLUS
    MILLENIUM
    BINGO
    NICOLAUS
    TARTARINI
    LOKATO
    LANDI
    Wartość kondensatorów zależy od typu MAX232, noty katalogowej stosowanego układu w większości interfejsów jest 0,1-10uF.
    Użyłem ST232CN producent zaleca 0,1uF nie miałem założyłem 1uF i działa.
    Raz musiałem wymienić MAX-a, bo mu coś zaszkodziło brak komunikacji.
    Różni producenci rożne wtyczki ten sam sposób komunikacji UART/USART, a interfejs to po prostu konwerter poziomów napięć TTL-RS232

    W centralce sterującej LPG.
    GDN wiadomo masa
    +12V też wiadomo około 12V zasila interfejs
    K około 5V
    L około 5V
    Najpierw podłączamy interfejs, uruchamiamy soft, włączamy zapłon i uruchamiamy silnik.
    Najlepiej najpierw zapisać ustawienia centralki różne-plik-zapisz na HDD, a później można mieszać do woli, zastrzeżone wiadomo Ctrl+Alt+F7.
    Czasem staram się coś poznać, zrozumieć i zrobić jak należy, choć różnie to wychodzi.
    Powyższe spostrzeżenia są wynikiem subiektywnych obserwacji i doświadczeń.
    Ciekaw jestem jak innym to wychodzi, szczególnie to mieszanie w ustawieniach?
    ansu(_at_)polbox.com
  • #15 704194
    nasu
    Poziom 22  
    Pytanie do znawców, elektroników, profesjonalistów specjalistów i amatorów.
    To w końcu, jakie mają być te kondensatory?
    Na różnych schematach widziałem nawet 47uF, dlaczego duże wartości?
  • #16 704909
    Henry(k)
    Poziom 30  
    Dasz 10uF będzie dobrze. I nie przejmuj się tym.
    Problem byłby gdybyś chciał jak najmniejsze gabarytowo to zrobić w wersji SMD. To wtedy ma znaczenie, czy dasz 10uF czu 0.1uF w zależności od producenta.
  • #17 705251
    michal_wawa
    Poziom 12  
    nasu napisał:

    Zamieszczam schemat i wtyczki interfejsu LPG, który zbudowałem i działa od roku z AL700
    Powinien również działać z innymi np.:
    (ciach)
    Powyższe spostrzeżenia są wynikiem subiektywnych obserwacji i doświadczeń.
    Ciekaw jestem jak innym to wychodzi, szczególnie to mieszanie w ustawieniach?


    A więc zrobiłem i działa - jedna uwaga masz zamieniony TX z RX'em na schemacie po stronie TTL.

    Co do "mieszania" w parametrach - jak coś osiągnę to się pochwalę ;-)

    Jeszcze jedno - próbowałeś się łączyć tym układem z OBD2?
  • #18 706338
    nasu
    Poziom 22  
    Jak mieszać to najfajniej w zastrzeżonych Ctrl+ Alt+ F7.
    TTL po stronie procesora, czyli centralki RX TX i jest OK.
    Interfejs OBD2 jest trochę podobny, ale tylko troszeczkę.
    Stan HI- napięcie około 12V.
    Stan LO- napięcie bliskie 0V.
    Wspólna linia K L, choć nie zawsze.
    Na linii transmisji Kpin7 panuje napięcie niższe od napięcia zasilania pin16 o około 1V.
    Jest to stan prawidłowy, każdy sterownik ustawia wyjście diagnostyczne w stanie wysokim HI.

    Jak kupię sobie jeszcze kawałek kabla i wtyczkę podłączę LPG i OBD jednocześnie to sobie dopiero pomieszam :D :D podwójnie.
    Nie będę musiał przekładać kabla.
    Poprzez OBD możne zobaczyć, jaki ma wpływ instalacja LPG na układ wtryskowo-zapłonowy np. emulacja sondy, MAP sensora itp.

    Oto schemat interfejsu ODB, który działa u mnie z programami VAG-COM i VWTool innymi pewnie też.
  • #19 706463
    michal_wawa
    Poziom 12  
    Z RX/TX - nie upieram się :-) Podłączenie w Landi na którym testowałem było odwrotnie - ale nie ważne; może akurat centralka tak miała...
    Ten schemat OBD mam; w sumie aplikacja prawie identyczna (zresztą co tu można wymyślić nowego :D ) z tym że ze schematu mojego ECU wynika że są dwie linie diagnostyczne (akurat Saxo tak ma) na kostce 7 i 15. Do tego nie mam ani grama pewności czy to OBD czy ISO czy w końcu jakiś wewnętrzny standard... Nic, kiedyś zbiorę się na odwagę i podłączę...

    Po prostu meczy mnie "odbijanie" silnika krokowego przy hamowaniu silnikiem - przyczyny nawet ASO nie jest w stanie ustalić - błędów ECU brak, parametry w normie....

    Przy okazji - z ciekawości zrobiłem wesję kabla z użyciem 5uF zamiast 1uF i działą znakomicie - więc pojemność 1uF chyba należy traktować po porstu jako minimalną. To by wyjaśniało różnice w schematach...
  • #20 706665
    Henry(k)
    Poziom 30  
    Post przeniosłem, tutaj bardziej pasuje.
  • #21 707076
    kkolodziej
    Poziom 11  
    no dobrze mamy interfejs nawet działa ale jakie ustawić parametry (autronic al 700) jak przeprowadzić kalibrację (fiat siena )
  • #22 708296
    mkos1
    Poziom 29  
    kkolodziej napisał:
    no dobrze mamy interfejs nawet działa ale jakie ustawić parametry (autronic al 700) jak przeprowadzić kalibrację (fiat siena )

    Kalibrację ustawień program sam przeprowadza - trzeba tylko wybrać tą funkcję w programie i .....postępować zgodnie z tym co jest wyświetlane na ekranie.
    Poza tym jest jeszcze przecież manual do ściągnięcia i poczytania.

    Sorki ale dziwi mnie trochę czasem chęć "kręcenia" nastawami aby "polepszyć" pracę silnika - jeśli instalowała sterownik osoba z pewnym doświadczeniem to ....niewiele uda się już polepszyć a już napewno można pogorszyć !!
    Dlatego zalecałbym jednak przed próbami "kręceniem wszystkim co się da" lekturę jakiejś literaturki odnośnie samego sterownika i oczywiście .... instalacji LPG.
    Piszę tak bo widzę, że za regulację chcą się brać osoby, które nie mają większego pojęcia.

    Pozdrawiam !
  • #23 711929
    picusiek
    Poziom 11  
    Znajomy zrobił mi tkai interfejs jest w nim 10uF i ma problem :(

    Po pierwsze miałęm na odwrut 2 wtyczki od komunikacji :(

    Poprżłożeniu ich podłanczniu do kompa odczytuje mi dane i rozłancza i tak cialge po kazdym włączniu zapłonu :( czasem sensowne są wartości a czasem koslomos. Nic nie moge ustawic :(

    Za co by sie wziąśc?? bo komunikaja jest ale zaklucona czymś :(

    Pomocy
  • #25 720616
    eprom
    Poziom 25  
    Witanko mam pytanie zwiazane z tym interfejsem ,czy podejdzie on do Autronica 600.Czy posiada ktoś program diagnostyczny do tej instalacji???
  • #26 720816
    mkos1
    Poziom 29  
    AL600 nie znam ale ...AL604 programuje się za pomoca "testera" bez podłączania jego do komputera a przynajmniej tylko z takim rozwiązaniem się spotkałem.
    Software do AL700 oczywiście nie będzie współpracować z AL604.
  • #27 720960
    eprom
    Poziom 25  
    właśnie taka instalacje mam założoną
  • #28 724698
    panjabi-mc
    Poziom 12  
    Witam
    Zastanawiam sie dlaczego te uklady nie biorą napiecie na zasilenie siebie z portu przeciez tak tez mozna np sa identyczne konwertery w kablach do telefonow .Sprawdze czy pasuja prady tx rx jesli tak to bedzie mozna kupic od dowolnego tel kabel za 8 zł gdzie uklad jest elegancko zatopiony obciac koncowke do tel i zalozyc sobie do gazu :)
  • #29 732558
    H3nry
    Poziom 32  
    Ciekawe podejscie do tematu, widze jedno ale --one sa chyba inaczej napedzane , zasilane;(.
    Ps. AL-700 po skasowaniu ustawien fabrycznych, nie wstaje, 0 komunikacjii. Co z tym robic ..Czy ktos miał podobne objawy??
    Niestety nie mam bacapu ... :cry:
  • #30 733189
    nasu
    Poziom 22  
    Program A-MON nie może się połączyć czy całkiem padł i silnik nie precuje na LPG.
    Jeśli nie ma komunikacji czasem pada MAX232 wymień.
    Jak będę coś robił w aucie spróbóję odczytać eeprom.
    Ustawienia dla każdego auta będą inne nawet po małym przebiegu się zmieniają, dlatego robi się przeglądy.
    ansu(_at_)polbox.com
REKLAMA