logo elektroda
logo elektroda
X
logo elektroda
Adblock/uBlockOrigin/AdGuard mogą powodować znikanie niektórych postów z powodu nowej reguły.

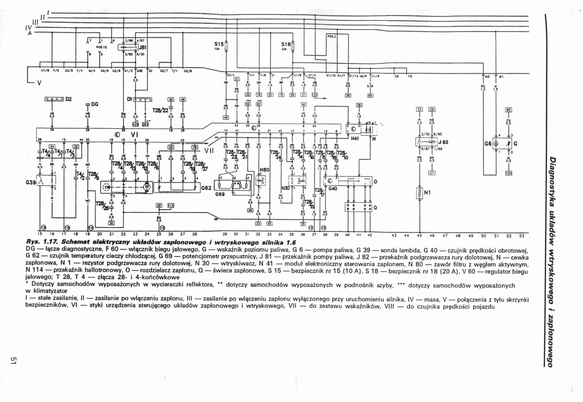
instalacja elektryczna seat cordoba

robjar 21 Paź 2007 15:36 16776 3
  • #1 4399626
    robjar
    Poziom 1  
    poszukuję schematu instalacji elektrycznej do seata cordoby 1995r
  • #2 4406115
    jarkuz
    Poziom 24  
    Seat Ibiza Cordoba
    instalacja elektryczna seat cordoba
  • #3 4406155
    hefid
    Spoczywaj w Pokoju
    Przeniosłem z: Schematu/instrukcji…
  • #4 6282969
    emtezet
    Poziom 14  
    Witam, ja poszukuje schematu do ibizy cupry, dokladnie elektryki szyb, sa tam polokragle 15-pinowe wtyczki i nie moge z nimi dojsc do ladu...
REKLAMA