Witam !
Zakupiłem radyjko Sony GT 710 i chce podpiąc pod nie wzmacniacz Carpowera.
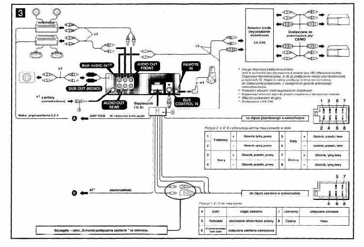
W radiu sa 3 podwójne wyjścia wbudowane w radio:
-BUS AUDIO IN
-AUDIO OUT FRONT
-AUDIO OUT REAR
i jedno podwójne wyprowadzone na kablach:
- SUB OUT MONO
............tak jak na załączonym SCHEMACIE .
Wydawało by się logiczne by podpiąc wzmacniacz pod wyjście SUB OUT jednak w w opisie schematu głośnik suba (jego symbol) jest opisany jako aktywny głośnik basowy - a ja chce podpiac wzmacniacz a nie glosnik aktywny.
Z kolei wykorzystanie wyjścia na wzmacniacz na głosniki przednie lub tylnie rozwiazalo by sprawe i tu schemat jest czytelny jednak nie bedzie wtedy możliwosci sterowania osobno subem - tak przypuszczam.
Prosze o pomoc
Zakupiłem radyjko Sony GT 710 i chce podpiąc pod nie wzmacniacz Carpowera.
W radiu sa 3 podwójne wyjścia wbudowane w radio:
-BUS AUDIO IN
-AUDIO OUT FRONT
-AUDIO OUT REAR
i jedno podwójne wyprowadzone na kablach:
- SUB OUT MONO
............tak jak na załączonym SCHEMACIE .
Wydawało by się logiczne by podpiąc wzmacniacz pod wyjście SUB OUT jednak w w opisie schematu głośnik suba (jego symbol) jest opisany jako aktywny głośnik basowy - a ja chce podpiac wzmacniacz a nie glosnik aktywny.
Z kolei wykorzystanie wyjścia na wzmacniacz na głosniki przednie lub tylnie rozwiazalo by sprawe i tu schemat jest czytelny jednak nie bedzie wtedy możliwosci sterowania osobno subem - tak przypuszczam.
Prosze o pomoc