logo elektroda
logo elektroda
X
logo elektroda
REKLAMA
REKLAMA
Adblock/uBlockOrigin/AdGuard mogą powodować znikanie niektórych postów z powodu nowej reguły.

[Rozwiązano] Hyundai Coupe 1.6 16V 2002r - Nie działają światła awaryjne

kubas10 27 Paź 2022 14:29 1017 3
REKLAMA
  • #1 20255389
    kubas10
    Poziom 25  
    Posty: 2803
    Pomógł: 42
    Ocena: 1542
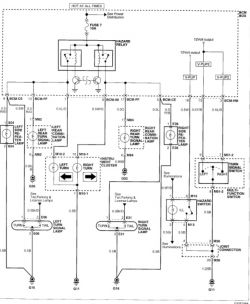
    Witam, Hyundai Coupe, 1.6 16V 77kw. 2002r. nie działają światła awaryjne, kierunkowskazy działają, podmieniłem włącznik awaryjnych i body komputer, bezpieczniki ok, może ma ktoś schemat elektryczny ?
  • REKLAMA
  • #2 20256352
    kubas10
    Poziom 25  
    Posty: 2803
    Pomógł: 42
    Ocena: 1542
    Na schemacie włącznik awaryjnych ma 4 przewody, ja mam 6. O co biega ? Hyundai Coupe 1.6 16V 2002r - Nie działają światła awaryjne
  • REKLAMA
  • #3 20266429
    kubas10
    Poziom 25  
    Posty: 2803
    Pomógł: 42
    Ocena: 1542
    Okazało się że jakiś idiota odciął PIN 1 od włącznika awaryjnych po to aby uzyskać +12V po zapłonie do podłączenia podświetlenia pod nogami kierowcy...
  • #4 20266431
    kubas10
    Poziom 25  
    Posty: 2803
    Pomógł: 42
    Ocena: 1542
    A w zasadzie 6 pin patrząc na schemat który umieściłem powyżej.
REKLAMA