logo elektroda
logo elektroda
X
logo elektroda
REKLAMA
REKLAMA
Adblock/uBlockOrigin/AdGuard mogą powodować znikanie niektórych postów z powodu nowej reguły.

toyota - szalejący obrotomierz - szalejący obrotomierz analogowy, wskazówka opada

Tomekwlo76 02 Gru 2022 19:04 465 7
REKLAMA
  • #1 20315056
    Tomekwlo76
    Poziom 9  
    Dzień dobry,
    Toyota lata 90te, jakiś czas temu co pewien czas opadała mi wskazówka obrotomierza, pomimo braku spadku obrotów. Auto jeździ nie wypadają zapłony, nie ma błędów. Teraz zdarza się to częściej https://www.youtube.com/watch?v=x2xt-Wirlv4
    Wymieniłem obrotomierz na inny, bez zmian, wymieniłem także cały licznik - bez zmian. Do obrotomierza idzie (3 przewody) + - i sygnał z ignitera. Igniter jest w aparacie zapłonowym. Konstrukcja mega prosta. Wymieniłem igniter bez zmian.
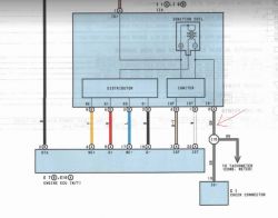
    Schemat jest jak na rysunku: toyota - szalejący obrotomierz - szalejący obrotomierz analogowy, wskazówka opada
    Przeciąłem przewód w miejscu wskazanym za aparatem zapłonowym, zasiliłem obrotomierz prosto z ignitera i działa poprawnie.
    Nie mam już pomysłu, rozumiem że w wiązce gdzie idzie kabel ignitera od aparatu zapłonowego do deski rozdzielczej lub złącza diagnostycznego (na rysunku szary się rozwidla) musi być gdzieś jakieś zwarcie, przebicie do masy, innego pomysłu nie mam ?
    dziękuję bardzo
  • REKLAMA
  • #2 20315183
    jarekgol
    Poziom 38  
    Tomekwlo76 napisał:
    Przeciąłem przewód w miejscu wskazanym za aparatem zapłonowym, zasiliłem obrotomierz prosto z ignitera i działa poprawnie.
    Czyli posługując się rysunkiem, odpiąłeś szary od IG- i gdzie dałeś?
    Patrząc na rysunek, obrotomierz chodzi z sygnału cewki. Może ona zaczęła bardziej śmiecić?
  • REKLAMA
  • #3 20315241
    Tomekwlo76
    Poziom 9  
    jarekgol napisał:
    Czyli posługując się rysunkiem, odpiąłeś szary od IG- i gdzie dałeś?

    Dziękuje za zainteresowanie tematem. Przeciąłem szary przewód w miejscu gdzie pokazałem strzałką na rysunku i tam podłączyłem bezpośrednio obrotomierz i działa poprawnie. (Przewód szary dalej do deski pozostał bez podłączenia). Stąd mój wniosek że problem nie jest w aparacie zapłonowym (cewka, igniter) tylko dalej na drodze szarego kabla do deski rozdzielczej.
  • REKLAMA
  • #4 20315441
    jarekgol
    Poziom 38  
    Ok, to możesz wpiąć omomierz w przecięcie i przy desce i zobaczyć, ewentualnie podać na szary + w miejscu przecięcia, odpiąć od deski w środku i zapiąć jakąś żaróweczkę i pojeździć. Ewentualnie pruć wiązki / wymienić przewód / puścić kolejny bokiem. Ja bym się przyjrzał miejscu rozejścia na 3, czy nie skorodowało. Bo nie musisz mieć zwarcia, możesz mieć przerwę.
  • #5 20315474
    Tomekwlo76
    Poziom 9  
    jarekgol napisał:
    to możesz wpiąć omomierz w przecięcie i przy desce i zobaczyć,

    dziękuje, ale nie rozumiem co tutaj sprawdzę i jak?

    Dodano po 45 [sekundy]:

    jarekgol napisał:
    ewentualnie podać na szary + w miejscu przecięcia, odpiąć od deski w środku i zapiąć jakąś żaróweczkę i pojeździć

    tutaj też nie rozumiem.

    Dodano po 33 [sekundy]:

    jarekgol napisał:
    puścić kolejny bokiem

    tak, to mogę zrobić w miarę prosto.
  • Pomocny post
    #6 20316033
    jarekgol
    Poziom 38  
    W dwóch pierwszych ciągłość przewodu od cewki (czy tam modułu) do obrotomierza w desce.
  • REKLAMA
  • #7 20317127
    Tomekwlo76
    Poziom 9  
    jarekgol napisał:
    Bo nie musisz mieć zwarcia, możesz mieć przerwę.

    Przerwy raczej nie ma. Bo jak mam obrotomierz podłączony zaraz za aparatem zapłonowym do ignitera i dalej kabel odcięty do licznika to działa poprawnie. Ale jak podłączę drugi obrotomierz w desce to świrują jeden i drugi.
  • #8 20317310
    jarekgol
    Poziom 38  
    Sprawdź jeszcze zasilanie obrotomierza w desce. A najlepiej wejdź na ten sygnał z oscyloskopem.
REKLAMA