logo elektroda
logo elektroda
X
logo elektroda
REKLAMA
REKLAMA
Adblock/uBlockOrigin/AdGuard mogą powodować znikanie niektórych postów z powodu nowej reguły.

schemat VW Transporter T-5 czujnik poziomu oleju

perun 14 14 Sty 2010 18:32 7335 2
REKLAMA
  • #1 7535457
    perun 14
    Poziom 10  
    Witam poszukuję schematu do VW Transporter T-5 2.5 TDI 2005r Połączenie: tablica wskaźników - czujnik poziomu oleju
  • REKLAMA
  • Pomocny post
    #2 7537660
    bbaattman
    Poziom 16  
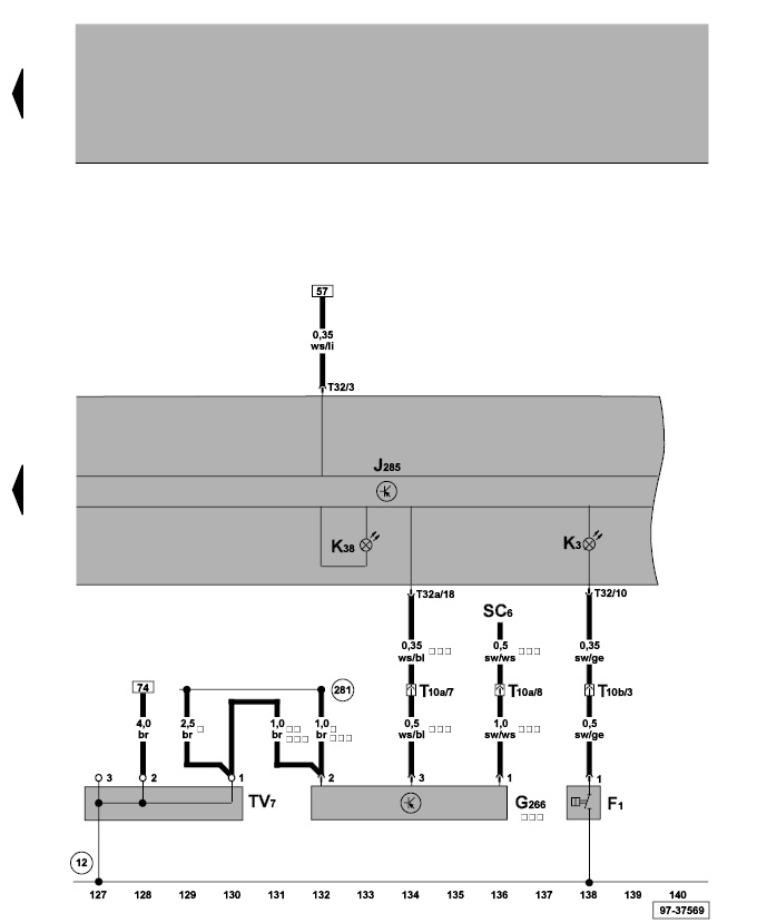
    schemat dla silnika axd:

    schemat VW Transporter T-5 czujnik poziomu oleju

    Control unit in dash panel insert, oil pressure switch, oil level and oil temperature sender, warning lamps
    F1 - Oil pressure switch
    G266 - Oil level and oil temperature sender
    J285 - Control unit in dash panel insert
    K3 - Oil pressure warning lamp
    K38 - Oil level warning lamp
    SC6 - Fuse 6 on fuse holder
    T10a - 10-pin connector, brown, coupling station on electronics box, in engine compartment
    T10b - 10-pin connector, red, coupling station on electronics box, in engine compartment
    T32 - 32-pin connector, blue
    T32a - 32-pin connector, green
    TV7 - Terminal 31 wiring junction
    12 - Earth point, on left in engine compartment
    281 - Earth connection 1, in engine harness
    * - for models with automatic gearbox only
    ** - for models with manual gearbox only
    *** - for models with extended servicing intervals only
  • #3 7540951
    perun 14
    Poziom 10  
    Dzięki serdecznie! Diagnostyka i naprawa zakończona przyczyna usterki - tablica wskaźników
REKLAMA