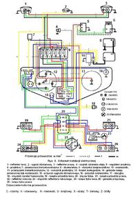
Poszukuję schematu instalacji elektrycznej ciągnika Ursus C-385 lub instrukcji obsługi do niego (bardzo mile widziana
). Dodam, że przekopałem google wszerz i wzdłuż, przejrzałem fora rolnicze (o elektrodzie nie wspomnę nawet) i nic - wszyscy tylko szukają
I wiem, wiem: instalacja nie jest tam skomplikowana ale przyjemnie jest pracować ze schematem
PS. Dla pierwszej osoby która wrzuci na forum ten nieszczęsny schemat lub prześle go na PW 50 punktów nagrody. Za skan całej instrukcji - 100 punktów!
PS. Dla pierwszej osoby która wrzuci na forum ten nieszczęsny schemat lub prześle go na PW 50 punktów nagrody. Za skan całej instrukcji - 100 punktów!
