logo elektroda
logo elektroda
X
logo elektroda
REKLAMA
REKLAMA
Adblock/uBlockOrigin/AdGuard mogą powodować znikanie niektórych postów z powodu nowej reguły.

Jak to razem podłączyć? Alarm Exus plus centralny.

juhas77 05 Lip 2007 15:56 1948 8
REKLAMA
  • #1 4052023
    juhas77
    Poziom 10  
    Witam.
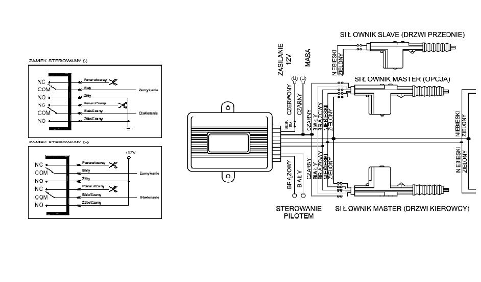
    Kolega kupił alamr Exus i centralny zamek. Alarm podpieliśmy i wszystko ładnie działa tylko nie wiemy jak podłączyc do niego centralny. Poniżej przedstawian schemat kabli od alarmu do centralnego i schemat centralnego. Jak by ktoś był życzliwy i powiedział gdzie podpiąć kable od alarmu ( zamykanie i otwieranie) do centralnego będę wdzięczny. Czy muszę podpinąc plus i masę w centralny czy wystarczy jak tylko wepnę kable sterujące od od alrmu do centralnego.
    dzięki za wszelką pomoc.
    Juhas
  • REKLAMA
  • #2 4052092
    awysoki
    Poziom 17  
    Dwie masy sterujace z alarmu wepnji odpowiednio w brazowy i bialy do centralnego zamka .
  • REKLAMA
  • #3 4052121
    juhas77
    Poziom 10  
    Tak podpiołem ale w tedy tylko centralny sie otwiera a nie zamyka.
  • REKLAMA
  • #4 4052126
    grzech12
    Poziom 17  
    Oczywiście sterownik zamka musi mieć własne zasilanie + sterowanie z alarmu jak wyżej.
  • #5 4052155
    awysoki
    Poziom 17  
    jaki masz model tego exusa ??
  • #6 4052311
    juhas77
    Poziom 10  
    Exus V10.
    Podpinałem tak jak kolega wyżej napisał czyli otwieranie i zamykanie do tych kabli (biały i brązowy) ale tylko sie otwierał (albo zamykał juz nie pamiętam)
  • REKLAMA
  • #7 4052365
    awysoki
    Poziom 17  
    Z alarmu wychodzi 6 przewodow do sterowania centralnym zamkiem . Pomaranczowe zostaw bez podlaczania , zolty, zolto-pom. podlacz do masy , pozostale dwa na sterownik centralnego zamka .Odpowiednio jeden na bialy drugi na brazowy
  • #8 4114098
    pablojablo
    Poziom 13  
    Proponuje sprawdzić czy jest sprawny ten centralny zamek tzn nie podpinając alarmu sprawdzić czy jak podasz masę na brązowy a potem na biały to jest jakaś reakcja ze strony centralnego. Jeżeli nie ma to wskazywało by to na wadliwą centralkę centralnego zamka.
    A może wyjście z alarmu jest wadliwe. Sprawdź czy jest tam podawana masa w czasie zamykania i otwierania odpowiednio na białym i biało-czarnym
    Życzę powodzenia
  • #9 4131023
    mito01
    Poziom 1  
    Witam, i ja sie podłączę do tego tematu, mam pytanko, może ktoś wie jak do takiego schematu podłączyć kierunkowskazy (aby migały podczas załączania i wyłączania) podobno trzeba puścić przez przekaźnik, ale nie wiem jak.
    Pozdrawiam
REKLAMA