#1 950457 31 Paź 2004 13:04 jozio85 jozio85 Poziom 11 #1 950457 31 Paź 2004 13:04 Potrzebuje informacji na temat Falownika Varispeed 616g5 (opis listwy sterujacej).
#2 950924 31 Paź 2004 16:22 rychu27 rychu27 Poziom 14 Pomocny post? (0) #2 950924 31 Paź 2004 16:22 cześć to falownik Yaskawy napisz dokładne dane bo to jest ogólny typ są różnice między modelami w obrębie tego samego typu. czy próbowałeś u producenta www.yaskawa.de we wtorek poszukam w pracy czy coś mam cześć rychu PS poszukaj może sam. ale na tych linkach: http://www.magnetekdrives.com/products/Library/Manuals/libAdditionalManualsInstructions.asp http://www.yaskawa.com/site/dmsearch.nsf/sear...tml!OpenForm&Seq=2&pg=Servo%20Products&qr=G5C bo ftp producenta coś słabo chodzi. jeszcze raz cześć mam nadzieję że to się przyda rychu
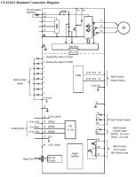
#3 957033 03 Lis 2004 07:20 falowniki.com falowniki.com Spec od Falowników Pomocny post? (0) #3 957033 03 Lis 2004 07:20 Witam, mam nadzieje ze pomoze, jesli nie to mozemy przeslac manul pozdrawiam falowniki.com Załączniki: vs.gif Download (19.46 KB)