logo elektroda
logo elektroda
X
logo elektroda
REKLAMA
REKLAMA
Adblock/uBlockOrigin/AdGuard mogą powodować znikanie niektórych postów z powodu nowej reguły.

Audi a4 b5 Avant 1996r podgrzewanie lusterek,cały czas grzeją

mbryzus 22 Paź 2011 15:59 19862 17
REKLAMA
  • #1 10053763
    mbryzus
    Poziom 14  
    Posty: 197
    Pomógł: 2
    Ocena: 33
    Witam
    rozebrałem dzisiaj oba lusterka zewnetrzne i mam uszkodzone maty grzewcze.
    Tylko ze mam pewien problem gdyż po właczniu zapłonu cały czas jest napiecie na podgrzewanie lusterek i w zaden sposob nie da rady tego wyłaczyć i dlatego spaliło maty w lusterkach.
    włączałem i wyłączałem różne przyciski i dalej to samo.
    dodam ze na komputerze pokładowym jest temperatura 12,5°C(czyli funkcja grzania poniżej 5°C odpada)
    czekam na jakieś propozycje
    pozdrawiam
  • REKLAMA
  • #2 10054161
    Konto nie istnieje
    Konto nie istnieje  
  • #3 10054238
    mbryzus
    Poziom 14  
    Posty: 197
    Pomógł: 2
    Ocena: 33
    mierzyłem podłączając miernik i później kontrolkę z żarówką do wsówek maty grzewczej w lusterku bo mam szkła zdemontowane .
  • #4 10054821
    Konto nie istnieje
    Konto nie istnieje  
  • REKLAMA
  • #5 10056252
    mbryzus
    Poziom 14  
    Posty: 197
    Pomógł: 2
    Ocena: 33
    żarówka podłaczona do zacisków maty cały czas sie świeci po właczeniu zapłonu i ogrzewanie tylnej szyby jest wyłaczone.
  • #6 10056569
    jarciu11
    Poziom 19  
    Posty: 230
    Pomógł: 29
    Ocena: 97
    Wypnij kostke z przełącznika szyby tylnej . Jeżeli napiecie zniknie przełacznik do wymiany
  • #7 10057186
    mbryzus
    Poziom 14  
    Posty: 197
    Pomógł: 2
    Ocena: 33
    włacznik tylniej jest sprawny na 100% gdyż mialem wcześniej problem z grzaniem tylnej szyby i wyjmowałem włacznik i dokładnie sprawdzałem i czyściłem go w środku i jak go włacze to ogrzewanie tylniej szyby działa . a dochodzą do niego 2 grube kable wiec podpieta jest tylko tylnia szyba którą jak wyłacze to nie grzeje.

    Odkryłem ze jak wyjmę bezpiecznik numer 9 (10A) to napiecie zanika mi z podgrzewania lusterek. I na szczescie tylko z podgrzewania lustrerek bo inne funkcje działaja.
    a i nie pstryka żaden przekaźnik , czyli są podłaczone tylko pod ten bezpiecznik.
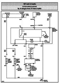
    patrzylem na schemacie elektrycznym i bezpiecznik 9 nie jest wcale opisany .brak danych na jego temat.
  • REKLAMA
  • #8 10059467
    jarciu11
    Poziom 19  
    Posty: 230
    Pomógł: 29
    Ocena: 97
    Tylko 2 przewody??? dziwne a gdzie oświetlenie .. Z tego co pamietam przełącznik jest całym jakby sterownikiem nie ma żadnego przekaznika on rozdziela na szybe lusterka . Nie mam schematu wiec moge się mylic i wprowadzać cię w bład.
  • #9 10059901
    mbryzus
    Poziom 14  
    Posty: 197
    Pomógł: 2
    Ocena: 33
    ok nie wyraziłem sie precyzyjnie sa jeszcze dwa cieniutkie kabelki przy tym właczniku od podgrzewania tylnej szyby i nie brałem tego pod uwage bo to jest podświetlanie przycisku. Kable jakie mnie interesowały to 2 grube które załaczają ogrzewanie.

    zrobiem pewien test;
    pomyślałem ze jeżeli napiecie cały czas dochodzi do mat grzewczych w lusterkach to moze przy tych matach jest jakis termostat który jak spadnie temperatura to załaczy grzałkę i wsadziłem szkła od lusterek do zamrarzalnika.
    zrobiłem pomiar rezysatancji przed włożeniem -wyszło nieskonczonośc
    i po wyjeciu też nieskonczonośc
    czyli wnisek taki ze nie maja zadnego włącznika termicznego i spalone sa grzałki.



    ale czemu caly czas dochodzi napiecie ??????????
  • #10 10059949
    jarciu11
    Poziom 19  
    Posty: 230
    Pomógł: 29
    Ocena: 97
    Aż z ciekawości wszedłem na allegro zobaczyć ile pinów ma przełącznik. 5 ! plus po zapłonie , szyba , masa, plus z licznika (oswietlenie) i zasilanie na lusterka. Więcej nie pomoge . Zacznij od ściągniecia schematu chyba ze ktoś zna to auto na pamięć i pomoże .
  • #11 10060486
    mbryzus
    Poziom 14  
    Posty: 197
    Pomógł: 2
    Ocena: 33
    no to sie zdziwiłem bo wyciagałem włacznik chyba z 5 razy i w kostce do włacznika są tylko 4 kable.
    dwa grube ,kolory białe
    masa( cienki)
    podswietlanie włacznika (cienki)
    jezeli chodzi o wlacznik to fakt jest więcej pinów masz kolego racje.

    a moze jest jakies zwarcie w komputerze gdzie daje sygnał na lusterkla i wtedy działa to wszystko na funcji właczania podgrzewania lusterek poniżej 5°C i coś moze to sie zepsulo,

    lub ta funkcja działa poprawnie a źle szczytuje temperature z zewnatrz i cały czas jest ponizej 5°C...... ale z koleji na wyswietlaczu pokładowym była temp.12,5°C i napiecie było na lusterkach.

    juz sam nie wiem ,eh :(
  • REKLAMA
  • #12 10068718
    seba230
    Poziom 12  
    Posty: 41
    Ocena: 12
    witam kolegów mam taki sam problem z matami cały czas grzeja myslałem tez ze pod szyba lusterka sa.
  • #14 10069607
    mbryzus
    Poziom 14  
    Posty: 197
    Pomógł: 2
    Ocena: 33
    fajnie że jest zainteresowanie tym tematem czy kolega
    jokersmile55 może wytłumaczyć ten schemacik bo z mojego punktu widzenia to napiecie cały czas jest podłaczone do mat w lusterkach.

    a tak pokrótce to powiem że kupiłem juz przekaźnik maty wstawione nowe i bede podłaczał je pod ogrzewanie tylnej szyby z włacznika tylnej szyby dam impuls na przekaźnik ,obetne kabel który idzie przez bezpiecznik numer 9 (10A) (ten z wyjściem na lusterka) i podłacze do niego wyjscie przekaźnika.
    innej opcji raczej nie widze .
    a maty miałem dosłownie skopcone dzisiaj je wymieniałem na nowe z allegro 7zł sztuka bardzo tanio.
  • Pomocny post
    #15 10069807
    jokersmile55
    Poziom 14  
    Posty: 75
    Pomógł: 5
    Ocena: 42
    No bo właśnie w twoim modelu tak jest.
    Potem pojawiły się podobno czujniki temperatury zainstalowane w lusterkach.
    Tutaj znajdziesz jak wyglądają takie lusterka i schemat przedstawiający propozycje przeróbki :
    http://forums.audiworld.com/showthread.php?t=2764824&page=3

    Za całe szkła podgrzewane zapłaciłem 30zł za sztukę.
  • #16 10070390
    mbryzus
    Poziom 14  
    Posty: 197
    Pomógł: 2
    Ocena: 33
    wiec trzeba samemu przerobić instalacje zeby normalnie zaczeło działać , dzięki za pomoc kolego :)
  • #17 10073176
    seba230
    Poziom 12  
    Posty: 41
    Ocena: 12
    to w audi 80 b4 były juz podgrzewane lusterka podłonczone pod szybe tylna , a w a4 b5 na stałe?
  • #18 10375672
    mbryzus
    Poziom 14  
    Posty: 197
    Pomógł: 2
    Ocena: 33
    dlatego że w tym modelu i w tym roczniku była fabryczna wada z podgrzewaniem lusterek . wymieniłem maty grzewcze bo były skopcone, podłaczyłem dodatkowy przekaźnik i podłaczylem sterowanie pod tylnią szybe. działa wszystko jak trzeba.

Podsumowanie tematu

✨ Użytkownik Audi A4 B5 z 1996 roku zgłasza problem z podgrzewaniem lusterek, które grzeją nieprzerwanie po włączeniu zapłonu, co prowadzi do ich uszkodzenia. Po rozebraniu lusterek stwierdzono uszkodzone maty grzewcze. Użytkownik sprawdził napięcie na matach, które było obecne nawet po wyłączeniu ogrzewania tylnej szyby. Po wyjęciu bezpiecznika numer 9 (10A) napięcie zanika, co sugeruje, że problem może leżeć w przełączniku lub w zwarciu w systemie. Inni użytkownicy sugerują, że w tym modelu występuje fabryczna wada, a rozwiązaniem może być podłączenie przekaźnika do ogrzewania tylnej szyby. Użytkownik planuje przerobić instalację, aby poprawić działanie podgrzewania lusterek.
Wygenerowane przez model językowy.
REKLAMA