logo elektroda
logo elektroda
X
logo elektroda
REKLAMA
REKLAMA
Adblock/uBlockOrigin/AdGuard mogą powodować znikanie niektórych postów z powodu nowej reguły.

"Amerykańskie kierunkowskazy"

bolek 21 Lip 2005 16:32 43447 21
REKLAMA
  • #1 1670619
    bolek
    Poziom 35  
    Witam, jaka jest różnica w instalacji pomiędzy naszą a amerykańską wersja (tzn świecą cały czas i migaja w tedy co mają migać)
    Bo włącznik musi być chyba inny...?
  • REKLAMA
  • #2 1670954
    Miły88
    Poziom 14  
    Wydaje mi sie że wszystko jest tak samo, tylko sam przerywacz jest inny.
  • REKLAMA
  • #3 1671214
    MACIEK_M
    Poziom 29  
    Może jest tak: podświetlenie włókno 5W, kierunkowskaz włókno 21W - zarówka dwuwłóknowa, widziałem podobne rozwiązanie w ciężarówkach, w Polsce to nielegalne.
  • #4 1671245
    Miły88
    Poziom 14  
    Nie do konca tak ( przynajmniej w wersji kanadyjskiej czy amerykanskiej-nie pamietam). Jest jedno włókno 21W które cały czas świeci, a przy włączeniu kierunkowskazu miga (przynajmniej ja sie z taka wersja spotkalem). A co do ciezarówek to chyba takie rozwiązanie na obrysówkach możnaby stosować.
    Pozdro. Miłosz
  • REKLAMA
  • #5 1671387
    qmi
    Poziom 11  
    Witam. Przerabiałem taki układ parę lat temu, gdy miałem CHEVROLET'a CAPRICE'a rocznik 89. Działało to tak: gdy włączone były światła pozycyjne to włączenie kierunkowskazów powodowało przerywanie świecących świateł pozycyjnych z przodu i z tyłu (gdy naciśniety był hamulec to także "stopu"), jeżeli natomiast pozycyjne (czyli ogólnie światła) były wyłączone to załączenie kierunkowskazów powodowało załączenie świateł pozycyjnych jako kierunkowskazów (ze stopem podobnie jak wyżej). Z tego powodu światła pozycyjne z przodu nie są umieszczone w zwierciadłach reflektorów jak w samochodach europejskich. Nawiasem mówiąc POLONEZ też miał pozycyjne w zderzaku,razem z kierunkowskazami, a to podobno dlatego, że miał być robiony na USA, ale wygryzło go YUGO. Zresztą zderzaki pierwszych POLONEZÓW (z początku lat 80-tych) to nie był tylko kawałek gumy, ale naprawdę solidny zderzak ponoć spełniający amerykańskie normy. Pozdrawiam qmi
  • #6 1671449
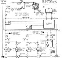
    bolek
    Poziom 35  
    pozwole sobioe wkleić schemat naszych kierunkowskazów. Wynika z tego że nie tylko przerywacz mui być inny, ale jeśli już to także włącznik kierunkowskazów.
    Wiem że to da sie przerobić na europejską norme, ale właśnie nie wiem jak to amerykańce konstrujują- sposobów jest wiele

    Wedle mojego rozumowania świecące światła kierunkowskazów nie są wykroczeniem, od 3 lat mam tak w motocyklu- przechodzi przeglad bez problemu. Pozatym polskie prawo mówi wyraźnie że z przodu ma być widoczne światło białe, lub żółte selektywne... co stoi na przeszkodzie że znajduje się ono razem z kierunkowskazami?. Chyba że jest przepis który twierdzi że kierunkowskaz w stanie "spoczynku" ma nie świecić. ale tak jak mówie nie miałem z tym żadnych problemów
  • #7 1671502
    qmi
    Poziom 11  
    Co do przepisów to trudno mi się wypowiadać jak to wygląda obecnie. Ja ten samochód sprowadziłem w 1992 i miałem poważne problemy z zarejestrowaniem. Musiałem wymienić przód na rocznik 88 bo ten miał dzielone światła i wtedy mogłem kupić produkowane przez HELLA lampy asymetryczne, musiałem przerobić te kierunkowskazy oraz z tyłu lampy bo miał potrójne (z każdej strony 3), ale wszystkie czerwone więc musiałem przerobić tak aby były też żólte, a żeby było jeszcze śmieszniej musiałem na czas przeglądów demontować lampę stop za tylną szybą (fabrycznie montowana). Oczywiście po przeglądzie montowałem od nowa i jeździłem z nią. W ogóle miałem z tym samochodem trochę problemów, ale jeździło się ekstra w Europie jeszcze takich samochodów do dziś nie robią. Jeżeli chcesz przerobić to napisz co jeszcze pamiętam to Ci podpowiem.
  • #8 1671536
    Tomek665
    Poziom 28  
    bolek napisał:
    Pozatym polskie prawo mówi wyraźnie że z przodu ma być widoczne światło białe, lub żółte selektywne...

    Nie "z przodu"tylko światła przednie mijania drogowe postojowe i jazdy dziennej oraz przednie halogeny.
    I nie pomarańczowe a kierunkowskazy są właśnie pomarańczowe.
  • #9 1671693
    cjr
    Poziom 21  
    Miałem kiedyś takiego excela z Kanady. W Polsce był 10 lat a oświetlenie nie przerabiane (diagnosta jeździł:D ) Miał zbite lampy więc wymieniłem na nowe europejskie z pozycja w kloszu. Kierunek jako obrysówka świecił cały czas nawet bez włączania świateł.Przy włączaniu kierunkowskazu gasło. Z tyłu był osobny kierunek i pozycja. Jakoś to poprzerabiałem bez dodatkowych przekażników czy innego badziewia, ale co się przy tym nawkur****em to moje:D
  • #10 1674872
    monterek3
    Poziom 16  
    Ja miałem Probe z pierwszych modeli, sprowadzone z USA i nic nie było przerobione a auto było sprowadzone w 1992 roku do Polski.

    :)
  • #11 1675000
    gabik001
    Poziom 37  
    monterek3 napisał:
    Ja miałem Probe z pierwszych modeli, sprowadzone z USA i nic nie było przerobione a auto było sprowadzone w 1992 roku do Polski.

    :)

    Bo niektore modele, nawet amerykanskie maja "normalne " kierunki, tzn wszystko dziala tak jak w europie... Brak tylko przeciwmglowego, ale to nie problem...
    Pozdrawiam
  • REKLAMA
  • #12 2682120
    creox
    Poziom 11  
    Witajcie!
    Mianowicie mam auto (focusa 2004 3 drzwi zx3) sprowadzone z usa, i nie moge z oczywistych wzgledow przejsc przegladu bo swiatla tylnych migaczy sa czerwone. Na dodatek jest tam tego typu problem ze w jednej dwurdzeniowej żarówce jest swiatlo STOP , kierunek i pozycyjne - przy czym jak nacisnę STOP i włącze np. prawy kierunek to tylny prawy STOP, ktory sie swiecił zaczyna migac (tak jest w Amerykanach). Potrzebuje fachowej porady (doslownie jak dla laika) jak zamienic te swiatelka - czy jest na to jakis sprytny sposób czy trzeba ciągnąć kable od przodów - bo z przodu jest OK z kierunkami.
    A moze ktos wie jak zmienic wskazania zegarkow na litry i kilometry zamiast galonow i mil???(przeciez to tylko elektronika:))
    Dziekuje z gory za pomoc i pozdrawiam
  • #13 3219903
    mpaolos
    Poziom 11  
    Witam,
    CREOX - widziałem kilka sposobów na rozwiązanie powyższego problemu z tyłu
    najprostszy - wytłuc (nawiercić) klosz skrajnej czerwonej i wstawić żółte szkiełko (poprostu wkleić)
    znajomi tak przerabiali amerykany w 90latach i przeglądy przechodzili bez problemu
    inny zamiana szkła lampy skrajnej na żółte, wstawienie przekaźnika
    osobno zasilanego i sterowanego z żarówki skrajnej lampy i git, przestaje
    świecić żarówka - przekaźnik włącza kierunek,

    TOMEK666 - podaj wykładnie prawną twojego twierdzenia (paragraf
    kodeksu) gdyż mam najświeższy i nie znalazłem konkretnie sformułowanego
    zakazu świecenia kierunków (czy też czego innego z przodu z tyłu czy
    gdziekolwiek poza światłami błyskowymi uprzywilejowania barwy
    niebieskiej i czerwonej)


    pozdrawiam/mpaolos
  • #14 3220413
    stomat
    Poziom 38  
    A czy w kodeksie który posiadasz jest zakaz migania świateł drogowych ? Czy to znaczy że mogą migać ? Nie ! Kierunkowskazy muszą spełniać warunki określone w przepisach tzn. muszą migać z odpowiednią częstotliwością i już. Wariacje nie są dozwolone.
    Jeśli trafisz na uczciwego policjanta to zabierze Ci dowód rejestracyjny.
    Światła które możesz zainstalować na pojeździe wymienione są w rozporządzeniu. Nie dopuszcza się montowania innych świateł poza wymienionymi.
  • #15 3220827
    mpaolos
    Poziom 11  
    Nie rozpatrujemy częstotliwości, czy migania (mimo że jest paragraf który jest podciągany na mandaty dla informujących o suszarkach-odszukam to przytoczę), jeno o sytuacji na drodze w której podstawą rozmowy z policją jest znajomość lub nie kodeksu drogowego który napewno obaj mieć będziemy, rozporządzeń nikt w dyskusji drogowej raczej nie używa(nie wozi).

    pozdrawiam/mpaolos
  • #16 3775736
    111lisu
    Poziom 16  
    Trochę odgrzewam temat, (schematy).
    tylko nie wiem czemu temat jest "Amertykańskie kierunkowskazy"
    zamiast "Amerykańskie kierunkowskazy"
  • #17 3775968
    kazi
    Poziom 14  
    Amerykanskie swieca ponoc caly czas lekko i migaja gdy sie je wlaczy jasniej, slyszalem ze kolor jest ich tez inny niz u nas.
  • #18 3777604
    gabik001
    Poziom 37  
    kazi napisał:
    Amerykanskie swieca ponoc caly czas lekko i migaja gdy sie je wlaczy jasniej, slyszalem ze kolor jest ich tez inny niz u nas.

    Nie swieca. Kolor jest czerwony albo pomaranczowy ( w sumie to kolor nie ma znaczenia bo nikt - nawet policja - nie zwraca na to uwagi). Widzialem i niebieskie i zielone nawet :)
  • #19 3928221
    111lisu
    Poziom 16  
    Z przodu świecą pomarańczowe 5W drugie włókno to 20W
    Trzeba 5W przenieść do reflektora.
    Odciąć od pedału hamulca druty a w ich miejsce dołożyć
    sterowane przekaźnikiem światła stopu natomiast stare
    światła stopą będą kierunkowskazami tylnymi pozostaje dorobić
    światło przeciwmgielne i pokombinować z światłem cofania
  • #20 6106507
    szycha
    Poziom 17  
    co do podświetlanych przednich kierunków.

    znaleśc zamiennik oryginalnej żarówki kierunkowskazu przedniego dwuwłóknowy, włókno 5 W podłączyć z istniejącą żarówką postojową, a włókno 21W do instalacji kierunkowskazu,

    Proste , działajace i niedrogie, co do legalności, założyć dodatkowy wyłącznik w kabinie i po kłopocie ......
  • #21 6169284
    mkrol321
    Poziom 1  
    Witam,
    Mam problem, teścio "ubrał" mnie w Pontiaca Torrenta i mam problem z przerobieniem kierunków. To ustrojstwo ma kierunki z przodu i z tyłu razem ze światłami pozycyjnymi (żarówki dwuwłóknowe). Próbowałem przerobić - odłaczyłem przewód zasilający do pozycji i podłączyłem do niego żarówkę która ma być pozycją. Po podłaczeniu wszystkiego - pozycja ok, ale kierunkowskaz po włączeniu muruga tylko raz. Wydaje mi się, że jest tam jakiś układ sterujący kierunkiem i po zmianie żarówek nie działa kierunek. Jak to przerobić, ktoś miał taki przypadek?? Proszę o pomoc.
    Pozdr.
  • #22 6215106
    111lisu
    Poziom 16  
    Po co kombinujesz
    W tylnych lampach kierunki zostają "bez zmian" (zmieniasz żarówki na żółte)
    Odcinasz jedna sekcję od włącznika stopu (nie pomylić z silnikową) lub robisz coś (jakiś układ obserwujący napięcie na tym włączniku),
    dokładasz przekaźnik i nim sterujesz przez bezpiecznik nowe żarówki stopu (tu się kłania rzeźba lamp,
    dobrze jak są np przeźroczyste podwójne cofania wtedy jest łatwiej zrobić z nich żółte kierunkowskazy)

    Z przodu od żółtych postojówek odcinasz kable (z regóy są podwójne włókna 5W post. 21W kierunek).
    Kupujesz oprawki post. np: z malucha (może jeszcze są) wiercisz dziury wkładasz lutujesz i jest OK

    Pozostaje tylko światło cofania i mgielne, ale to już prościzna.
REKLAMA