logo elektroda
logo elektroda
X
logo elektroda
REKLAMA
REKLAMA
Adblock/uBlockOrigin/AdGuard mogą powodować znikanie niektórych postów z powodu nowej reguły.

President Teddy - brak nadawania i ciche odbieranie, co sprawdzić?

garu 18 Maj 2012 15:35 8237 4
REKLAMA
  • #1 10910268
    garu
    Poziom 12  
    Posty: 97
    Pomógł: 4
    Ocena: 6
    Jak w temacie po podłączeniu radyjka nie idzie nadawać i bardzo cicho słychać jak ktoś nadaje,wymieniłem mikrofon na mikrofon z tti i po naciśnięciu przycisku lok słychać szum i jakieś rozmowy ale przy nadawaniu w innym radiu było słychać tylko buczenie radio jest nowe nie używane ustawione na pl emisja Am .Może ktoś miał podobny przypadek i wie co było przyczyną takiego zachowania radia.Sprzedawca zapewniał że radio sprawne więc ja już zbaraniałem myśląc że coś źle podłączyłem.Proszę o jakaś podpowiedź co z tym sprzętem .

    Zgodnie z regulaminem naszego forum należy dbać o szacunek dla języka polskiego w swoich wypowiedziach. Przypominam również o punkcie 3.3 regulaminu. /Olek II/
  • REKLAMA
  • #2 10910346
    SP5ANJ
    Spoczywaj w Pokoju
    Posty: 9953
    Pomógł: 1382
    Ocena: 655
    Witam.
    garu napisał:
    ... wymieniłem mikrofon na mikrofon z tti i po naciśnięciu przycisku lok słychać szum i jakieś rozmowy ale przy nadawaniu w innym radiu było słychać tylko buczenie ...

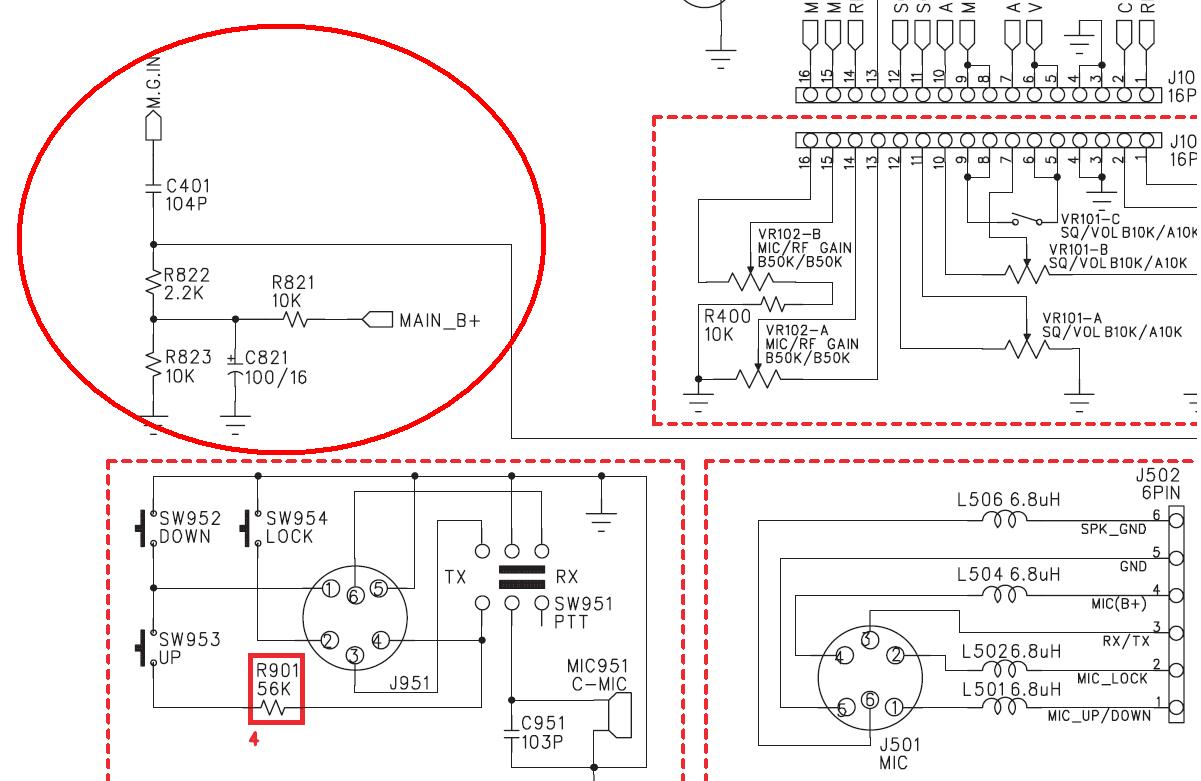
    Musisz koniecznie sprawdzić czy poprawnie zostały polutowane kabelki z mikrofonu TTI do TEDDY.
    Zobacz, że LOCK w złączu TTI pełni zupełnie inną funkcję.

    Mikrofon TEDDY :

    President Teddy - brak nadawania i ciche odbieranie, co sprawdzić?

    Mikrofon z TTI :

    President Teddy - brak nadawania i ciche odbieranie, co sprawdzić?


    Pozdrawiam.
  • REKLAMA
  • #3 10910362
    garu
    Poziom 12  
    Posty: 97
    Pomógł: 4
    Ocena: 6
    No tak tylko że na orginalnym mikrofonie po naciśnięciu nośnej nic się nie dzieje .Może być tak że piny w radyjku są poprzekręcane i dlatego nie nadaje i nic nie słychać a jak słychać to bardzo cicho?
  • REKLAMA
  • #4 10910419
    SP5ANJ
    Spoczywaj w Pokoju
    Posty: 9953
    Pomógł: 1382
    Ocena: 655
    Witam.
    garu napisał:
    No tak tylko że na orginalnym mikrofonie po naciśnięciu nośnej nic się nie dzieje .Może być tak że piny w radyjku są poprzekręcane ...

    Tak może być - jeżeli pomyliłeś pin1 z pin4 .

    Dość łatwo i prosto (przy Wyłączonym radiu) jest to sprawdzić (poprzez pomiar omomierzem), którego jedną końcówkę podłączasz do masy/GND radia a drugą do pin 1 - i ma być przejście na 0Ω (kontrolnie nastaw potencjometr MIK GAIN w pozycji środkowej abyś nie pomylił ten pomiar z pin 2).
    Cytat:
    i dlatego nie nadaje i nic nie słychać a jak słychać to bardzo cicho?

    Oczywiście, że TAK. :!:

    Zobacz, że radio TEDDY ma mikrofon dynamiczny a radio TTI ma mikrofon pojemnościowy (zasilany z + napięcia).

    Teddy mikrofon Dynamiczny :

    President Teddy - brak nadawania i ciche odbieranie, co sprawdzić?

    TTI mikrofon pojemnościowy (zasilany napięciem - w czerwonym kółeczku) :

    President Teddy - brak nadawania i ciche odbieranie, co sprawdzić?

    I nie ma możliwości podłączenia takiej "wkładki" pojemnościowej do radia z mik. dynamicznym.


    Pozdrawiam.
  • #5 10957542
    garu
    Poziom 12  
    Posty: 97
    Pomógł: 4
    Ocena: 6
    Dzięki za pomoc koledzy temat zamykam i pozdrawiam Pana Moderatora który miał 6 z j.polskiego

    Moderowany przez Olek II:

    Pan moderator również pozdrawia i udziela ostrzeżenia w myśl regulaminu pkt 3.3 i 3.1.9.

REKLAMA