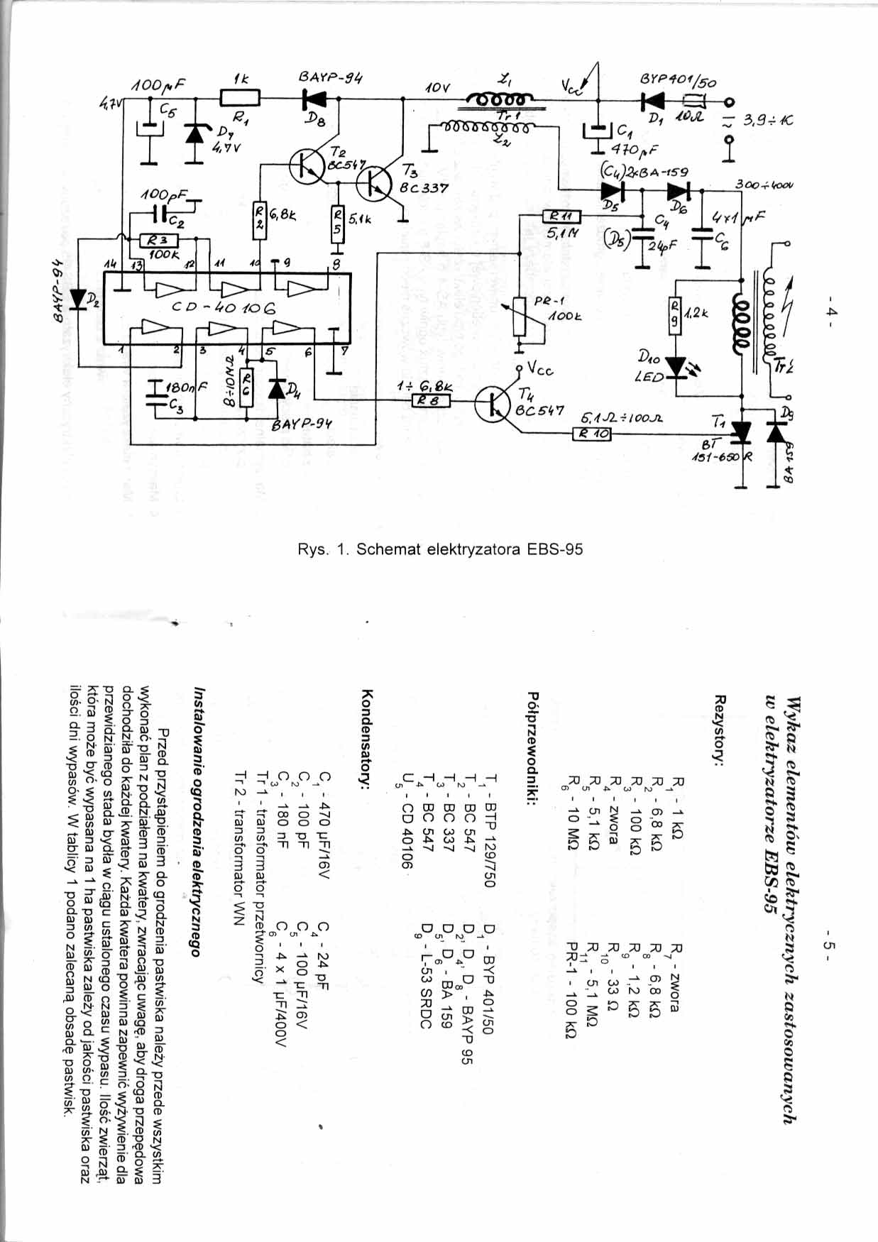
Witam dostałem pastucha na którego wylał się kwas z akumulatora. Po regeneracji ścieżek układ zaczął działać ale nie chciał ruszyc dobiero dotkniecie reka tam gdzie wskazuje czerwona strzałka na rysunku układ zaczął działac ale przez kilkanaście sekund regulacja potencjometrem i dotykanie wskazanego miejsca uruchamiało układ. Nastepnie wymieniłem kostke 40106 ( Inverter Schmitta) łacznie z podstawka, zenerke 4.7V, diody D2, D4 potencjometr Pr-1 100kom. Po właczeniu nie chciało ruszyc ale wkoncu ruszyło po dotkniecie wskazanego miejsca ruszyło Postanowiłem wymienic jeszcze kondensatory C2 i C3 c2 wstawiłem 470pf przez co zmniejszyłem częstotliwość kluczujaca do ok. 20kHz Teraz rusza bez problemu Stuka sobie ok. 1Hz zmieniłem jeszcze C3 na 68nF żeby cześciej stukało Wszystko ok. ok. 2.5Hz Przyszedłem nastepnego dnia właczam zasilanie i historia się powtarza znowu nie chce wystartowac Dotykam i jakos przez pare sekund stuka. Czy ten ukad który zaznaczyłem na zielono to układ odpowiedziałny za regulacje współczynnika wypełnienia ??? Jak układ nie stuka to rezystor wejściowy 10om rozgrzewa mocno Czyli T3 przewodzi a co za tym idzie T2 przewodzi a z tego wynika ze na wyjsciu kostki 40106 jest stan wysoki ??? dobrze mysle ? Czy może T2 przy takie częstotliwości 20kHz się nasyca i przewodzi bezprzerwy ?? co sadzicie Układzik prosty a może dokuczyc
Pozdrawiam
Wojtek
Pozdrawiam
Wojtek
