logo elektroda
logo elektroda
X
logo elektroda
REKLAMA
REKLAMA
Adblock/uBlockOrigin/AdGuard mogą powodować znikanie niektórych postów z powodu nowej reguły.

Citroen Xantia X1 brak ładowania, jakie napięcie wzbudzenia?

gekeer 16 Lut 2012 23:16 4388 6
REKLAMA
  • #1 10556687
    gekeer
    Poziom 15  
    Witam.

    Dzisiaj w samochodzie siostry (Xantia X1 1,6 benzyna) siadło ładowanie.
    Alternator Valeo.
    Kontrolka ładowania po przekręceniu kluczyka nie świeci tylko się żarzy.
    Po odpaleniu również się żarzy, czasem zapalając się na chwilę mocniej.
    Jakie powinno być napięcie na wzbudzeniu po przekręceniu kluczyka? Mam 8v, za mało?
  • REKLAMA
  • Pomocny post
    #2 10557200
    emeryt2
    Poziom 42  
    Żarówka , wskaźnik ładowania , ma równolegle opornik. Zasilana jest po bezp nr. 30.
    Wypnij z alternatora przewód wzbudzania i dotknij nim masy / na włączonym zapłonie/ , kontrolka powinna zaświecić b.jasno.
    Jednak opisane przez Ciebie objawy / nic nie piszesz o napięciu ładowania na klemach akumulatora/ wskazują na regulator napięcia na alternatorze!
  • REKLAMA
  • #3 10558026
    gekeer
    Poziom 15  
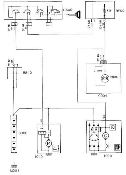
    Znalazłem w końcu schemat elektryczny do tej Xantii.
    Rzeczywiście, jeśli któraś z trzech diód w regulatorze odpowiedzialnych za wzbudzenie poszła to napięcie może spadać.
    Zaraz sprawdzę odłączając kabel wzbudzenia. Bezpiecznik jednak 28 jak wynika ze schematu ;)
  • Pomocny post
    #4 10558191
    mczapski
    Poziom 40  
    Chyba kolega nie zrozumiał sugestii poprzednika i dodatkowo wadliwie interpretuje dokumentację. Ja obawiam się banalnie zużycia lub zawieszenia szczotek. ale to mogło spowodować dalsze następstwa być może do uszkodzenia regulatora włącznie.

    W teorii masz rację. Ale tutaj ma zastosowanie praktyka. Skoro na instalacji jest napięcie to jest również na bezpieczniku i na lampce oraz dalej na zacisku regulatora. A jeśli lampka słabo świeci to oznacza, że w dalszej części obwodu występuje znacząca oporność, czyli jakby brak kontaktu z masą przez szczotki. A to jest konieczne do wzbudzenia urządzenia i dalszej pracy. Podejrzewam, że to jarzenie to przepływ prądu zasilającego sam regulator.
  • REKLAMA
  • #5 10558223
    gekeer
    Poziom 15  
    Niby dlaczego źle interpretuje dokumentacje?
    Jeśli poszedł regulator lub diody to napięcie wzbudzenia po przekręceniu kluczyka nie będzie miało odpowiedniej wartości.
    Z tego co pamiętam z maszyn ze studiów to niedowzbudzona prądnica nie pracuje poprawnie.
    Na niedowzbudzonej nie zaindukuje się dostateczne napięcie, a wtedy znowu znowu za małe wzbudzenie zaindukowane w maszynie.
    Mylę się?
  • REKLAMA
  • #6 10558992
    emeryt2
    Poziom 42  
    W tym wypadku tak, mnie też na studiach uczono ogólnej zasady "wzbudzania" ale było to w końcowych latach 60-tych. Różne schematy podają różne nr. bezpieczników - mam trzy i w dwóch są nr. 30 , w jednym 28. Zastosowałem się do prawa Milla , stąd taki numer!
    Wykonaj to co napisałem i będziesz miał wszystko jasne Inżynierze!
  • #7 10559254
    gekeer
    Poziom 15  
    Dzięki za odpowiedzi. Wymieniłem cały alternator na regenerowany ponieważ w starym padły również łożyska. Stary oddałem, dostając rabat.
    Ładuje idealnie.
    Pozdrawiam serdecznie.
REKLAMA