logo elektroda
logo elektroda
X
logo elektroda
REKLAMA
REKLAMA
Adblock/uBlockOrigin/AdGuard mogą powodować znikanie niektórych postów z powodu nowej reguły.

Ford Explorer 1999 - Wszystko elektryczne pulsuje mimo wymiany alternatora

karolb863 16 Mar 2019 08:44 969 11
REKLAMA
  • #1 17845082
    karolb863
    Poziom 9  
    witam,
    Ford Explorer 4,0 rok 1999,podczas pracy silnika światła,oświetlenie licznika,radio,generalnie wszystko co elektryczne pulsuje,na tą okoliczność podmieniłem alternator na inny-bez zmian dalej mruga.
    Oddałem mój alternator do regeneracji,komutator,szczotki,łożyska wymienione,wirnik sprawdzony-prosty.
    kupiłem nowy regulator napięcia-nic,dalej mruga.
    wyczyściłem wszystkie masy które znalazłem,dołożyłem trzy nowe masy pomiędzy aku a budą,ramą a budą i silnikiem a budą-dalej mruga.
    założyłem dodatkowy przewód pomiędzy + na akumulatorze a + na alternatorze,założyłem dodatkowy przewód pomiędzy obudową alternatora a - na aku,nic dalej mruga.
    cały czas mruga,napięcie skacze od 13,5V do 16V,w nocy ciężko się jeździ bo oczy bolą ;)
    jak dam mu duże obciążenie -światła,szyba ogrzewana,dmuchawa na max,halogeny,stop,to się uspokaja i przestaje mrugać.
    jak podczas pracy silnika odłączę wtyczkę alternatora to przestaje mrugać,ale też przestaje ładować.
    po przejechaniu około 10 km do mrugania świateł dochodzi mruganie kontrolki ładowania,które trwa krótką chwilę,dzieje się to tylko po zejściu z obrotów,np na zjeździe z autostrady.
    akumulator wymieniony na inny i nic-dalej mruga.
    generalnie już się do tego przyzwyczajam,ale boję się że zaraz coś się skończy-sterownik silnika itp.
    czy ktoś ma jakiś pomysł gdzie jeszcze szukać przyczyny tej sytuacji,dwóch elektryków już podchodziło do tematu i nie dali rady,fakt jest taki że zostawiałem im samochód na jeden dzień bo codziennie nim muszę jeździć i może nie mieli wystarczającego czasu na diagnozę.
    może założenie stabilizatora napięcia na akumulatorze poprawi tą sytuację,wiem że to usuwanie skutków a nie przyczyny,ale może doraźnie pomoże.
    https://www.reichelt.com/pl/pl/stabilizator-n...hkoiG4QIVAqqaCh285AQFEAQYASABEgIhs_D_BwE&&r=1

    niestety nie wiem od kiedy tak się dzieje,kupiłem samochód trzy miesiące temu i już sobie mrugał,poprzedni właściciel mówił że mruga już od trzech lat.
    pozdrawiam
  • REKLAMA
  • #2 17845102
    jdubowski
    Specjalista - urządzenia lampowe
    karolb863 napisał:
    jak podczas pracy silnika odłączę wtyczkę alternatora to przestaje mrugać,ale też przestaje ładować.


    ECU może mieć wpływ na pracę alternatora przy pomocy dodatkowej linii (PWM), spróbuj odciąć tylko ta linię.

    karolb863 napisał:
    wyczyściłem wszystkie masy które znalazłem,dołożyłem trzy nowe masy pomiędzy aku a budą,ramą a budą i silnikiem a budą-dalej mruga.
    założyłem dodatkowy przewód pomiędzy + na akumulatorze a + na alternatorze,założyłem dodatkowy przewód pomiędzy obudową alternatora a - na aku,nic dalej mruga.


    Klemy oczyszczone/wymienione?

    karolb863 napisał:
    akumulator wymieniony na inny


    Na inny - nowy czy złom na złom wymieniłeś?

    karolb863 napisał:
    może założenie stabilizatora napięcia na akumulatorze poprawi tą sytuację,wiem że to usuwanie skutków a nie przyczyny,ale może doraźnie pomoże.
    https://www.reichelt.com/pl/pl...285AQFEAQYASABEgIhs D BwE&&r=1


    Lepiej przelej ta kasę na jakiś cel dobroczynny, a nie dawaj sie nabijać w butelkę kupując taki kit.

    Edit:
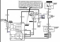
    ECU tam nic do mieszania nie ma, to bardzo tradycyjny schemat:

    Ford Explorer 1999 - Wszystko elektryczne pulsuje mimo wymiany alternatora
    Do sprawdzenia - połączenia wtyczki alternatora ze skrzynką bezpieczników.
  • REKLAMA
  • #3 17845119
    karolb863
    Poziom 9  
    klemy wyczyszczone,akumulator wymieniony na jedno miesięczny-osobiście go kupiłem do drugiego auta,z tym ECU to muszę dać do elektryka,bo jak ja to zrobię to to mrugać pewnie nie będzie,ale silnik też nie odpali :)
    dzięki za info o stabilizatorze napięcia.
  • REKLAMA
  • REKLAMA
  • #6 17845133
    karolb863
    Poziom 9  
    dzięki,sprawdzę.
  • #8 17845142
    karolb863
    Poziom 9  
    już to robiłem-mruga dalej :)
    czy możesz nakierować mnie gdzie/od czego jest bezpiecznik c177?
  • Pomocny post
    #9 17845145
    jdubowski
    Specjalista - urządzenia lampowe
    Zwróć uwagę na kluczowe znaczenie zaznaczonego kolorem żółtym przewodu - to zarówno zasilanie wzbudzenia jak i "sense" napięcia w instalacji. Jakikolwiek "niekontakt" w tym obwodzie (przewód, wtyczka, bezpieczniki 30A i 175A) spowoduje efekty podobne do opisywanych.

    Ford Explorer 1999 - Wszystko elektryczne pulsuje mimo wymiany alternatora

    Możesz na próbę odłączyć ten przewód (nie pomyl z innymi) od skrzynki bezpieczników i połączyć przez bezpiecznik 30A z zaciskiem +12V alternatora (lub klemą "+" akumulatora).

    karolb863 napisał:
    czy możesz nakierować mnie gdzie/od czego jest bezpiecznik c177?


    To nie bezpiecznik a zacisk. Bezpiecznik 175A jest między zaciskami C173 i C177 zabezpiecza alternator, również ma kluczowe znaczenie dla stabilnego napiecia w instalacji.
    Skrzynkę bezpiecznikową znajdziesz idąc "po drucie" od zacisku + alternatora lub od + akumulatora skąd jeden przewód idzie do rozrusznika a drugi do owej skrzynki.
  • #10 17845177
    karolb863
    Poziom 9  
    już wiem który to bezpiecznik,zaraz idę sprawdzić.

    Dodano po 2 [godziny] 21 [minuty]:

    bardzo,bardzo dziękuję za pomoc,wyjąłem bezpiecznik i wyglądał jak bezpiecznik,ale wydawało mi się że trochę za luźno siedział w swoich zaciskach,dogiąłem je,teraz siedzi ciasno,ale mruganie i skoki napięcia zniknęły!!!!! :)
    teraz mam ładowanie stabilne ,cały czas bez względu na obciążenie,14,60V.
    jeszcze raz dzięki :)
  • #12 17845429
    karolb863
    Poziom 9  
    tak,wieczorem się tym zajmę.
REKLAMA