logo elektroda
logo elektroda
X
logo elektroda
REKLAMA
REKLAMA
Adblock/uBlockOrigin/AdGuard mogą powodować znikanie niektórych postów z powodu nowej reguły.

Wykrywacz metalu (20-25 cm w ziemi)

zasoby 01 Lip 2004 19:12 42791 17
REKLAMA
  • Pełna dokumentacja przesłana przez roger sprawdzonego praktycznie wykrywacza metalu. Jak twierdzi znalazł już 3kg różnego "złomu" w ziemi. Wykrywacz przy zbudowanej cewce o średnicy 20cm umożliwia wykrycie przedmiotu metalowego na głębokości 20-25cm. Można zastosować cewkę o większej średnicy - zasięg wtedy ulegnie zwiększeniu. W środku pliku znajdziemy dokumentacje w jaki sposób wykonać sondę oraz jak przeprowadzić strojenie. Wykrywacz jest zbudowany z stosunkowo łatwo osiągalnych elementów, niektóre elementy można zastąpić na podzespoły dostępne w każdym małym sklepie elektronicznym, jednak wtedy pogorszą się warunki pracy.

    Dokumentacja, schemat ideowy, montażowy, wzór płytki w załączniku.
    Załączniki:
    • wykrywacz metalu.zip (249.67 KB) Musisz być zalogowany, aby pobrać ten załącznik.
    • Wykrywacz metalu (20-25 cm w ziemi) ZDJECIESONDY.gif (16.54 KB) Musisz być zalogowany, aby pobrać ten załącznik.

    Fajne? Ranking DIY
    O autorze
    zasoby
    Poziom 23  
    Offline 
    zasoby napisał 784 postów o ocenie 445, pomógł 4 razy. Jest z nami od 2002 roku.
  • REKLAMA
  • #3 722350
    Marcin Sz.
    Poziom 25  
    Posty: 794
    Pomógł: 68
    Ocena: 66
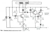
    Ja proponuje układ wykrywacza metali z RadioElektronika (też łapie metel na głębokości 20-25cm)

    Rysunek 1 - schemat, - D1,D2,D3 to dowolne diody krzemowe małej mocy
    Rysunek 2 - płytka 6,5cm na 4cm,
    Rysunek 3 - rozmieszczenie elementów na płytce,

    Cewka L1 ma80 zwojów przewodu DNE o średnicy około 0,3mm nawiniętych jeden przy drugim na pręcie ferrytowym o średnicy 1cm. Druga cewka to 50 zwojów (też 0,3mm) za cewką L2.

    RadioElektronik 07/2003
    Załączniki:
    • Wykrywacz metalu (20-25 cm w ziemi) Rys. 3.gif (217.98 KB) Musisz być zalogowany, aby pobrać ten załącznik.
    • Wykrywacz metalu (20-25 cm w ziemi) Rys. 2.gif (165.6 KB) Musisz być zalogowany, aby pobrać ten załącznik.
    • Wykrywacz metalu (20-25 cm w ziemi) Rys. 1.gif (61.39 KB) Musisz być zalogowany, aby pobrać ten załącznik.
  • REKLAMA
  • #4 722389
    Marcin Sz.
    Poziom 25  
    Posty: 794
    Pomógł: 68
    Ocena: 66
    Strojenie:
    "Pręt ferrytowy należy umieścić jak najdalej od płytki i równoległo do niej. Następnie należy: ślizgacze potencjometru P1 i trymetru P2 ustawić w środkowych położeniach, dołączyć baterie, trymetr P2 ustawić w położeniu, w którym LED zaczyna świecić lub świecić przestaje. P1 służy do dokładnego ustaawiania punktu powstawania i zanikania oscylacji. Metalowy przedmiot, trzeba stopniowo zbliżać przesuwając go wzdłuż osi ferrytowego rdzenia. Dioda D5 w pewnym momencie powinna zaświecić, a zgasnąć podczas odsuwania tego przedmiotu."

    Równolegle z LEDem można spróbować podłączyć diode zennera i generator piezo.
  • #5 789268
    proscan
    Poziom 2  
    Posty: 4
    Ocena: 1
    Tutaj wersja Two - box. Układ jest kiepski, ale do pierwszych eksperymentów dobry. Przydałoby się większe cewki nawinąć.

    Hasło do otwarcia pliku pdf: elektroda

    proscan
    Załączniki:
    • Radioelektroniks.pdf (323.53 KB) Musisz być zalogowany, aby pobrać ten załącznik.
  • #6 1642719
    malum
    Poziom 23  
    Posty: 882
    Pomógł: 1
    Ocena: 141
    jaki jest koszt takiego układu i czy zasięg był sprawdzony?
  • #8 5093885
    sonar_magazine
    Poziom 11  
    Posty: 15
    Marcin Sz. napisał:
    Ja proponuje układ wykrywacza metali z RadioElektronika (też łapie metel na głębokości 20-25cm)

    Rysunek 1 - schemat, - D1,D2,D3 to dowolne diody krzemowe małej mocy
    Rysunek 2 - płytka 6,5cm na 4cm,
    Rysunek 3 - rozmieszczenie elementów na płytce,

    Cewka L1 ma80 zwojów przewodu DNE o średnicy około 0,3mm nawiniętych jeden przy drugim na pręcie ferrytowym o średnicy 1cm. Druga cewka to 50 zwojów (też 0,3mm) za cewką L2.

    RadioElektronik 07/2003


    Marcin - nie zauważyłeś błędów w tym detektorku? Żadnego?

    Popatrz na T1 i jego emiter. Czy nie powinno być zaznaczone że tam jest npn. Kolejny byk to wszystkie 4 końcówki cewek zwarte są z masą w dodatku bez oznaczenia ważnego tu kierunku nawoju. Może kombo 140zw tx na 46-65zw rx byłoby jednak lepsze tutaj z małymi zmianami w układzie?

    Nic nie mówię o reszcie puzli w tym schemacie i braku połączeń między nimi. Ten schemat rysował chyba ktoś z 'downem' nie obrażając downów oczywiście. Porażka na maxa. PCB pewnie jest ok ale nie sprawdzałem. Pinpointer ładny ale jakby to robił ktoś z tego schematu początkujący to by skończył w domu wariatów... :|

    Co do Two Boxa z Radioelektronika - robiłem go dawno temu i fajnie że już sobie pofrunął... :)

    Jedyne co pamiętam to to że miało to wydanie niebieską okładkę ale pewniaka nie mam...

    Co do Jabla to nie wiem czy to taki dobry pomysł. The Nail King jest nail kingiem. Pejotka bez dyskryminacji równa się pisk na każdy śmieć. Są sadomasochiści co go lubią ale szczerze wolałbym VLF. W sumie na niego można zarobić mając Jabla - kopiąc tony rdzy i złomu więc ma ten pomysł jakąś świetlaną przyszłość ale kosztem ciężko zoranej jak ziemia psychiki...

    Pozdrawiam
  • REKLAMA
  • #9 5352090
    gnom6
    Poziom 13  
    Posty: 120
    Pomógł: 2
    Ocena: 3
    zmontój jakiegos pi np clone-pi
    i bedzie ci smigał
  • #10 5412325
    .michal
    Poziom 13  
    Posty: 129
    Ocena: 14
    gulson napisał:
    Pełna dokumentacja przesłana przez roger sprawdzonego praktycznie wykrywacza metalu. Jak twierdzi znalazł już 3kg różnego "złomu" w ziemi. Wykrywacz przy zbudowanej cewce o średnicy 20cm umożliwia wykrycie przedmiotu metalowego na głębokości 20-25cm. Można zastosować cewkę o większej średnicy - zasięg wtedy ulegnie zwiększeniu. W środku pliku znajdziemy dokumentacje w jaki sposób wykonać sondę oraz jak przeprowadzić strojenie. Wykrywacz jest zbudowany z stosunkowo łatwo osiągalnych elementów, niektóre elementy można zastąpić na podzespoły dostępne w każdym małym sklepie elektronicznym, jednak wtedy pogorszą się warunki pracy.

    Dokumentacja, schemat ideowy, montażowy, wzór płytki w załączniku.


    witam wszystkich

    Planuje zbudować ten wykrywacz lecz nie do konca wiem jak nawinac ta sonde. Nigdy czegos podobnego nie robilem to ma wyjsc taki "miedziany talez" z dziura w srodku?? I co robic z koncowkami domyslam sie ze beda 2 a na zdjeciu jest jakis inaczej (tym z linka Darcio) ma ktos moze foto wykonanej takiej sondy albo chcialby pomoc?? Moje gg 8924620
    Pozdrawiam
    Michal
  • #11 5427968
    .michal
    Poziom 13  
    Posty: 129
    Ocena: 14
    Witam tworze wykrywacz z tego linku aby prawidlowo dzialal potrzebny jest mikroamperomierz ze skala do 200 ja niestety takiego nie posiadam za to mam ze skala do 100 na spisie pisze ze mozna zastosowac ze skala do 100 tylko trzeba zmienic wartosc R31. Ja niestety w takich obliczeniach nie jestem mocny i moze mi ktos powiedziec na jaka wartosc zmienic albo jak to obliczyc.
    Bede wdzieczny za kazda pomoc
    Pozdrawiam
    Michal
  • #12 5458273
    .michal
    Poziom 13  
    Posty: 129
    Ocena: 14
    Witam
    Wykonalem plytke polutowalem elementy i zabralem sie do testów. Wykonywalem wszysko tak jak w instrukcji lecz na polach testowych za kazdym razem pokazywalo mi -11,20 V nie wiem jaki moglem zrobic blad mozesz mi cos podpowiedziec jezeli ktos chcialby mi pomoc to podeslal bym foto mojej plytki.
    Pozdrawiam i licze na pomoc
    Michal

    EDIT
    dodaje foto i zauwazylem ze natychmiastowo rozgrzewa sie IC4
    na czerwono zaznaczylem brzuszki na TO-92 podejrzewam ze ktoregos odwrotnie zamontowalem
    Załączniki:
    • Wykrywacz metalu (20-25 cm w ziemi) Kopia DSC00010.JPG (161.37 KB) Musisz być zalogowany, aby pobrać ten załącznik.
  • #13 5468859
    mateusz.teo
    Poziom 12  
    Posty: 16
    Pomógł: 2
    Ocena: 13
    Odpowiedź dla .michal :

    "Musisz obrócić stabilizatory też tak miałem na początku u mnie nawet były odwrotnie podłączone układy i tranzystory."




    A teraz moje pytanie Układ odpala tylko odwrotnie pracuje zamiast narastać to dźwięk cichnie co może być przyczyną ?Jeszcze pytanie do sondy jak prawidłowo powinna być zbudowana sonda bo mam wątpliwości co do mojej. Moja sonda ma średnicę wew. 18cm i 20 zw. a drugą mam 40 cm i 15 zw.. Czy te sondy są prawidłowo wykonane ??
  • #14 5503099
    borysns22
    Poziom 12  
    Posty: 105
    Ocena: 8
    Witam poskładałem taki wykrywametali i nie działa dzioda świeci się cały cza i niewiem co może byc niewiem jaki powinien by kierunek nawoju cewmi może ktoś wie?

    Dodano po 1 [minuty]:

    tu jest schemat i opis do tego wykrywacza metali Wykrywacz metalu (20-25 cm w ziemi)
  • REKLAMA
  • #15 5663098
    tito_4
    Poziom 2  
    Posty: 2
    Ocena: 1
    Witam:
    Może jestem i zielony jednak zrobiłem ze 2 lata temu wykrywacz PI - Carla. M albo jakoś tam podobnie - jego patent to jest .Sporadycznie go używałem jednak z efektami zawsze. Koszt budowy czyli elektronika niewielki jedynie zdobienie pyłki drukowanej zajęło mi trochę czasu.
    Ogólnie jestem zadowolony cewka 25cm 1 grosz 25cm a ma cewki i nawet 60 cm super wykrywacz z wieloma możliwościami nawet z za wieloma. Trzeba troszkę wprawy ale się opłaci.
    Robiłem go z angielskiego schematu i opisu ale się udało mam całą dokumentację przełożona na polski translatorem + poprawki ja jestem zielony raczej w elektronice ale zrobiłem –zrobiłem i działa super ok. pozdrawiam
  • #16 6161156
    skrzetuski
    Poziom 1  
    Posty: 1
    Witam,
    podłącze się tutaj.
    Mam do zrobienia na zaliczenie projekt i wykonanie wykrywacza metali(czyli tzw kit'y odpadają). Co możecie doradzić?
    Prosiłbym o jak najprostsze wytłumaczenie od czego się zabrać. Jedyne co mogę podać jako wymagania dla takiego wykrywacza to:
    1) jak najprostsza budowa (totalny laik jestem)
    2) oczywiście tani
    3) wykonanie z projektem nie powinno mi zająć więcej niż 2-3 .tygodnie pracy
    4) proszę wszelkie propozycje wysyłać i na forum i na maila.

    Z efektami pracy, zdjęciami itd oczywiście się podzielę.

Podsumowanie tematu

✨ Dyskusja dotyczy budowy wykrywacza metalu z cewką o średnicy około 20 cm, umożliwiającego wykrycie metalowych przedmiotów na głębokości 20-25 cm. Projekt opiera się na łatwo dostępnych elementach elektronicznych, z dokumentacją zawierającą schematy ideowe, montażowe oraz wzory płytek PCB. Użytkownicy wymieniają się doświadczeniami dotyczącymi konstrukcji cewek (np. nawinięcie 80 zwojów przewodu DNE 0,3 mm na pręcie ferrytowym 1 cm), strojenia układu (ustawianie potencjometrów i trymetrów, obserwacja LED), a także problemów z poprawnym montażem elementów, kierunkiem nawoju cewek i stabilizatorami. Wskazano na możliwość zastosowania większych cewek dla zwiększenia zasięgu. W dyskusji pojawiły się także alternatywne projekty wykrywaczy typu PI, w tym modele z czasopisma Radioelektronika oraz komercyjne zestawy jak wykrywacz Jabela typu PI, który oferuje lepszy zasięg przy niskim koszcie. Użytkownicy podkreślają znaczenie prawidłowego wykonania sondy i poprawnego montażu elementów, aby uniknąć błędów i uszkodzeń układu. Podano linki do dodatkowych projektów i dokumentacji, w tym do projektów z serwisu geotech1.com oraz lucaslab.grandhost.pl. Wskazano również na problemy z niektórymi schematami, które mogą być niekompletne lub zawierać błędy konstrukcyjne.
Wygenerowane przez model językowy.
REKLAMA