logo elektroda
logo elektroda
X
logo elektroda
REKLAMA
REKLAMA
Adblock/uBlockOrigin/AdGuard mogą powodować znikanie niektórych postów z powodu nowej reguły.

Laguna 1.8 '95 - KME bingo M, UKP-3, brak sygnału spalania na LPG

woia1602 03 Wrz 2015 21:00 2784 14
REKLAMA
  • #1 14969343
    woia1602
    Poziom 15  
    Witam. Posiadam lagunę z silnikiem 1.8 8v 90km monowtrysk rok 1995.
    Instalacja KME bingo M.
    Kupiłem komputer UKP-3 bo kilka rzeczy udało się jednym miejscu podłączyć. Ale mniejsza z tym.
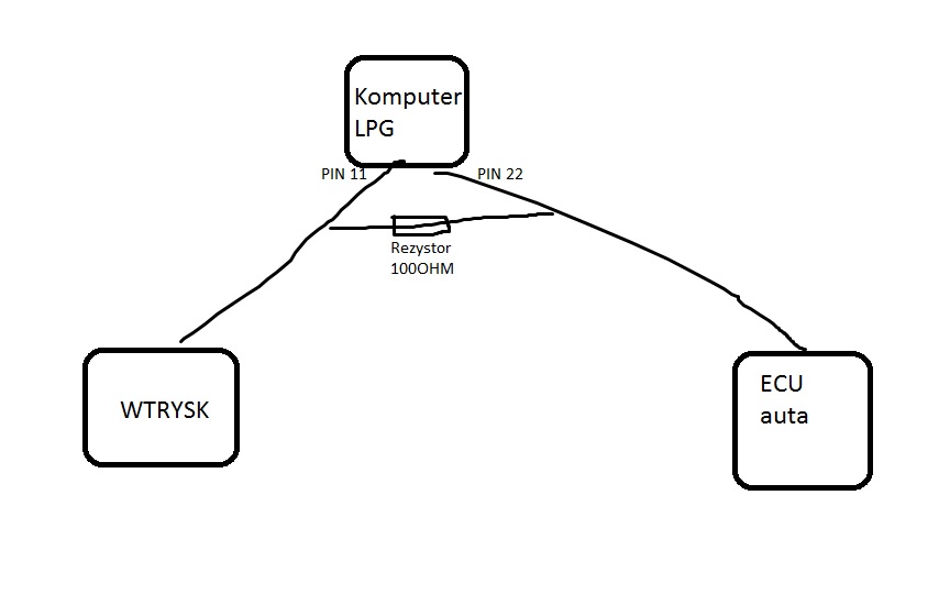
    Dziś podłączyłem sygnał z wtrysku. Żeby nie szukać pin 11 instalacji LPG który sprawdzałem jest z wtrysku. Pin 22 to wyjście do ecu komputera ze sterownika LPG.
    Problem polega na tym, że na BP działa spalanie a mianowicie pokazuje cokolwiek. Na LPG nic. Jakby sygnału nie było. Zwiększałem kilka set razy przeliczanie z komputerze i nic.
    Wtrysk jest odłączany? A sygnał z pinu 22 do ECU auta który emuluje sterownik LPG to jakoś wiarygodny sygnał czy po co on istnieje?
  • REKLAMA
  • REKLAMA
  • #4 14969512
    ociz
    VIP Zasłużony dla elektroda
    Tam nie ma żadnej emulacji przekaźnik po prostu odcina wtryskiwacz. Możesz dołożyć jakiś rezystor równolegle do przekaźnika, minimum 100Ω, ale im wyższa rezystancja tym mniejszej mocy będzie musiał być. Więc spróbuj najpierw z wyższymi wartościami.
  • #5 14969649
    woia1602
    Poziom 15  
    Do jakiego przekaźnika?
    A po co rozcięty jest sygnał wtryskiwacza? Wchodzi pinem 11 do komputera LPG i wychodzi pinem 22 do ECU auta?
    Laguna 1.8 '95 - KME bingo M, UKP-3, brak sygnału spalania na LPG
    Nie chodzi mi przede wszystkim o spalanie na fabrycznych zegarach czy komputerze. W tym komputerze można samemu skonfigurować obliczanie spalania ale musi być sygnał.
  • #6 14969690
    ociz
    VIP Zasłużony dla elektroda
    Po to żeby nie pracował jednocześnie na benzynie i na gazie. Jak dasz rezystor między pinami 11 i 22 to prąd będzie za mały żeby wtryskiwacz mógł się otworzyć a sygnał wciąż będzie.
  • REKLAMA
  • #7 14969698
    woia1602
    Poziom 15  
    ale czy ten sygnał będzie cokolwiek mówić o spalaniu?
    Czyli muszę podłączyć się finalnie za pinem 22 a na kablach przed kostką dać ten rezystor?
    Wybacz za głupie pytanie ale rezytory w ogóle montuje się bez różnicy w którą stronę? Czy tak jak diody prostowniczy działają w danym kierunku?
  • #8 14970127
    CameR

    Moderator Zabezpieczeń Pojazdów
    woia1602 napisał:
    rezytory w ogóle montuje się bez różnicy w którą stronę

    Tak, rezystor nie jest elementem "kierunkowym"
    Pomogłem? Kup mi kawę.
  • #10 14975449
    ociz
    VIP Zasłużony dla elektroda
    Od strony ECU. Jak dasz 100Ω to co najmniej 1W, ale możesz spróbować nawet 1kΩ.
  • #12 14975567
    ociz
    VIP Zasłużony dla elektroda
    Nie jest tam nic emulowane, już to pisałem. Cała ta emulacja, przy monowtryskach nie potrzebna, polega właśnie na wstawieniu rezystora w szereg żeby ECU nie widział przerwy w obwodzie.
  • REKLAMA
  • #15 14981085
    woia1602
    Poziom 15  
    Jedyne co wywnioskowałem, że sygnał który jest podłączony pod wtrysk to sygnał biegnący z ECU auta jak ma pracować wtrysk a nie sygnał z wtrysku o pracy wtrysku. Więc albo sygnał o spalaniu jest w innym miejscu albo to wszystko co da się wycisnąć w tym sygnale o spalaniu i UKP.
REKLAMA